电脑桌面
添加小米粒文库到电脑桌面
安装后可以在桌面快捷访问

汽轮机热力系统

汽轮机热力系统_第1页
1/43
汽轮机热力系统_第2页
2/43
汽轮机热力系统_第3页
3/43
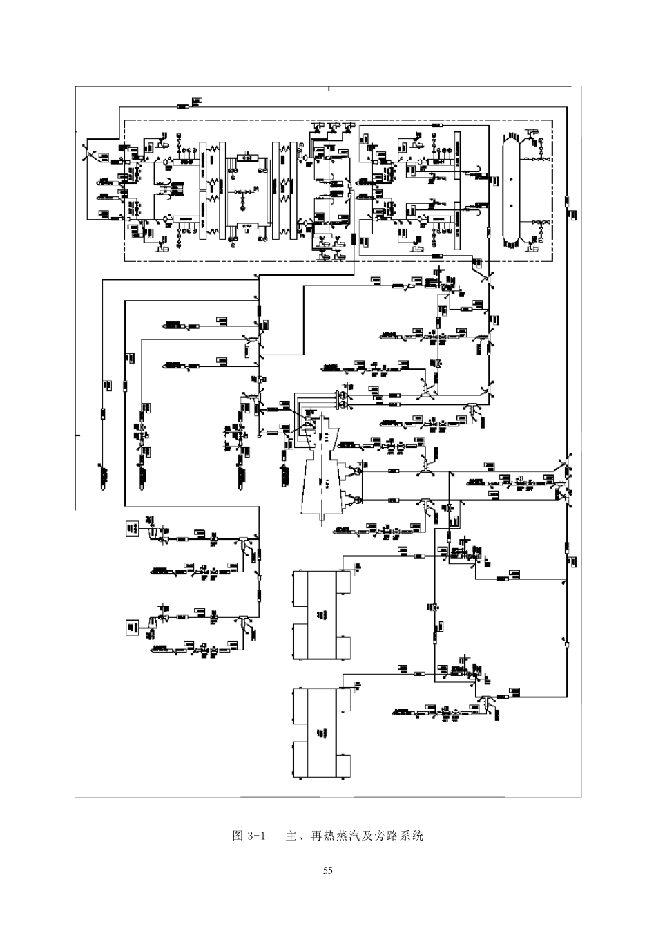
5 4 第 三 章 汽 轮 机 热 力 系 统 根 据 热 力 循 环 的 特 征 , 以 安 全 和 经 济 为 原 则 , 将 汽 轮 机 与 锅 炉 本 体 由 管 道 、 阀 门 及 其 辅助 设 备 连 接 起 来 , 组 成 发 电 厂 的 热 力 系 统 。 汽 轮 机 热 力 系 统 是 指 主 蒸 汽 、 再 热 蒸 汽 系 统 , 旁路 系 统 , 轴 封 系 统 , 辅 助 蒸 汽 系 统 和 回 热 抽 汽 系 统 等 。 第 一 节 主 蒸 汽 及 再 热 蒸 汽 系 统 锅 炉 与 汽 轮 机 之 间 的 蒸 汽 管 道 与 通 往 各 用 汽 点 的 支 管 及 其 附 件 称 为 主 、 再 热 蒸 汽 系 统 。本 机 组 的 主 蒸 汽 及 再 热 蒸 汽 采 用 单 元 制 连 接 方 式 , 即 一 机 一 炉 相 配 合 的 连 接 系 统 , 如 图3-1所 示 。 该 连 接 方 式 结 构 简 单 、 阀 门 少 、 管 道 短 而 阻 力 小 , 便 于 自 动 化 的 集 中 控 制 。 一 、 主 蒸 汽 系 统 主 、 再 热 蒸 汽 管 道 均 为 单 元 双 —单 —双 管 制 系 统 , 主 蒸 汽 管 道 上 不 装 设 隔 断 阀 , 主 蒸 汽可 作 为 汽 动 给 水 泵 及 轴 封 在 机 组 启 动 或 低 负 荷时备 用 汽 源。 主 蒸 汽 从锅 炉 过热 器的 两个出口由 两根 蒸 汽 管 道 引出后汇合 成 一 根 主 蒸 汽 管 道 送至汽 轮机 , 再 分成 两根 蒸 汽 管 道 进入2 只高压自 动 主 汽 阀 、 4 只调节 阀 , 然后借助4 根 导汽 管 进入高压缸, 在 高压缸内做功后的 蒸 汽 经 过2 只高压排汽 逆止阀 , 再 经 过蒸 汽 管 道 (冷段管 )回到锅 炉 的 再 热 器重新加热 。 经 过再 热 后的 蒸 汽 温度由335℃升高到538℃, 压力 由3.483MPa降至3.135MPa, 由 于 主 、 再 热 蒸 汽 流量变化 不 多蒸 汽 比容增加将 近一 倍。 再 热 后蒸 汽 由 两根蒸 汽 管 道 引出后汇合 成 一 根 再 蒸 汽 管 道 送至汽 轮 机 , 再 分成 两根 蒸 汽 管 道 经 过2 只再 热 联合汽 阀 (中 压自 动 主 汽 阀 及 中 压调节...

1、当您付费下载文档后,您只拥有了使用权限,并不意味着购买了版权,文档只能用于自身使用,不得用于其他商业用途(如 [转卖]进行直接盈利或[编辑后售卖]进行间接盈利)。
2、本站所有内容均由合作方或网友上传,本站不对文档的完整性、权威性及其观点立场正确性做任何保证或承诺!文档内容仅供研究参考,付费前请自行鉴别。
3、如文档内容存在违规,或者侵犯商业秘密、侵犯著作权等,请点击“违规举报”。

碎片内容

汽轮机热力系统

确认删除?
VIP
微信客服
  • 扫码咨询
会员Q群
  • 会员专属群点击这里加入QQ群
客服邮箱
回到顶部