电脑桌面
添加小米粒文库到电脑桌面
安装后可以在桌面快捷访问

锚杆施工专项施工方案VIP专享

锚杆施工专项施工方案_第1页
1/16
锚杆施工专项施工方案_第2页
2/16
锚杆施工专项施工方案_第3页
3/16
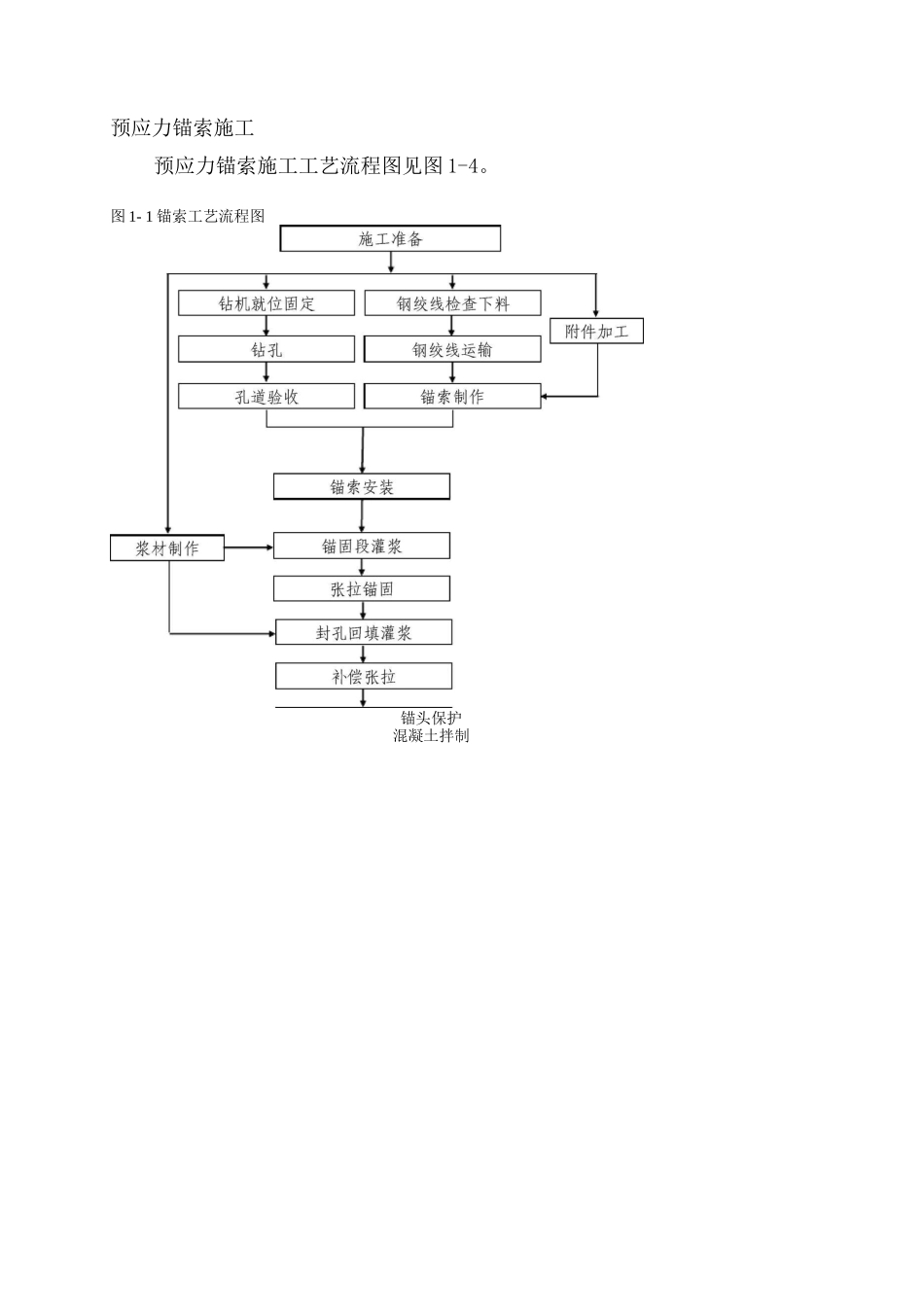
国电长源堵河水电有限公司松树岭水电站厂房后护坡危岩处理预应力锚索专项施工方案武汉长江科创科技进展有限公司松树岭水电站危岩处理工程项目经理部2025。8.8准:韩核:范冬冬写:刘佳田生庆锚杆施工锚杆施工工艺流程图见图 1-3.锚杆加工运输施工准备—4 钻孔 I 清孔安装锚杆IT 孔内注浆~d 拉拔试验 IT 验收 材料(1)锚杆的材料应按施工图纸的要求,对于普通注浆锚杆和张拉锚杆,浆液制备选用 III 级螺纹钢筋或变形钢筋.(2)水泥:采纳强度等级不低于 42.5MPa 的普通硅酸盐水泥或硅酸盐水泥.(3)水:拌制砂浆的用水质量应满足 DL/T5144-2025 有关条款的规定。(4) 砂:采纳最大粒径小于 2.5mm 的中细砂。(5)外加剂:速凝剂和其它外加剂的品质,应符合 GB8076-28 的规定。锚杆孔的钻孔图 1- 3 锚杆施工工艺流程图*钻孔验收液初凝。5)锚杆安装后五天内,不得敲击、碰撞、拉拔锚杆和悬挂重物。预应力锚索施工预应力锚索施工工艺流程图见图 1-4。图 1- 1 锚索工艺流程图锚头保护混凝土拌制材料及试验(1 )锚索用钢绞线为带 PE 套管的无粘结预应力钢绞线,预应力钢绞 线 采 纳 1860 级 高 强 度 低 松 弛 钢 绞 线 , 应 符 合 JIS G3536 — 2025、GB5223-2025 和 JG161 — 2025 的有关规定。(2)预应力锚索使用的锚具应符合 GB/T14370—2025 的有关规定.(3)灌浆管、排气管均采纳 PE 塑料管,要求管路系统耐压值不低于设计灌浆压力的 1.5 倍,且不低于 0。5MPa;隔离支架、对中支架和导向帽采纳工厂加工的 PE 塑料制品。波纹管采纳 HDPE(高密度 PE)单壁双波纹套管,波纹管壁厚不小于 1.0mm±0.1mm,波纹间距 12mm±1mm,齿高不小于 7.5mm±0.1mm,严禁采纳带色的再生料生产的波纹管,以保证波纹管的质量。波纹管主要性能参数应符合以下要求:密度:》0.93kg/m3;抗拉强度(23°C、试验速度 50mm/min):>25MPa;硬度(肖氏 D 级):》65;抗环境应力裂纹:2h 无裂纹.(4)水泥:注浆用水泥应采纳强度等级 42.5MPa 的高抗硫酸盐硅酸盐水泥;边坡锚索锚墩用水泥应采纳强度等级 42.5MPa 的普通硅酸盐水泥。(5)砂:采纳最大粒径小于 2.5mm 的中细砂。(6 )外加剂:注浆水泥砂浆中添加的速凝剂和其它外加剂,其品质应符合 GB8076-28 的规定,用量应根据配合比试验确定.(7)预应力锚索施工前,承包人应按监理人指示先进行锚索张拉试验,张拉次序应严格按施工图纸进行,...

1、当您付费下载文档后,您只拥有了使用权限,并不意味着购买了版权,文档只能用于自身使用,不得用于其他商业用途(如 [转卖]进行直接盈利或[编辑后售卖]进行间接盈利)。
2、本站所有内容均由合作方或网友上传,本站不对文档的完整性、权威性及其观点立场正确性做任何保证或承诺!文档内容仅供研究参考,付费前请自行鉴别。
3、如文档内容存在违规,或者侵犯商业秘密、侵犯著作权等,请点击“违规举报”。

碎片内容

锚杆施工专项施工方案

确认删除?
VIP
微信客服
  • 扫码咨询
会员Q群
  • 会员专属群点击这里加入QQ群
客服邮箱
回到顶部