电脑桌面
添加小米粒文库到电脑桌面
安装后可以在桌面快捷访问

外墙保温工程监理细则-secretVIP免费

外墙保温工程监理细则-secret_第1页
1/6
外墙保温工程监理细则-secret_第2页
2/6
外墙保温工程监理细则-secret_第3页
3/6
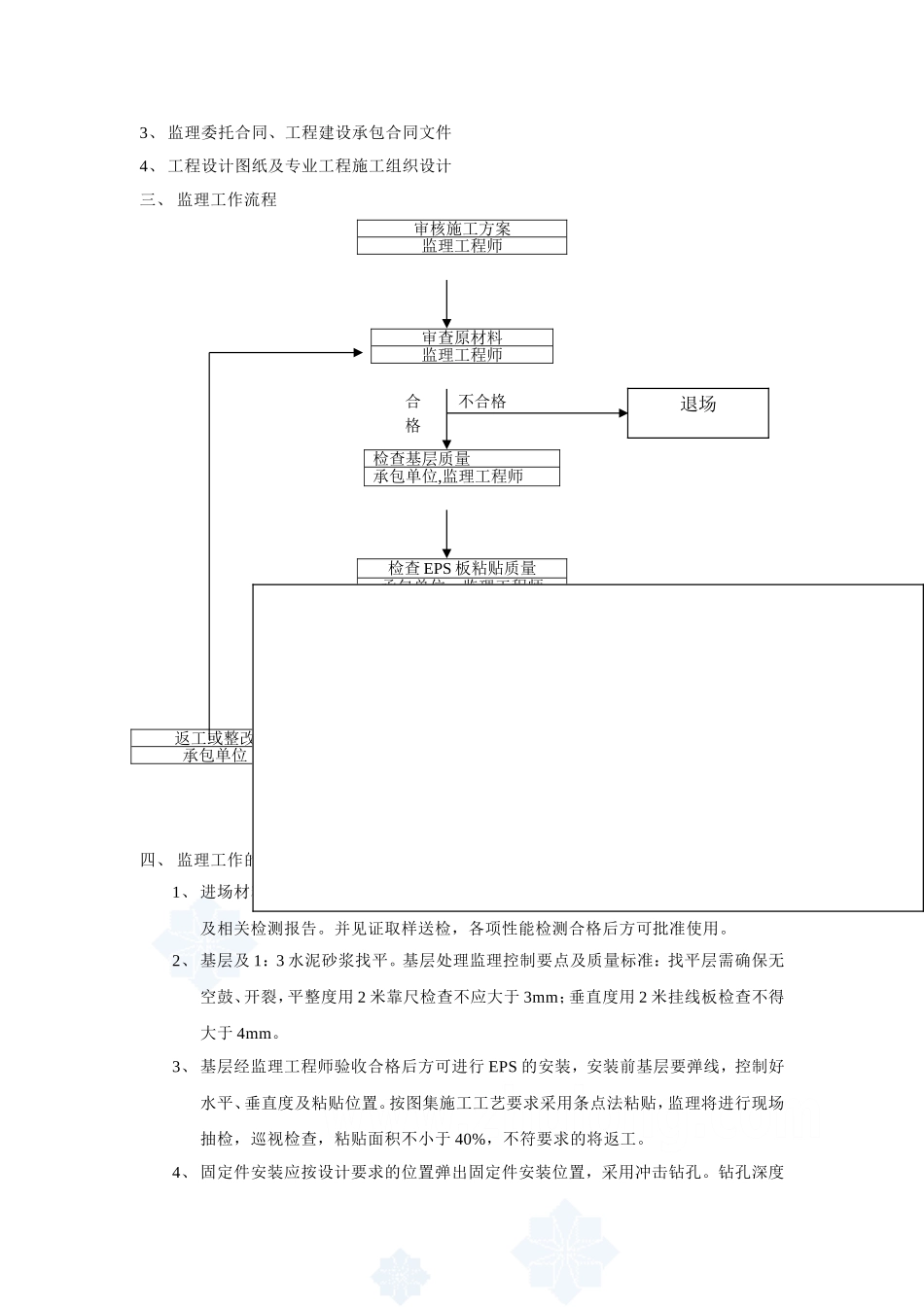
B13B13江苏金汇新型材料科技有限公司厂区工程监理实施细则监理实施细则(节能)内容提要:专业工程特点监理工作流程监理工作控制目标及控制要点监理工作方法及措施项目监理机构(章):盐城市成顺建设监理有限公司金汇纸业监理部专业监理工程师:总监理工程师:日期:2011年5月1日江苏省建设厅监制目录一、工程概况二、监理细则编制依据三、监理工作流程四、监理工作的控制及目标值五、监理工作的方法及措施一、工程概况江苏金汇新型材料科技有限公司厂区位于宿迁经济开发区富民大道东侧纬九路北侧,交通便利,施工场地宽敞,地质局部较好。该工程由宿迁建筑设计有限公司设计,八度抗震设防,办公楼及研发中心为框架结构。二、编制依据1、一期的监理规划2、国家(部)地方颁发的现行施工验收规范、规程和质量检验评定标准,相关图集以及施工合同中业主特定的使用功能要求。3、监理委托合同、工程建设承包合同文件4、工程设计图纸及专业工程施工组织设计三、监理工作流程合不合格格不合格合格四、监理工作的控制点及目标值1、进场材料报验,经监理验收合格后方可进场使用,检查内容:检查材料出厂合格证及相关检测报告。并见证取样送检,各项性能检测合格后方可批准使用。2、基层及1:3水泥砂浆找平。基层处理监理控制要点及质量标准:找平层需确保无空鼓、开裂,平整度用2米靠尺检查不应大于3mm;垂直度用2米挂线板检查不得大于4mm。3、基层经监理工程师验收合格后方可进行EPS的安装,安装前基层要弹线,控制好水平、垂直度及粘贴位置。按图集施工工艺要求采用条点法粘贴,监理将进行现场抽检,巡视检查,粘贴面积不小于40%,不符要求的将返工。4、固定件安装应按设计要求的位置弹出固定件安装位置,采用冲击钻孔。钻孔深度审核施工方案监理工程师审查原材料监理工程师检查基层质量承包单位,监理工程师检查EPS板粘贴质量承包单位,监理工程师检查抹面层质量承包单位,监理工程师返工或整改承包单位签署工序质量报验单监理工程师退场为60mm。塑料固定件基层内的锚固深度为50mm,按楼层每20米长抽检一处,每处不少于4套,检查方法:退出自攻螺丝,观察检查。5、EPS板安装结束后,施工单位需自检并报送隐蔽工程验收记录,经监理验收合格签认后方可进行抹聚合物砂浆、张贴网格布。网格布张贴好后不得有皱褶、空鼓、翘边。遇到凹线角处将网格布埋入聚合物砂浆内,聚合物砂浆与挤塑板必须粘贴紧密,无脱落、空鼓,面层无爆灰和裂缝,总厚度不得大于4mm,挤塑板安装的允许偏差见表1.2。表1.2挤塑板安装允许偏差及检查方法项次项目允许偏差(mm)检查方法1表面平整2用2m靠尺和契形塞尺检查2垂直度每层5用2m托线板检查全高H/1000且不大于20用经纬仪或吊线和尺量检查3阴角垂直度2用2m托线板检查4阳角方正度2用2m方尺和契形塞尺检查5接缝高差1.5用直尺和契形塞尺检查6、涂料面层和文化石面层施工应符合GB50300要求。文化石粘贴应做现场粘结强度检测,合格后方可施工。五、监理工作方法及措施(一)、质量控制1、事前控制1.1熟悉和掌握质量控制的技术依据1.2工程所需原材料、成品使用前检查验收合格后见证取样,送有资质的单位检测。1.3审查施工单位提交的施工组织设计或施工方案,应有外保温工程的密封和防水构造设计,确保水不会渗入保温层及基层。重要部位应有详图。1.5检查施工前准备工作的质量能否保证正常施工及工程施工质量2、事中控制2.1加强施工工艺过程质量控制,发现问题指令限期整改2.2工序交接监控检查:组织工序验收,上道工序验收合格后方可进行下道工序施工。重点加强找平层及EPS板分项工程的验收。2.3组织隐蔽工程的验收2.4工序施工中的跟踪监督与控制,主要是监督、检查在工序施工过程中,人员、施工机械设备、材料、施工方法及工艺或操作以及施工环境条件等是否均处于良好的状态。2.5对于重要的和对工程质量有重大影响的工序和工程部位,还应在现场进行施工过程的旁站监督与控制,确保使用材料及工艺过程质量。对铺贴文化石的部位要求有资质的单位进行抗拉拔检测。2.6加强平行检查。在承包单位自检的基础上,监理工程师按照一定比例独立进行检查或检测作为施工质量验收的重...

1、当您付费下载文档后,您只拥有了使用权限,并不意味着购买了版权,文档只能用于自身使用,不得用于其他商业用途(如 [转卖]进行直接盈利或[编辑后售卖]进行间接盈利)。
2、本站所有内容均由合作方或网友上传,本站不对文档的完整性、权威性及其观点立场正确性做任何保证或承诺!文档内容仅供研究参考,付费前请自行鉴别。
3、如文档内容存在违规,或者侵犯商业秘密、侵犯著作权等,请点击“违规举报”。

碎片内容

外墙保温工程监理细则-secret

您可能关注的文档

确认删除?
VIP
微信客服
  • 扫码咨询
会员Q群
  • 会员专属群点击这里加入QQ群
客服邮箱
回到顶部