电脑桌面
添加小米粒文库到电脑桌面
安装后可以在桌面快捷访问

机电安装技术标VIP免费

机电安装技术标_第1页
1/42
机电安装技术标_第2页
2/42
机电安装技术标_第3页
3/42
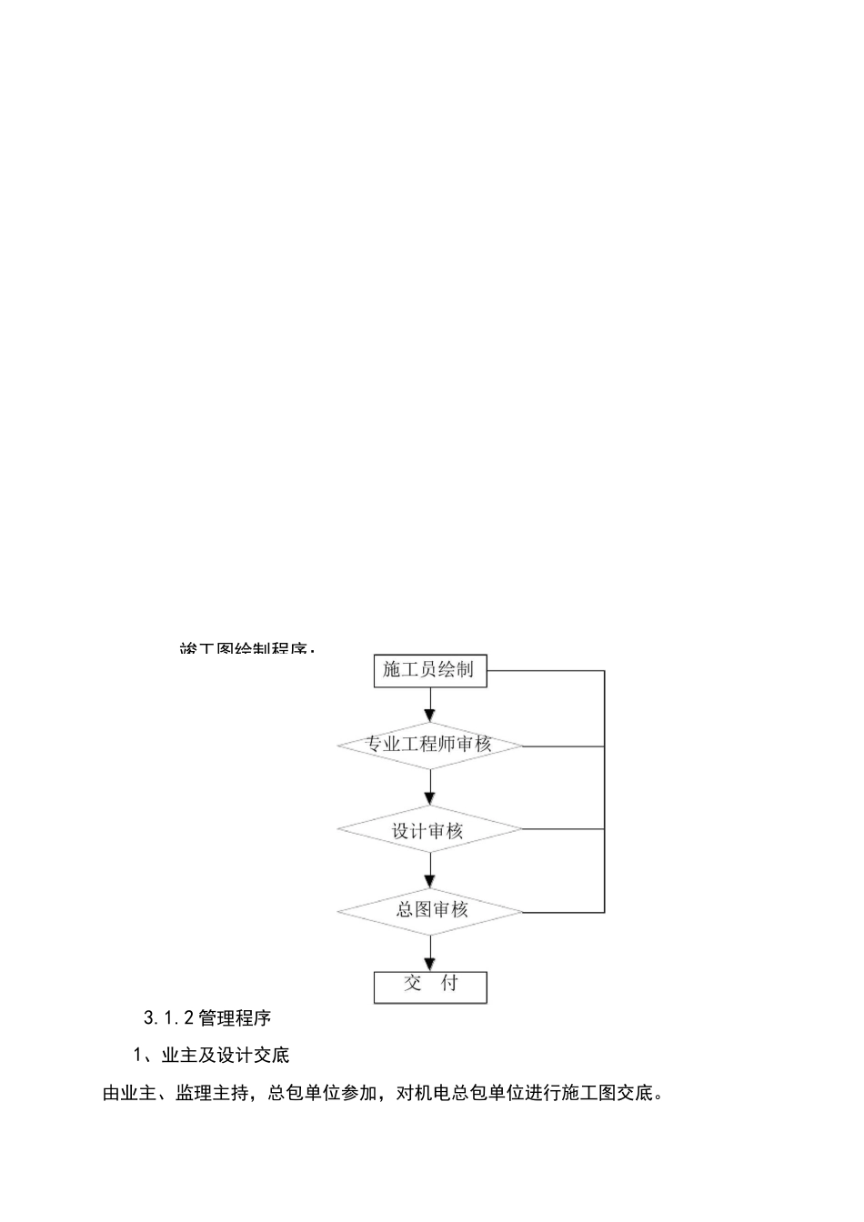
烟台“银都财富中心”机电安装施工组织设计一、工程范围:1、建筑电气工程;2、建筑给排水工程;3、采暖、通风工程。二、工程施工特点2.1管理特点1、协调配合量大、管理要求高:因本工程自身特点,工程量大,工作面广,配合好土建、业主指定分包单位的施工等工作,协调配合量大。同时,因需多方面的协调,则对协调人员的工作要求也比较高。2、专业繁多,交叉项目多,施工组织难度大:本工程包括有建筑给排水、建筑电气、通风空调及防排烟、弱电、消防等众多专业工程,专业内部、专业间交叉施工项目较多,因此施工组织难度系数较大。2.2本体特点1、施工面积大,交叉施工多,安装量大。本工程建筑面积面积大,设备、材料吊装、运输难度大。2、机电管线综合排布复杂,深化设计要求高:本工程专业较多,功能齐全,专业管线交叉错综复杂,为积极把该工程建设成优质工程,对机电管线安装质量、观感质量均有较高的要求,因此深化设计的要求也较高。3、安全防护、管理难度大:本工程单层面积大,楼层高,高处作业、临边作业多,安装防护、管理难度大。三、施工部署3。1总体部署:3.1.1图纸深化部署:图纸深化设计流程图:竣工图绘制程序:3.1.2管理程序1、业主及设计交底由业主、监理主持,总包单位参加,对机电总包单位进行施工图交底。2、设计参数收集按业主提供的技术指标,根据国内外设计标准,结合建筑物中各区域的功能,确定建筑物内各区域的设计技术指标。收集各系统、行业的设计规范、主要设备制造厂家的设备参数。3、施工图细化设计负责人在技术负责人的组织下,确定各专业的初步细化方案。4、项目部审批在技术负责人的组织下,各专业负责人和设计人员参加,对整体细化方案进行审核,形成最终和最佳方案。形成设计文件。5、业主、监理审批将方案报给业主、监理审核,在技术负责人的带领下,参加由业主、监理参加的设计方案审查会,最终确定细化方案。6、施工阶段施工阶段设计人员定期去现场解决工程中遇到的问题,及时处理和进行修改,保证工程的顺利进行。如果需要进行重新设计时,如工艺修改等,应重新将图纸细化设计。7、竣工验收工程完工时,在设计师的带领下,所有专业设计人员都要参加竣工验收,对工程的安装、试验结果进行鉴定和评价。要求各系统的试验和运行正常,各参数均能达到设计要求,且符合业主提出的要求。对于不能达到的系统,必须进行检查,检查施工、设计质量,查出不能达到设计要求的原因,并形成初步整改意见,经技术负责人批准后报业主和监理审批。系统达到设计要求后,技术负责人和设计师签字认可。3.1.3施工组织:1、为加强现场管理,有计划地组织施工,现场建立工程机电安装部管理机构,建立起质量保证体系和安全保证体系。2、在土建结构施工阶段,积极主动与土建密切配合,完成各专业的配管预埋、穿楼板穿墙套管预埋、预留孔洞,及设备的预埋件。要求施工人员必须工作细致,保证质量可靠、不堵塞、不遗漏、尺寸和位置准确无误,并办好隐蔽工程验收签证手续,为下一步安装创造良好条件。3、组织力量做好样板层及样板间施工,为标准层及标准间全面安装及早创造条件。样板层及样板间的选定应由建筑师、机电顾问、项目部土建工程师一起议定,根据绘制的综合图,按照先後次序组织施工。待样板层及样板间得到各方认可后才能依照样板层(间)全面展开标准层及标准间的安装工作,施工人员还应尽量配制安装模具和样本,供安装标准间的检测和控制尺寸用。4、在施工过程中,应密切与土建及其它施工单位配合,避免交叉施工损坏成品、半成品。5、细部处理:此步骤系我司在施工实践中得到的重要经验之一,主要包括:在交工验收前进行全面油漆;对各项施工中存在的如缝隙、歪斜、丢失、损坏等缺陷进行检查处理;依据业主要求对增加以及现场不完整的部份进行修改;在交工前对各设备、材料内部及外部均进行清理,消除设备及物件外壳上存在的污垢,同时做好防护措施,以保证设备正常运行。3、2施工计划:1、根据合同工期和建设单位要求,结合现场的实际情况、设备材料供应情况,编制总的进度计划,施工期间将根据工程进度计划编制详细的月、旬、周、日工作计划。2、主要施...

1、当您付费下载文档后,您只拥有了使用权限,并不意味着购买了版权,文档只能用于自身使用,不得用于其他商业用途(如 [转卖]进行直接盈利或[编辑后售卖]进行间接盈利)。
2、本站所有内容均由合作方或网友上传,本站不对文档的完整性、权威性及其观点立场正确性做任何保证或承诺!文档内容仅供研究参考,付费前请自行鉴别。
3、如文档内容存在违规,或者侵犯商业秘密、侵犯著作权等,请点击“违规举报”。

碎片内容

机电安装技术标

确认删除?
VIP
微信客服
  • 扫码咨询
会员Q群
  • 会员专属群点击这里加入QQ群
客服邮箱
回到顶部