电脑桌面
添加小米粒文库到电脑桌面
安装后可以在桌面快捷访问

气体顶压—DLC操作程序说明书VIP免费

气体顶压—DLC操作程序说明书_第1页
1/8
气体顶压—DLC操作程序说明书_第2页
2/8
气体顶压—DLC操作程序说明书_第3页
3/8
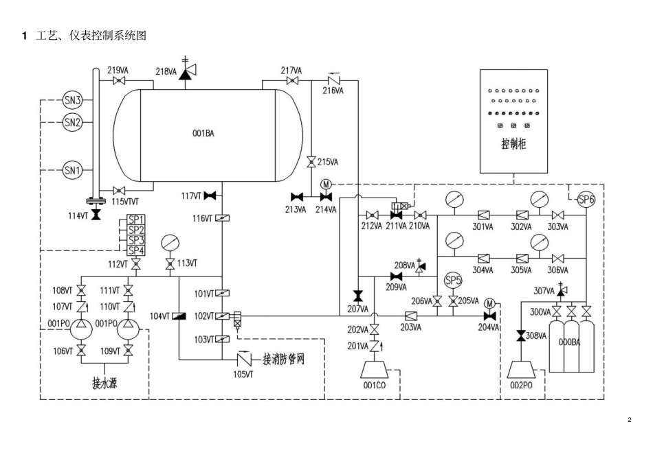
1 DLC 气体顶压消防给水设备操作说明书DLC0.7/30-18 上海连成(集团)有限公司上海市嘉定区曹安公路3616-3618 号2 1 工艺、仪表控制系统图3 2 概述建筑消防供水常采用气压罐来代替高位水箱,满足10min 消防初期用水量,但往往选用普通气压罐要占据较大空间。DLC 系列消防气体顶压给水设备是以GB/T50016《建筑设计防火规范》;以 GA30.4《固定消防给水设备的性能要求和试验方法第 4 部分:消防气体顶压给水设备》 、Q/IFNM 9《消防气体顶压给水设备》为标准生产的新型固定灭火装置。该装置由气压水罐、稳压装置、集装装置、止气装置、电控系统等组成,其罐体容积是普通气压罐的1/3~1/5,供水压力平稳,是较理想的大型应急消防气压给水设备。3 工作原理补水泵工作时将水送至给水管网,多余的水进入气压罐, 当液位达到设定值SN3 时,稳压水泵停止工作,此时系统压力并未达到设定压力值,稳压空压机开始运行;当压力升至稳压压力上限SP2 时,稳压空压机便停止运行。由于系统泄漏等原因造成管网压力下降,当管网压力下降至稳压压力下限SP1时,若液位探测器在设定值SN2 点检测为水,则重复稳压空压机运行; 若液位探测器在设定值SN2 点检测不到水, 则重复补水泵运行,如此周而复始。当发生火情时消防装置投运,稳压装置无法维持管网压力,当压力降至SP3时或消防信号输入, 气体顶压装置工作将气压罐里的水顶入消防管网,并向管网提供10min 的消防用水。当液位下降到设定值SN1 时,止气装置关闭,防止气压罐中的气体进入消防管网。设备消防结束。4 操作步骤4.1 检查设备型号序号名称型号数量备注序号名称型号数量备注1 气压水罐QW2400-1.6 1 4 气瓶组JZW-30 1 30 个气瓶2 稳压泵50DL12-12.5*6 2 7.5KW 5 补气空压机1-0.27/150 1 7.5KW 3 稳压空压机V-0.15/12.5 1 2.2KW 6 控制柜LEC-2PL-7.5 1 4.2 根据工艺系统图和阀门描述清单检查管路连接和阀门状态序号功能代码型号公称直径功能安装区域状态1 000BA JZW-30 储气2 001BA QW2400-1.6 2400 储水3 001PO 50DL12-12.5*6 补水4 002PO 50DL12-12.5*6 补水5 001CO V-0.15/12.5 系统稳压6 000CO 1-0.27/150 气瓶组补气7 101VT D371X-16 150 止气阀维修控制止气装置Open 8 102VT D671X-16 150 止气止气装置Open 9 103VT D371X-16 150 止气阀维修控制止气装置Open 4 10 104VT D371X-16 100 止气阀维修应急止气装置C...

1、当您付费下载文档后,您只拥有了使用权限,并不意味着购买了版权,文档只能用于自身使用,不得用于其他商业用途(如 [转卖]进行直接盈利或[编辑后售卖]进行间接盈利)。
2、本站所有内容均由合作方或网友上传,本站不对文档的完整性、权威性及其观点立场正确性做任何保证或承诺!文档内容仅供研究参考,付费前请自行鉴别。
3、如文档内容存在违规,或者侵犯商业秘密、侵犯著作权等,请点击“违规举报”。

碎片内容

气体顶压—DLC操作程序说明书

您可能关注的文档

确认删除?
VIP
微信客服
  • 扫码咨询
会员Q群
  • 会员专属群点击这里加入QQ群
客服邮箱
回到顶部