电脑桌面
添加小米粒文库到电脑桌面
安装后可以在桌面快捷访问

应急处置故障处理流程图(18项)

应急处置故障处理流程图(18项)_第1页
1/30
应急处置故障处理流程图(18项)_第2页
2/30
应急处置故障处理流程图(18项)_第3页
3/30
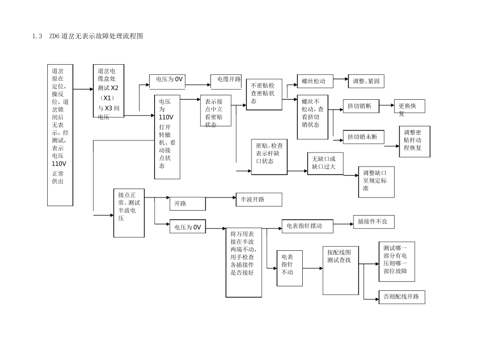
1 故障处理流程图 1.1 信号设备故障处理流程图 接到故障通知,首先在《行车设备检查登记簿》签到。5分钟内将故障简要概况报段调度、工长。段调度通知段值班干部、车间主任,并跟踪车间故障处理人员组织及赶往现场的过程 故障处理人员向车站值班员了解故障现象。询问接发车及调车作业情况 经过试验设备正常,确无问题,及时消记。5 分钟内向段调度汇报。(车间安排跟踪并 48 小时监控) 进行查找处理故障 消记,写清故障原因,交付使用。5 分钟内向段调度汇报。 故障排除后全面复查试验 判断故障范围 室内室外 机械电气 断线混线 其 他 处理故障过程中可采取如下应急处置 改变进路 其 他 路票发车 引导接车 故 障 现 象 存 在 不存在 经车站值班员同意,进行试验确认故障现象 处理过程中要与段调度保持联系并严禁使用封联线,故障处理时间站内控制在50 分钟以内、区间 90 分钟以内。 登记停用相关设备。5 分钟内向段调度汇报。段和车间启动 应急预 案 分析 判断 1.2 信号机室外故障处理程序流程图 控制台排路开放试验,确认故障现象登记停用(进站信号机故障,处理时要先甩开预告信号及条件) 熔丝熔断或断路器掉下,分线盘断开回线重复试验仍故障,查室内配线有无混线点;恢复回线仍故障,断开点灯电源在分线盘测试回线电阻值。 1、信号电源有输出,利用50W 电烙铁或40W 灯泡连接分线盘相应端子,如复示器可点亮稳定灯光,到室外进行查找。 2、如在分线盘测试回线断线(参考器分线盘测试不到点灯电源输出,查室内电源部分及相关继电器状态及接点, 测试信号点灯装置(优先采用假负载确定点灯装置)Ⅰ次是否有电。确认无电立即使用贯通备用电缆成对更换恢复 Ⅰ次正常,Ⅱ次电压为正常值,可判断为信号灯泡断丝或机构引入线断线 Ⅱ次电压为零,断开Ⅱ次输出一端复测 Ⅱ次电压仍为零,继续检测Ⅰ次电压 Ⅱ次电压为正常值,可判为机构引入线部分或灯泡混线 Ⅰ次电压为正常值,可判为信号点灯装置故障 对已确认的故障进行修复(重点是在有备用电缆的情况下优先恢复,后查找电缆具体混、断线点) 1.3 ZD6 道岔无表示故障处理流程图 电压为0V 电缆开路 道岔原在定位,操反位,道岔锁闭后无表示,经测试,表示电压110V正常供出 道岔电缆盒处测试X2(X1)与X3 间电压 电压为110V打开转辙机、看动接点状态 表示接点中立看密贴状态 不密贴检查密贴状态 螺丝松动 调整、紧固 螺丝不松动...

1、当您付费下载文档后,您只拥有了使用权限,并不意味着购买了版权,文档只能用于自身使用,不得用于其他商业用途(如 [转卖]进行直接盈利或[编辑后售卖]进行间接盈利)。
2、本站所有内容均由合作方或网友上传,本站不对文档的完整性、权威性及其观点立场正确性做任何保证或承诺!文档内容仅供研究参考,付费前请自行鉴别。
3、如文档内容存在违规,或者侵犯商业秘密、侵犯著作权等,请点击“违规举报”。

碎片内容

应急处置故障处理流程图(18项)

小辰3+ 关注
实名认证
内容提供者

出售各种资料和文档

确认删除?
VIP
微信客服
  • 扫码咨询
会员Q群
  • 会员专属群点击这里加入QQ群
客服邮箱
回到顶部