电脑桌面
添加小米粒文库到电脑桌面
安装后可以在桌面快捷访问

光缆产品供应、运输、售后服务方案

光缆产品供应、运输、售后服务方案_第1页
1/11
光缆产品供应、运输、售后服务方案_第2页
2/11
光缆产品供应、运输、售后服务方案_第3页
3/11
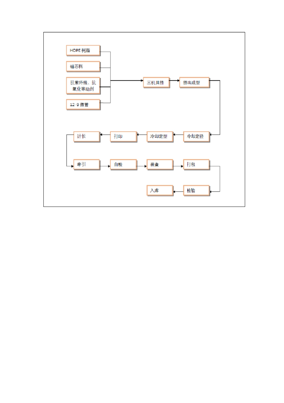
光缆产品供应、运输、售后服务方案1、产品供货基本流程及说明如图所示:按照正规流程需采购方提供合同双方签订完毕后的合同文件以及配盘表我方才能正常派单生产。但我公司为了能长期与贵公司的合作我单位特此为本项目建立特殊的供货流程。1、采购单位提供配盘表和贵方采购量确认单,我方便按贵方要求来进行派单生产。2、安排技术熟练的工人进行生产。3、生产实行三班轮流倒班,保证生产不间断。4、安排长期合作的物流公司全程跟踪货物情况。5、为了保障施工的需要,我方可以按批次供货。2、生产流程●光纤制造工艺●缆芯制造工艺(成缆工艺)● 护套挤制工艺3、出厂测试标准产品名称图号/类别序光缆、微缆XXXX质量保证措施(执行标准)国标YD/T 901-2018YD/T 901-2018,合同YD/T 901-2018,合同YD/T 901-2018,合同YD/T 901-2018,合同YD/T 901-2018,合同YD/T 901-2018,合同YD/T 901-2018,合同YD/T 901-2018,合同YD/T 901-2018,合同YD/T 901-2018,合同YD/T 901-2018,合同YD/T 901-2018,合同YD/T 901-2018,合同YD/T 901-2018,合同YD/T 901-2018,合同YD/T 901-2018,合同质检验证文件检测记录检测记录检测记录检测记录检测记录检测记录检测记录检测记录检测记录检测记录检测记录检测记录检测记录检测记录检测记录检测记录检测记录检测记录RRRRRRRRRRRRRRRRRR产品编号规格/材质法定检验机检验项目号1原料检测2工艺外观345规格尺寸外壁硬度静摩擦系数厂商构 (如:锅检所)HWRHWRHWRHWRCPE-SW业主XXXX高密度聚乙烯6拉伸强度789断裂延伸率最大牵引负荷冷弯曲半径10环刚度11扁平实验12复原率耐落锤13冲击性能耐水压14密封性能15161718管接口连接力纵向收缩率气密封测试标记、包装产品档汇编19案、及审查产品出20厂最终检验出厂发21运YD/T 901-2018,合同HHRW4、供货计划我公司具备仓储面积:8000m2。可以存放 2000 米标准盘长的盘架 300 个,即可以存放 600 公里的光缆、微缆产品。能够确保贵司安排的交货计划进度表正常实施。设备的交货顺序满足工程安装进度的要求。交货进度表如下序号1设备名称光缆、微缆交货至合同约定地点时间按合同要求根据工期分批供货备注5、质量控制方案一、公司简介XX 公司的光缆、微缆系列产品,为保证产品质量,我公司贯彻及严格执行ISO 9001 国际质量保证体系标准。结合公司特点,编制质量手册以及质量控制运作程序文件并严格执行。二、公司 ISO9001 质量保证体系文件清单一级文件:质量手册二级文件...

1、当您付费下载文档后,您只拥有了使用权限,并不意味着购买了版权,文档只能用于自身使用,不得用于其他商业用途(如 [转卖]进行直接盈利或[编辑后售卖]进行间接盈利)。
2、本站所有内容均由合作方或网友上传,本站不对文档的完整性、权威性及其观点立场正确性做任何保证或承诺!文档内容仅供研究参考,付费前请自行鉴别。
3、如文档内容存在违规,或者侵犯商业秘密、侵犯著作权等,请点击“违规举报”。

碎片内容

光缆产品供应、运输、售后服务方案

确认删除?
VIP
微信客服
  • 扫码咨询
会员Q群
  • 会员专属群点击这里加入QQ群
客服邮箱
回到顶部