电脑桌面
添加小米粒文库到电脑桌面
安装后可以在桌面快捷访问

下图是由TL431及几个三极管组成的高精度恒流源电路

下图是由TL431及几个三极管组成的高精度恒流源电路_第1页
1/6
下图是由TL431及几个三极管组成的高精度恒流源电路_第2页
2/6
下图是由TL431及几个三极管组成的高精度恒流源电路_第3页
3/6
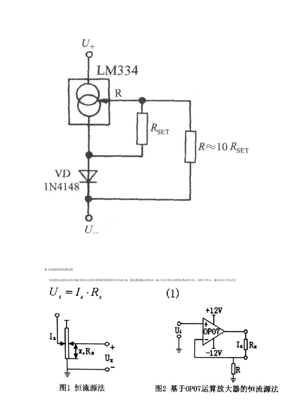
下图是由TL431及几个三极管组成的高精度恒流源电路,精度和温度特性良好.恒流电源 I=2*2.5/R1. R1=2.5/Iout 由集成温度传感器 LM 334 构成的接近于零温漂的恒流源电路 1 恒流源阻值检测电路 恒流源法是指向电阻Rx(电阻式位置传感器阻值)提供恒定电流Is,通过测量输出端电压Ux 可以计算出电阻值Rx 的方法,如图1 所示。输出电压关系式为 恒流源的产生方法很多,本文利用运算放大器 OP07 产生,如图 2 所示,由 OP07 组成负反馈电路,正相输入端为固定电压 Ui,则反相输入端也为 Ui,由于 OP07 的输入阻抗极高,输入端可以认为不吸入电流,因此从 R 电阻上流过的电流大小固定,而且一定等于 OP07 输出端流过电阻 Rx 的电流,由此得出电流 Is 的关系式为 但实际使用中发现,恒流效果并不理想,究其原因是运算放大器正相输入端电压的稳定性不好造成的。解决的办法是利用高精度的恒压源 AD581 输出稳定电压作为运算放大器正相输入端电压,有效地提高了恒流效果,最终的电阻值测量电路如图 3 所示。 2 电压转换电路 为了把电阻式位置传感器输出的电压信号转换成-5V~5V 范围送入数据采集卡,以满足计算机检测的需要,还需要利用运算放大器 OP07 设计电压放大器、电压跟随器和减法器组成调理电路。 根据运算放大器工作原理可知,图 4 中图 3 电阻值测量电路 由式(3)得闭环电压放大倍数为: 这样就形成了电压放大器,电压放大倍数与运算放大器本身的参数无关。 式(4)中,当R1→∞(断开)或 RF=0 时,则 这样就形成了电压跟随器,电压跟随器能有效地提高电压输入信号的阻抗。 由图5 可列出关系式 根据运算放大器工作原理可知u-≈u+,由式(6)可得出 当R1=R2=R3=RF 时,式(7)变为 这样就形成了减法器,减法器的输出电压u0 等于两个输入电压的差值。 3 位置检测电路 X2 位置检测电路如图6 所示,AD581 输出的+10V 稳定电压经过电阻分压产生+1V 的基准电压,根据式(4)将电阻(图6 中虚线框电阻)选择为250Ω将会形成4mA 的恒定电流。若传感器(图6 中的X2)的阻值范围是 0~2kΩ,所以 4mA 恒定电流流过传感器产生 0~8V 的电压,再加上 1V 的基准电压,送入由运算放大器OP07 制作的减法器的正相输入端是 1v~9V 范围的电压。另外,AD581 输出的+10V 稳定电压经过电阻分压产生+5V 的电压经过电压跟随器送入减法器的负相输入端。根据减法器的原理,其输出电压范围在-4v~4v,该...

1、当您付费下载文档后,您只拥有了使用权限,并不意味着购买了版权,文档只能用于自身使用,不得用于其他商业用途(如 [转卖]进行直接盈利或[编辑后售卖]进行间接盈利)。
2、本站所有内容均由合作方或网友上传,本站不对文档的完整性、权威性及其观点立场正确性做任何保证或承诺!文档内容仅供研究参考,付费前请自行鉴别。
3、如文档内容存在违规,或者侵犯商业秘密、侵犯著作权等,请点击“违规举报”。

碎片内容

下图是由TL431及几个三极管组成的高精度恒流源电路

小辰+ 关注
实名认证
内容提供者

出售各种文档和资料

相关文档

确认删除?
VIP
微信客服
  • 扫码咨询
会员Q群
  • 会员专属群点击这里加入QQ群
客服邮箱
回到顶部