电脑桌面
添加小米粒文库到电脑桌面
安装后可以在桌面快捷访问

机房常见几种供电架构介绍

机房常见几种供电架构介绍_第1页
1/7
机房常见几种供电架构介绍_第2页
2/7
机房常见几种供电架构介绍_第3页
3/7
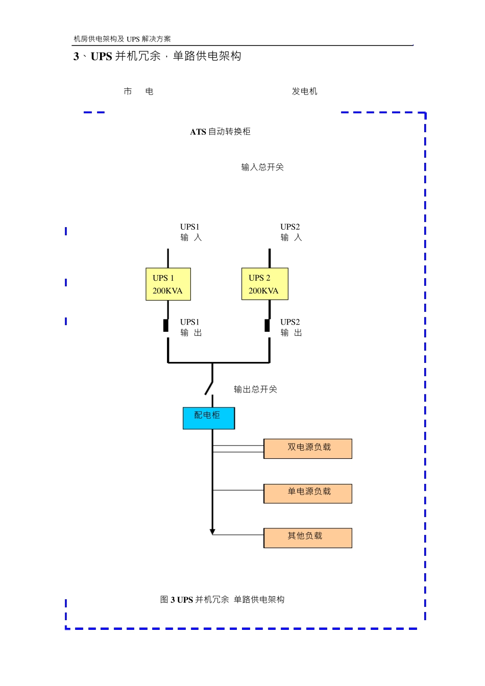
机 房 供 电 架 构 及 U PS 解 决 方 案 数 据 中 心 几 种 常 见 的 供 电 架 构 1、 U PS 单 机 ,单 路供 电 架 构 市 电 U PS 输 入 U PS 20KVA U PS 输 出 配电 柜 双电 源负载 单 电 源负载 其他负载 图 1 单 路、 单 机 U PS 供 电 架 构 机 房 供 电 架 构 及 U PS 解 决 方 案 块化PS 块化PS 2、模块 化 U PS N+1 冗余单路供 电 架 构 市 电 U PS 输 入 模 模 U 模 块 化 U U PS U PS 输 出 配电 柜 双电 源负载 单电 源负载 其他负载 图 2 单路、N+1 冗余模块 化 U PS 供 电 架 构 机 房 供 电 架 构 及 U PS 解 决 方 案 U PS 1 200KVA 3、 UPS 并 机 冗 余 ,单路供 电 架 构 市 电 发电 机 ATS 自动转换柜 输入总开关 U PS1 输 入 U PS2 输 入 U PS 2 200KVA U PS1 输 出 U PS2 输 出 输出总开关 配电 柜 双电 源负载 单电 源负载 其他负载 图 3 UPS 并 机 冗 余 单路供 电 架 构 机 房 供 电 架 构 及 UPS 解 决 方 案 200 UPS 1 200KVA 4、UPS 单机 双路供 电 架 构 市 电 发电 机 ATS 自动转换柜 线路一 线路二 输入总开关 输入总开关 UPS 2 200KVA 输出总开关 输出总开关 A 组 配 电 柜 B 组 配 电 柜 双电 源负载 STS 自动转换开关 单电 源负载 图 4 传统 UPS 单机 双路供 电 架 构 机 房 供 电 架 构 及 UPS 解 决 方 案 200 UPS 1 200KVA UPS 2 200KVA 5、UPS 并机 冗余双路供 电 架 构 市 电 1 发电 机 ATS 自动转换柜 线路一 线路二 输入总开关 输入总开关 UPS1 输 入 UPS2 输 入 UPS3 输 入 UPS4 输 入 UPS 3 200KVA UPS 4 200KVA UPS1 输 出 UPS2 输 出 UPS3 输 出 UPS4 输 出 输出总开关 输出总开关 A 组 配 电 柜 B 组 配 电 柜 双电 源负载 STS 自动转换开关 单电 源负载 图 5 传统 UPS1+1 并机 冗余 双路供 电 架 构 机 房 供 电 架 构 及 UPS 解 决 方 案 200 PS PS PS PS 6、 模 块 化 UPS N+1 冗 余 ,双路供 电 架 构 市 电 发电 机 ATS 自动转换柜 线路一 线路二 输入总开关 输入总开关 模 块 化 U 模 块 化 U 模 块 化 UPS 模 块 化 U 模 块 化 U 模 块 化 UPS 输出总开关 输出总开关 A 组 配 电 柜 B 组 配 电 柜 双电 源负载 STS 自动转换开关 单电 源负载 图 6 模 块 化 UPS N+1 冗 余 双路供 电 架 构机 房 供电架构及 U PS 解决方案

1、当您付费下载文档后,您只拥有了使用权限,并不意味着购买了版权,文档只能用于自身使用,不得用于其他商业用途(如 [转卖]进行直接盈利或[编辑后售卖]进行间接盈利)。
2、本站所有内容均由合作方或网友上传,本站不对文档的完整性、权威性及其观点立场正确性做任何保证或承诺!文档内容仅供研究参考,付费前请自行鉴别。
3、如文档内容存在违规,或者侵犯商业秘密、侵犯著作权等,请点击“违规举报”。

碎片内容

机房常见几种供电架构介绍

小辰3+ 关注
实名认证
内容提供者

出售各种资料和文档

确认删除?
VIP
微信客服
  • 扫码咨询
会员Q群
  • 会员专属群点击这里加入QQ群
客服邮箱
回到顶部