电脑桌面
添加小米粒文库到电脑桌面
安装后可以在桌面快捷访问

扶梯施工方案

扶梯施工方案_第1页
1/7
扶梯施工方案_第2页
2/7
扶梯施工方案_第3页
3/7
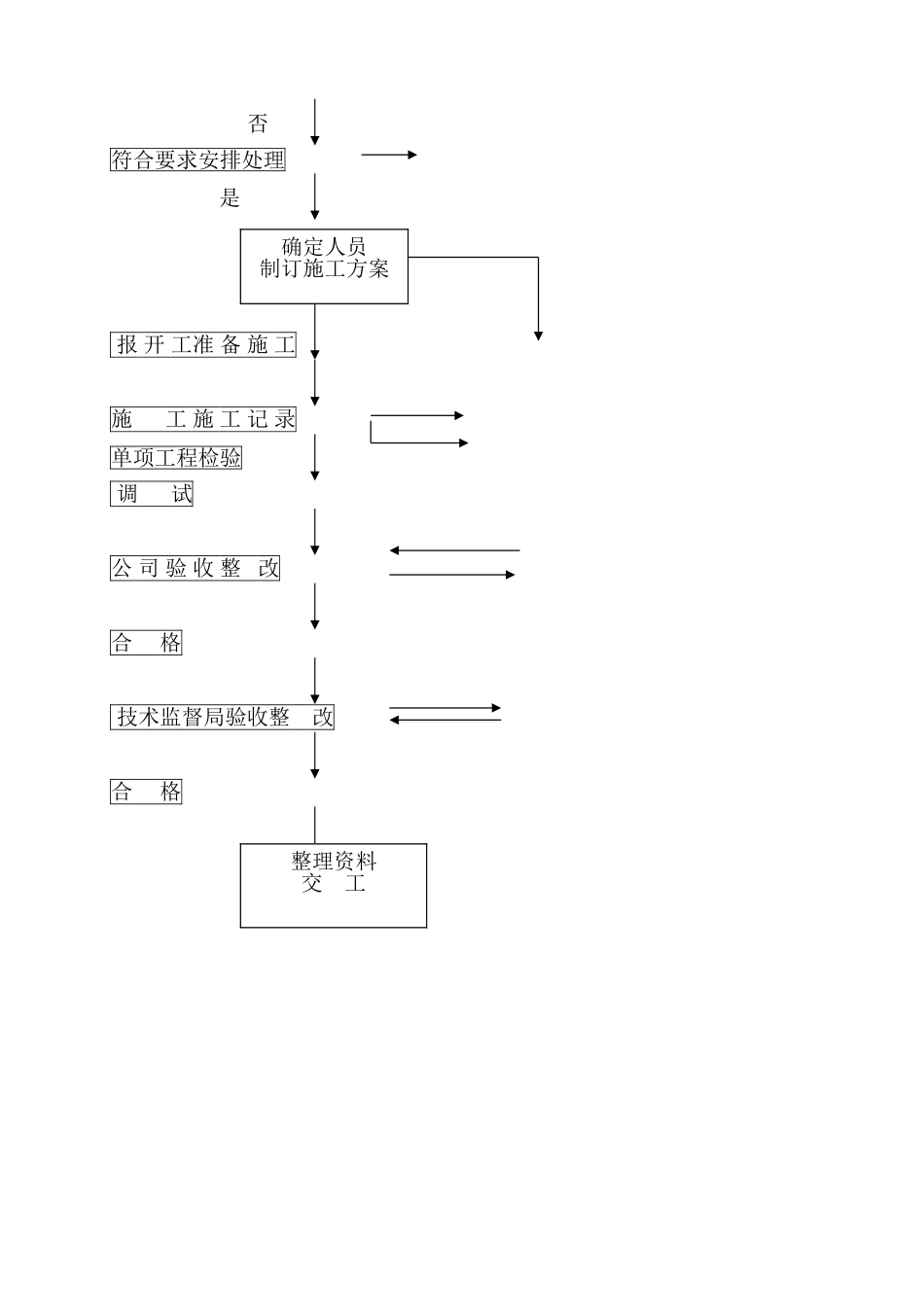
龙威汽贸城项目自动扶梯安装工程施工方案编 制:刘振兴审 核: 李俊华批 准:徐 涛龙威汽贸城项目电梯施工方案1 工程概况1.1 开发商:河南省龙威企业资讯管理有限公司1。2 项目名称:河南省龙威企业资讯管理有限公司1。3 位置:新郑市龙湖镇祥云路西段 1。4 设备型号、数量LE2 台二、 编制依据根据有关制度、法规及管理要求,方案编制分为两部分:施工质量标准和施工现场管理。三、 安装施工质量标准:依据《电梯制造与安装安全法律规范》(GB7588-2024)《电梯安装验收法律规范》(GB10060-1993)《电梯工程验收法律规范》(GB50310—2024),同时参照通快电梯公司《扶梯安装工艺》相关厂标要求进行施工。四、施工现场管理:根据《特种设备安全监管条例》《机电类特种设备安装改造维修许可规则》及公司有关制度规定,进场前各安装小组要签订劳动合同,确定质量安全责任人,确保人员持证上岗,在施工前依据有关规定向当地技监部门报开工,并向安全监察部门备案,施工中要遵守施工场地规章制度及公司各项要求制度,具体如下:1、现场管理流程图。猎取合同 了解现场情况 否符合要求安排处理 是 报 开 工准 备 施 工施 工 施 工 记 录单项工程检验 调 试公 司 验 收 整 改合 格 技术监督局验收整 改合 格确定人员制订施工方案 整理资料交 工2、人员管理:现场由朱力政全面负责,郭书印任队长,具体负责现场电梯的施工及安全.郭书义并兼任现场专职质检员。郭全印为安装组安全员。现场安全组桑建民 现场质量管理 3、施工设备电梯安装设备工具种类名称规格型号单位 数量备注绞磨1.5t台 1起手动葫芦3t部 1重手动葫芦5t部 2工滑轮2t个 3具U 型卡环各型号个满足需要钢丝绳套满足需要电电焊机BX6-300台 1焊电焊机BX1—200台 2设焊帽手持式3满足需要备电焊钳把 3焊把线100 平方毫米根50×3 电锤HR2410台 2 电锤38E台 1冲击钻SB2—500台 2钳角磨机SIM—SJ100A台 2钢锯把 4工手锤1。5/2。0把5满足需要板手各型号把24满足需要工套筒板手4032E套 1虎钳把5满足需要具锉刀把5满足需要罗丝刀各型号把16满足需要线坠300只满足需要种类 名称型号规格单位数量备注专用 校导仪 13k18k付3工具 导轨锉付3长磁力线坠5m只 3度盒尺3。5m,5m个4检测钢板尺150 150mm只 6郑斌伟 刘豪刘海威杨随洲刘海威刘俊龙刘豪刘海威工水平尺 600把 3具墨盒10m只 3万用表块 3偏口钳把 3电尖嘴钳把 63 剥线钳把 3工电笔只3...

1、当您付费下载文档后,您只拥有了使用权限,并不意味着购买了版权,文档只能用于自身使用,不得用于其他商业用途(如 [转卖]进行直接盈利或[编辑后售卖]进行间接盈利)。
2、本站所有内容均由合作方或网友上传,本站不对文档的完整性、权威性及其观点立场正确性做任何保证或承诺!文档内容仅供研究参考,付费前请自行鉴别。
3、如文档内容存在违规,或者侵犯商业秘密、侵犯著作权等,请点击“违规举报”。

碎片内容

扶梯施工方案

确认删除?
VIP
微信客服
  • 扫码咨询
会员Q群
  • 会员专属群点击这里加入QQ群
客服邮箱
回到顶部