电脑桌面
添加小米粒文库到电脑桌面
安装后可以在桌面快捷访问

综合监控系统作业指导书

综合监控系统作业指导书_第1页
1/19
综合监控系统作业指导书_第2页
2/19
综合监控系统作业指导书_第3页
3/19
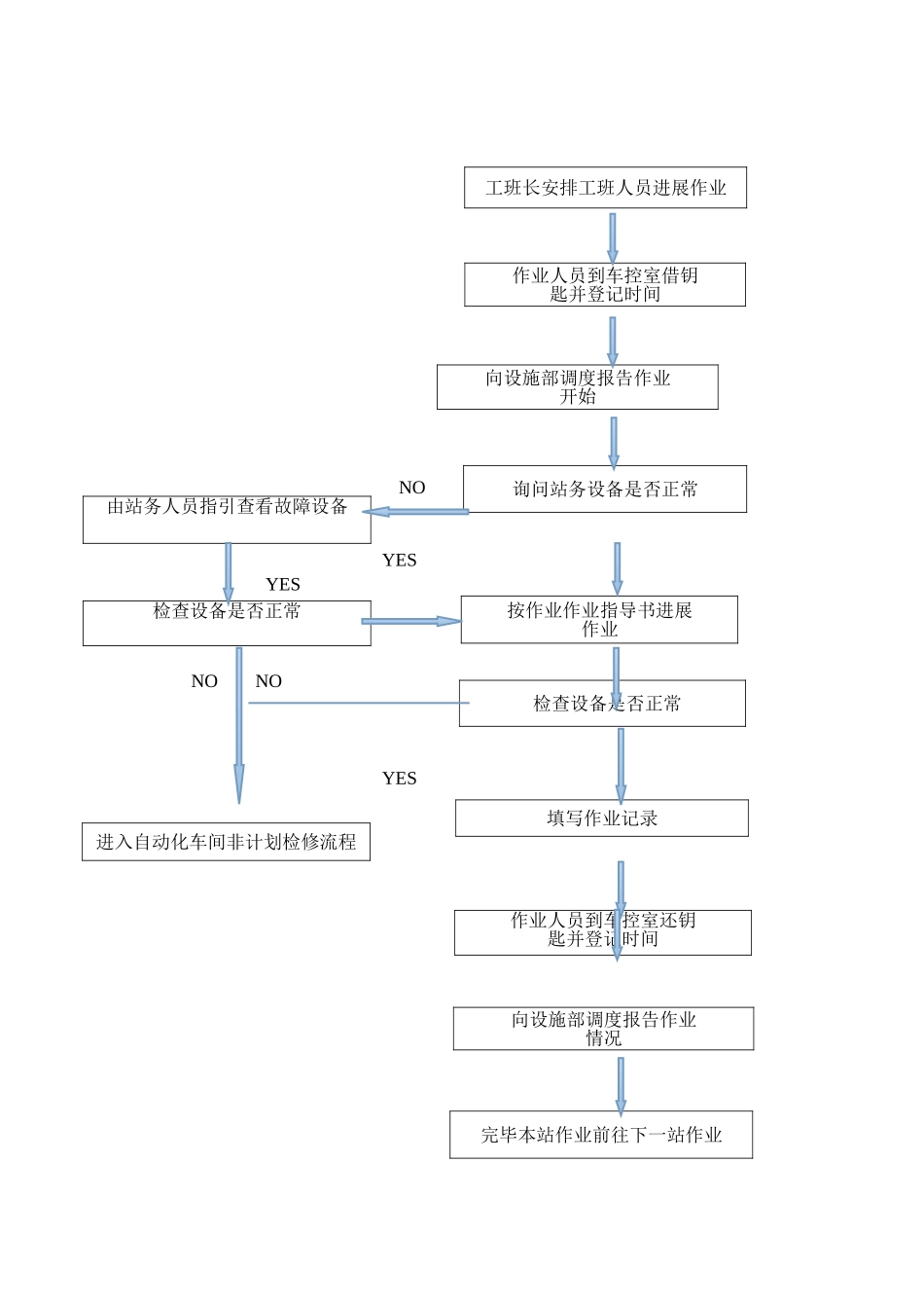
综合监控系统作业指导书目 录1 总那么 1.1 目的 1.2 适用围与对象2 人员组织3 作业流程3.1 流程说明3.2 检修作业路线4 巡检作业指导4.1 车站设备日常巡检 4.2 OCC 设备日常巡检4.3 车辆段设备日常巡检5 检修作业指导5.1 FEP 作业指导5.2 IBP 作业指导5.3 OPS 作业指导5.4 UPS 作业指导 5.5 磁盘阵列与记录设备作业指导5.6 打印机作业指导5.7 服务器与外围设备作业指导 5.8 工控机作业指导5.9 交换机作业指导5.10 系统软件功能作业指导5.11 设备房作业指导 6 安全考前须知 综合监控系统作业指导书1 总那么 1.1 目的 为规检修作业, 确保对综合监控系统设备运行状态的与时把控, 为使地铁综合监控系 统维修工作制度化、规化、标准化,保证设备的正常运行,确保综合监控系统的可用性、 可靠性、可维护性、可扩展性,特制定综合监控系统作业指导书。 1.2 适用围与对象 适用于自动化车间所管辖围所有综合监控系统设备的作业。 2 人员组织2.1 作业小组一般每小组设置 2 名作业人员,按①、②号编排; 2.2 ① 号为小组作业负责人, 负责办理作业请消点手续、 领取设备房钥匙等前提准备工 作,①号同时作为小组安全监护人,负责作业的指导与监护工作;②号负责作业中各项作业 容的检查与记录工作,包括电压表、电流表的读数等。 3 作业流程 3.1 流程说明 ⑴ 作业人员首先到车站控制室值班员/车辆段调度员处登记请点、 借设备房钥匙、 询问 工作人员设备是否异常,并向设施部调度报告作业开始; ⑵ 当工作人员报异常时,应要求工作人员指引查看故障设备。假设设备异常,进入自动 化车间非计划检修流程; ⑶ 当工作人员未报异常时,作业人员应根据作业要求继续作业。在作业过程中查看设 备是否正常,假设异常,进入自动化车间非计划性检修流程; ⑷ 作业完成应在设备房填写相应作业表格; ⑸ 返还钥匙、登记销点,并通知设施部调度作业完成情况,完毕本站后继续作业下一 站情况; ⑹ 作业记录本应定期上交于相关技术人员,技术人员汇总审核后存档。运营标准工班长安排工班人员进展作业 NO YES YES NO NO YES作业人员到车控室借钥匙并登记时间向设施部调度报告作业开始询问站务设备是否正常由站务人员指引查看故障设备按作业作业指导书进展作业检查设备是否正常 检查设备是否正常填写作业记录进入自动化车间非计划检修流程作业人员到车控室还钥匙并登记时间向设施...

1、当您付费下载文档后,您只拥有了使用权限,并不意味着购买了版权,文档只能用于自身使用,不得用于其他商业用途(如 [转卖]进行直接盈利或[编辑后售卖]进行间接盈利)。
2、本站所有内容均由合作方或网友上传,本站不对文档的完整性、权威性及其观点立场正确性做任何保证或承诺!文档内容仅供研究参考,付费前请自行鉴别。
3、如文档内容存在违规,或者侵犯商业秘密、侵犯著作权等,请点击“违规举报”。

碎片内容

综合监控系统作业指导书

确认删除?
VIP
微信客服
  • 扫码咨询
会员Q群
  • 会员专属群点击这里加入QQ群
客服邮箱
回到顶部