电脑桌面
添加小米粒文库到电脑桌面
安装后可以在桌面快捷访问

支护桩技术交底

支护桩技术交底_第1页
1/8
支护桩技术交底_第2页
2/8
支护桩技术交底_第3页
3/8
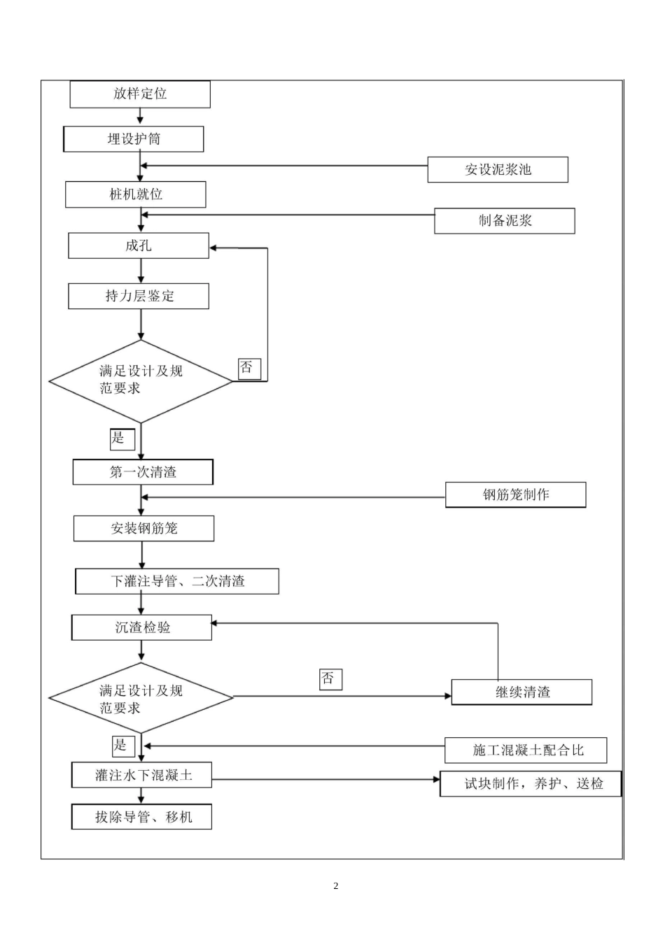
1表 F.0.3 技术交底记录施表 F.0.3工程名称海峡演艺中心项目编号演 0102001交底日期2017 年 08 月 23 日施工单位福建六建集团有限公司分项工程名称基坑支护交底摘要钻孔灌注桩施工工艺页数共 8 页交底内容:一、施工依据:1、福建省建筑轻纺设计院设计的海峡演艺中心项目基坑支护设计图纸(工程编号 12373)、设计变更及图纸会审、海峡演艺中心建设项目岩土工程勘察报告(勘察编号:201212-01X-01);2、《建筑基坑支护技术规程》JGJ120-2012,《建筑桩基技术规范》JGJ94-2008,《建筑地基处理技术规范》JGJ79-2012,《建筑地基基础工程施工规范》GB51004-2015。二、施工参数:1、灌注桩直径① 800(间距 1200)、① 600(坑中坑支护桩,间距 1300),桩顶标高-1.7m2、混凝土强度 C25,支护桩桩端进入粉质粘土层 1.6m,立柱桩桩端进入强风化花冈岩(砂土状)0.5m,砼保护层厚度 50mm,充盈系数三 1.1 超灌 500mm。3、灌注桩① 800 主筋 HRB335(A 剖面:16©22、B 剖面:18©22、C 剖面:18©25、立柱桩 16^16);箍筋HRB335©10@200;加劲箍 HRB335©14@2000;钢筋笼接头使用焊接,焊接长度 10d,焊条 E5003,钢筋锚入冠梁长度 40d。4、灌注桩① 600 主筋 HRB335(14©22);箍筋 HRB335©10@200;加劲箍 HRB335©14@2000;5、支护桩穿越土层:杂填土、淤泥、粉质粘土二、操作工艺要求:1、工艺流程:232、施工要点(1) 放样定位采用全站仪按照坐标放出相应的桩位。(2) 埋设护筒护筒用 4〜8mm 厚钢板制作,内径大于钻头直径 100mm,上部开始 2 个溢浆孔;埋设深度不小于 1m,护筒外粘土填满、夯实,严防地表水渗入。其顶部高出施工面不小于 300mmo护筒埋设应准确、稳定,护筒中心与桩位中心的偏差不得大于 50mmo(3) 钻机就位根据技术人员用全站仪放出的中心桩位,经监理工程师复查确认无误后安装钻机。钻机就位前要先检查钻机上方及周边有无电线及障碍物,确认无误后方可进入下道工序施工。钻机就位前,对钻孔前的各项准备工作进行检查,包括主要机具设备的检查和维修。底座和顶端应平稳,不得产生位移或沉陷。钻头中心与钻孔中心位置偏差控制在 2 厘米范围内。(4) 泥浆制备和处理宜选用高塑性指标的粘性土或采用膨润土制备泥浆。本场地由于存在粉质粘土,所以施工时可采用自然造浆的方法,并定期检测泥浆的性能,对于泥浆性能达不到要求的可加入适量黄土以保证护壁的稳定性。认真做好泥浆性能的维护调...

1、当您付费下载文档后,您只拥有了使用权限,并不意味着购买了版权,文档只能用于自身使用,不得用于其他商业用途(如 [转卖]进行直接盈利或[编辑后售卖]进行间接盈利)。
2、本站所有内容均由合作方或网友上传,本站不对文档的完整性、权威性及其观点立场正确性做任何保证或承诺!文档内容仅供研究参考,付费前请自行鉴别。
3、如文档内容存在违规,或者侵犯商业秘密、侵犯著作权等,请点击“违规举报”。

碎片内容

支护桩技术交底

wxg+ 关注
实名认证
内容提供者

该用户很懒,什么也没介绍

确认删除?
VIP
微信客服
  • 扫码咨询
会员Q群
  • 会员专属群点击这里加入QQ群
客服邮箱
回到顶部