电脑桌面
添加小米粒文库到电脑桌面
安装后可以在桌面快捷访问

照明线管、电力沟施工工艺框图

照明线管、电力沟施工工艺框图_第1页
1/1
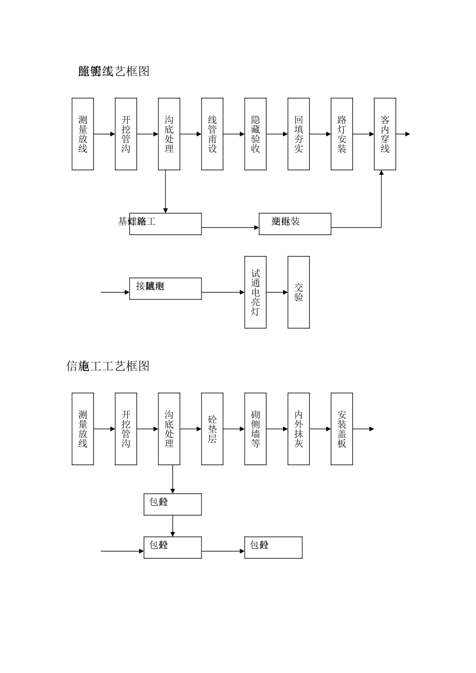
测量放线开挖管沟沟底处理线管甫设隐藏验收回填夯实路灯安装试通电亮灯客内穿线交验接地电阻测试照明线管施工工艺框图测量放线开挖管沟沟底处理砼垫层砌侧墙等内外抹灰电信施工工艺框图砼包封路灯基础施工变电站拆装安装盖板砼包封砼包封

1、当您付费下载文档后,您只拥有了使用权限,并不意味着购买了版权,文档只能用于自身使用,不得用于其他商业用途(如 [转卖]进行直接盈利或[编辑后售卖]进行间接盈利)。
2、本站所有内容均由合作方或网友上传,本站不对文档的完整性、权威性及其观点立场正确性做任何保证或承诺!文档内容仅供研究参考,付费前请自行鉴别。
3、如文档内容存在违规,或者侵犯商业秘密、侵犯著作权等,请点击“违规举报”。

碎片内容

照明线管、电力沟施工工艺框图

您可能关注的文档

确认删除?
VIP
微信客服
  • 扫码咨询
会员Q群
  • 会员专属群点击这里加入QQ群
客服邮箱
回到顶部