电脑桌面
添加小米粒文库到电脑桌面
安装后可以在桌面快捷访问

电气控制与PLC测试二VIP专享VIP免费

电气控制与PLC测试二_第1页
1/7
电气控制与PLC测试二_第2页
2/7
电气控制与PLC测试二_第3页
3/7
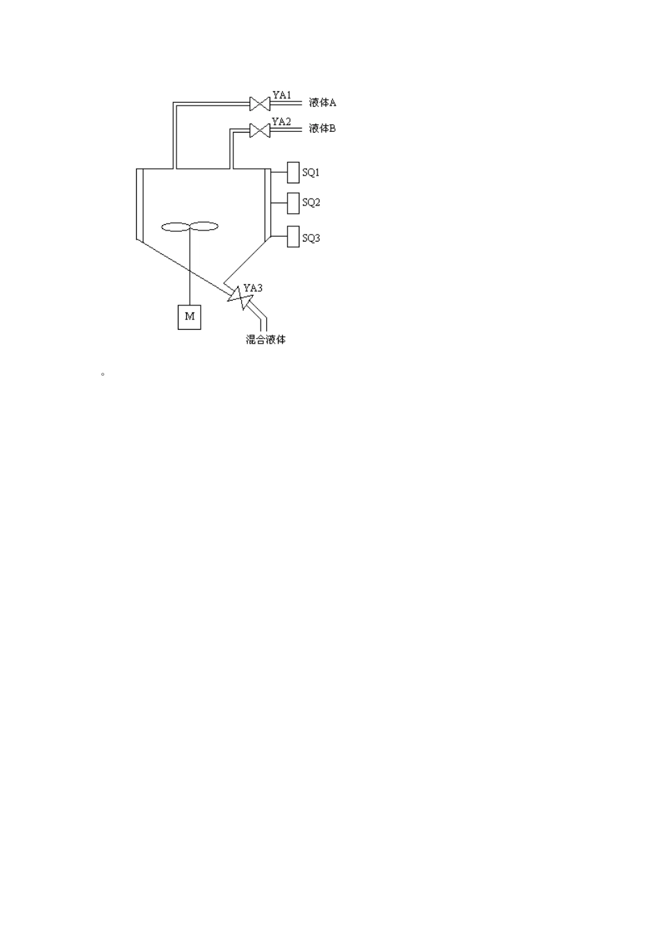
综合测试二一、填空题1、低压电器按动作方式可分为________和________。2、中间继电器的主要用途是当其他继电器的触点数量或触点容量不够时,可借助中间继电器来扩大它们的________和________,起到信号中转的作用。3、时间继电器的电气符号如下图所示,其含义是:(a)________、(b)________、(c)________、(d)________、(e)________、(f)________。4、速度继电器主要由组成________、________和________。5、由三相异步电动机的转速公式n=60f(1-s)/p可知,三相异步电动机的电气调速可通过改变________、________和________三种方式来实现电动机的转速变化。6、常用的电气制动方法有:________、________、________和________等。7、现代工业的三大支柱是________、________和________等。8、用户程序由________、________、________、________和________等五个阶段组成,并按其组成顺序,周而复始地循环扫描工作。9、PLC扩展模块的应用,不但增加了________点数,还增加了PLC的许多________。10、程序控制类指令用于程序________包括________、________、________和________等。11、系统技术文件包括________、________、________、________和________等。12、欧姆龙(OMRON)CPM1A型PLC的基本指令又分为________、________、_____________、___________、________、________、________、___________、____________、________和________等。二、名词解释1、电气图:2、填表指令(ATT):3、调用子程序指令(CALL):三、简答题1、电器元件位置图中电器设备、元器件的布置应注意那几个方面?2、PLC与继电器的区别是什么?3、PLC的技术特点有哪些?4、S7-200CPU工作方式转换的方法是?5、S7-300CPU的存储?6、写出循环左、循环右移位指令格式和功能。7、电气设计内容是?四、编程题1、自动门控制程序。如图所示是自动门控制系统的顺序功能图。人靠近自动门时,感应器X0为ON,Y0驱动电动机高速开门,碰到开门减速开关X1时,变为减速开门。碰到开门极限开关X2时电动机停转,开始延时。若在0.5s内感应器检测到无人,Y2起动电动机高速关门。碰到关门减速X4时,改为减速关门,碰到关门极限开关X5时电动机停转。在关门期间若感应器检测到有人,停止关门,T1延时0.5s后自动转换为高速开门,用FX2N型PLC编程。2、液体混合控制系统。在工业现场控制中,有一些液体混合装置,像饮料的生产、酒的配液、农药的配比等,有两种、三种或多种液体混合,混合后再进行搅拌,有的设备还需要加热控制,用DVP-ES/EX/SS系列PLC控制。下图为A、B两种液体的混合装置示意图。SQ1、SQ2、SQ3为液面传感器,液面淹没时接通。两种液体的输入和混合液体的流出阀门分别由YA1、YA2和YA3控制,M为搅拌电动机。控制要求如下:(1)初始状态:当投入运行时,控制液体A和B的阀门YA1和YA2关闭,放混合液体阀门YA3打开20秒,将装置内残余液体放空后关闭。(2)启动操作:按下启动按钮SB1,控制液体A的阀门打开,液体A流入装置,当液体面升高到SQ2位置时,关闭阀门YA1,打开控制液体B的阀门YA2。当液面升高到SQ1位置时关闭阀门YA2,搅拌电动机开始转动,电机工作60秒后,电机停止运转,阀门YA3打开,开始放出混合液体。当液面下降到SQ3时,SQ3由接通变为断开,再经过20秒后,混合液体放空,阀门YA3关闭,开始下一个周期操作。(3)停止操作:按下停止按钮SB2后,在当前的混合操作周期处理完毕后,才停止操作,回到初始状态。。答案:一、填空1、手动电器和自动电器。2、触点数量或触点容量。3、(a)、通电延时线圈(b)、断电延时线圈(c)、通电延时闭合触点(d)、通电延时闭断触点(e)、断电延时断开触点(f)、断电延时闭合触点。4、定子、转子和触头三部分。5、磁极对数p、改变转差率s、改变电源频率f。6、反接制动、能耗制动、再生制动、以及派生的电容制动7、可编程序控制、CAD/CAM和机器人技术8、输入采样、程序执行、中断处理、自诊断(CPU自诊断)和写输出9、I/O、控制功能10、运行状态的控制、顺序控制指令、跳转指令、循环指令及系统控制指令。11、说明书、电器原理图、电器布置图、元器件明细表、PLC梯形图12、输入指令、输出...

1、当您付费下载文档后,您只拥有了使用权限,并不意味着购买了版权,文档只能用于自身使用,不得用于其他商业用途(如 [转卖]进行直接盈利或[编辑后售卖]进行间接盈利)。
2、本站所有内容均由合作方或网友上传,本站不对文档的完整性、权威性及其观点立场正确性做任何保证或承诺!文档内容仅供研究参考,付费前请自行鉴别。
3、如文档内容存在违规,或者侵犯商业秘密、侵犯著作权等,请点击“违规举报”。

碎片内容

电气控制与PLC测试二

您可能关注的文档

确认删除?
VIP
微信客服
  • 扫码咨询
会员Q群
  • 会员专属群点击这里加入QQ群
客服邮箱
回到顶部