电脑桌面
添加小米粒文库到电脑桌面
安装后可以在桌面快捷访问

空气—蒸汽对流给热系数测定试验报告及数据、答案分析VIP免费

空气—蒸汽对流给热系数测定试验报告及数据、答案分析_第1页
1/12
空气—蒸汽对流给热系数测定试验报告及数据、答案分析_第2页
2/12
空气—蒸汽对流给热系数测定试验报告及数据、答案分析_第3页
3/12
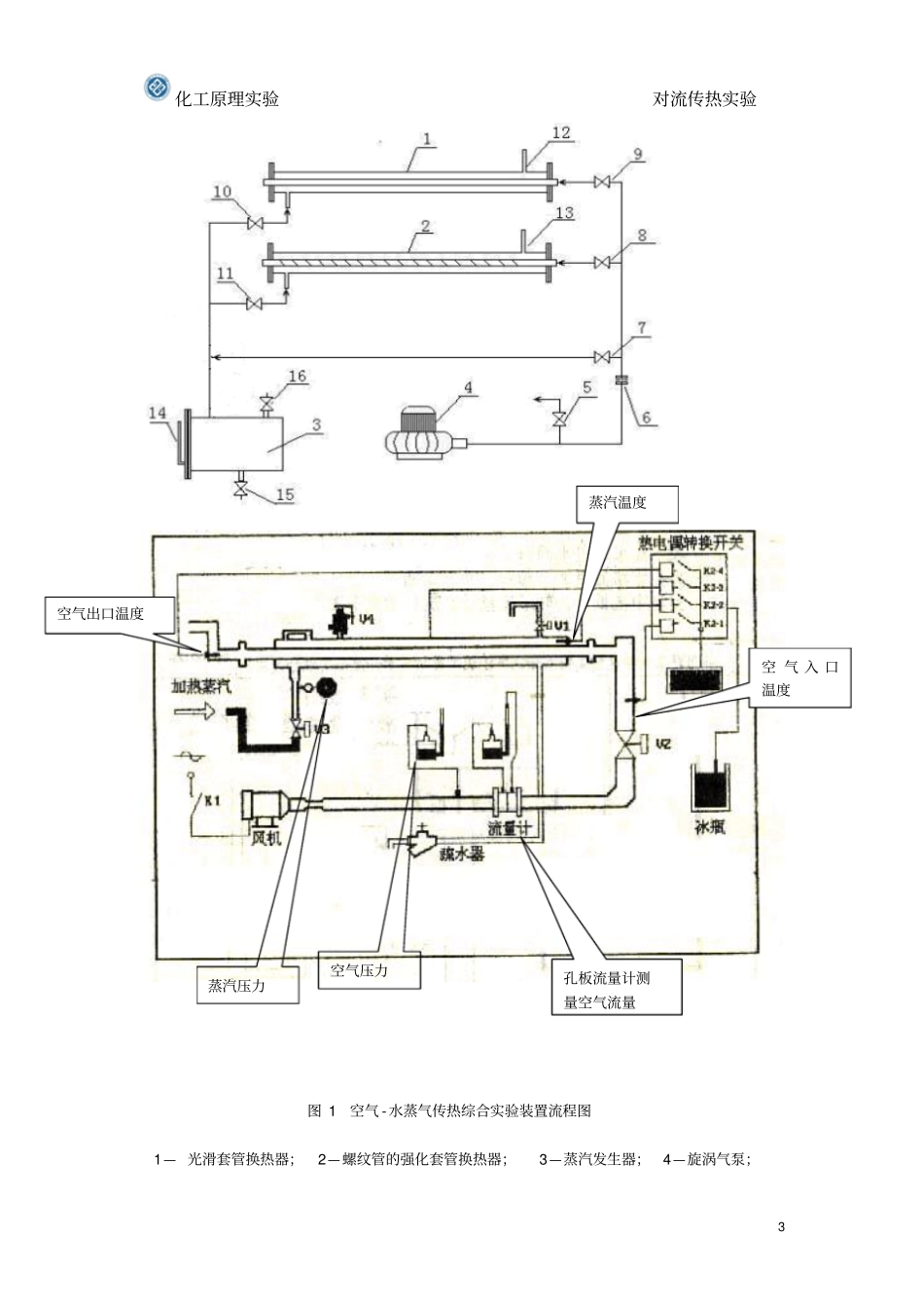
化工原理实验对流传热实验1空气—蒸汽对流给热系数测定一、实验目的⒈通过对空气—水蒸气光滑套管换热器的实验研究,掌握对流传热系数α1的测定方法,加深对其概念和影响因素的理解。并应用线性回归分析方法,确定关联式Nu=ARemPr0.4中常数A、m的值。⒉通过对管程内部插有螺纹管的空气—水蒸气强化套管换热器的实验研究,测定其准数关联式Nu=BRem中常数B、m的值和强化比Nu/Nu0,了解强化传热的基本理论和基本方式。二、实验装置本实验设备由两组黄铜管(其中一组为光滑管,另一组为波纹管)组成平行的两组套管换热器,内管为紫铜材质,外管为不锈钢管,两端用不锈钢法兰固定。空气由旋涡气泵吹出,由旁路调节阀调节,经孔板流量计,由支路控制阀选择不同的支路进入换热器。管程蒸汽由加热釜发生后自然上升,经支路控制阀选择逆流进入换热器壳程,其冷凝放出热量通过黄铜管壁被传递到管内流动的空气,达到逆流换热的效果。饱和蒸汽由配套的电加热蒸汽发生器产生。该实验流程图如图1所示,其主要参数见表1。表1实验装置结构参数实验内管内径di(mm)16.00实验内管外径do(mm)17.92实验外管内径Di(mm)50实验外管外径Do(mm)52.5总管长(紫铜内管)L(m)1.30化工原理实验对流传热实验2测量段长度l(m)1.10化工原理实验对流传热实验3图1空气-水蒸气传热综合实验装置流程图1—光滑套管换热器;2—螺纹管的强化套管换热器;3—蒸汽发生器;4—旋涡气泵;孔板流量计测量空气流量空气压力蒸汽压力空气入口温度蒸汽温度空气出口温度化工原理实验对流传热实验45—旁路调节阀;6—孔板流量计;7、8、9—空气支路控制阀;10、11—蒸汽支路控制阀;12、13—蒸汽放空口;15—放水口;14—液位计;16—加水口;三、实验内容1、光滑管①测定6~8个不同流速下光滑管换热器的对流传热系数α1。②对α1的实验数据进行线性回归,求关联式Nu=ARem中常数A、m的值。2、波纹管①测定6~8个不同流速下波纹管换热器的对流传热系数α1。②对α1的实验数据进行线性回归,求关联式Nu=BRem中常数B、m的值。四、实验原理1.准数关联影响对流传热的因素很多,根据因次分析得到的对流传热的准数关联为:Nu=CRemPrnGrl(1)式中C、m、n、l为待定参数。参加传热的流体、流态及温度等不同,待定参数不同。目前,只能通过实验来确定特定范围的参数。本实验是测定空气在圆管内作强制对流时的对流传热系数。因此,可以忽略自然对流对传热膜系数的影响,则Gr为常数。在温度变化不太大的情况下,Pr可视为常数。所以,准数关联式(1)可写成Nu=CRem(2)Re4duVd其中:,500.02826W/(m.K)dNu℃时,空气的导热系数化工原理实验对流传热实验5待定参数C和m可通过实验测定蒸汽、空气的有关数据后,对式(2)取对数,回归求得直线斜率和截距。2.传热量计算努塞尔数Nu或α1无法直接用实验测定,只能测定相关的参数并通过计算求得。当通过套管环隙的饱和蒸汽与冷凝壁面接触后,蒸汽将放出冷凝潜热,冷凝成水,热量通过间壁传递给套管内的空气,使空气的温度升高,空气从管的末端排出管外,传递的热量由(3)式计算。Q=Wecpc(t2-t1)=Vρ1cpc(t2-t1)(3)根据热传递速率Q=KSΔtm(4)所以KSΔtm=Vρ1cpc(t2-t1)(5)式中:Q——换热器的热负荷(即传热速率),kJ/s;We——冷流体的质量流量,kg/s;V——冷流体(空气)的体积流量,m3/s;ρ1一冷流体(空气)的密度,kg/m3;K——换热器总传热系数,W/(m2·℃);Cpc一一冷流体(空气)的平均比定压热容,kJ/(kg·K);S——传热面积,m2;Δtm——蒸汽与空气的对数平均温度差,℃。空气的流量及两种流体的温度等可以通过各种测量仪表测得。综合上面各式即可算出传Remcd因此:化工原理实验对流传热实验6热总系数K。3.传热膜系数的计算当传热面为平壁或者当管壁很薄时,总的传热阻力和传热分阻力的关系可表示为:1211b1(6)K式中:αl——空气在圆管中强制对流的传热膜系数,W/(m2·℃);α2——蒸汽冷凝时的传热膜系数,W/(m2·℃)。当管壁热阻可以忽略(内管为黄铜管而且壁厚b较薄,黄铜导热系数λ比较大)时,1211111K(7)蒸汽冷凝传热膜系数远远大于空...

1、当您付费下载文档后,您只拥有了使用权限,并不意味着购买了版权,文档只能用于自身使用,不得用于其他商业用途(如 [转卖]进行直接盈利或[编辑后售卖]进行间接盈利)。
2、本站所有内容均由合作方或网友上传,本站不对文档的完整性、权威性及其观点立场正确性做任何保证或承诺!文档内容仅供研究参考,付费前请自行鉴别。
3、如文档内容存在违规,或者侵犯商业秘密、侵犯著作权等,请点击“违规举报”。

碎片内容

空气—蒸汽对流给热系数测定试验报告及数据、答案分析

您可能关注的文档

爱的疯狂+ 关注
实名认证
内容提供者

该用户很懒,什么也没介绍

相关文档

确认删除?
VIP
微信客服
  • 扫码咨询
会员Q群
  • 会员专属群点击这里加入QQ群
客服邮箱
回到顶部