电脑桌面
添加小米粒文库到电脑桌面
安装后可以在桌面快捷访问

交流电焊机接线VIP免费

交流电焊机接线_第1页
1/7
交流电焊机接线_第2页
2/7
交流电焊机接线_第3页
3/7
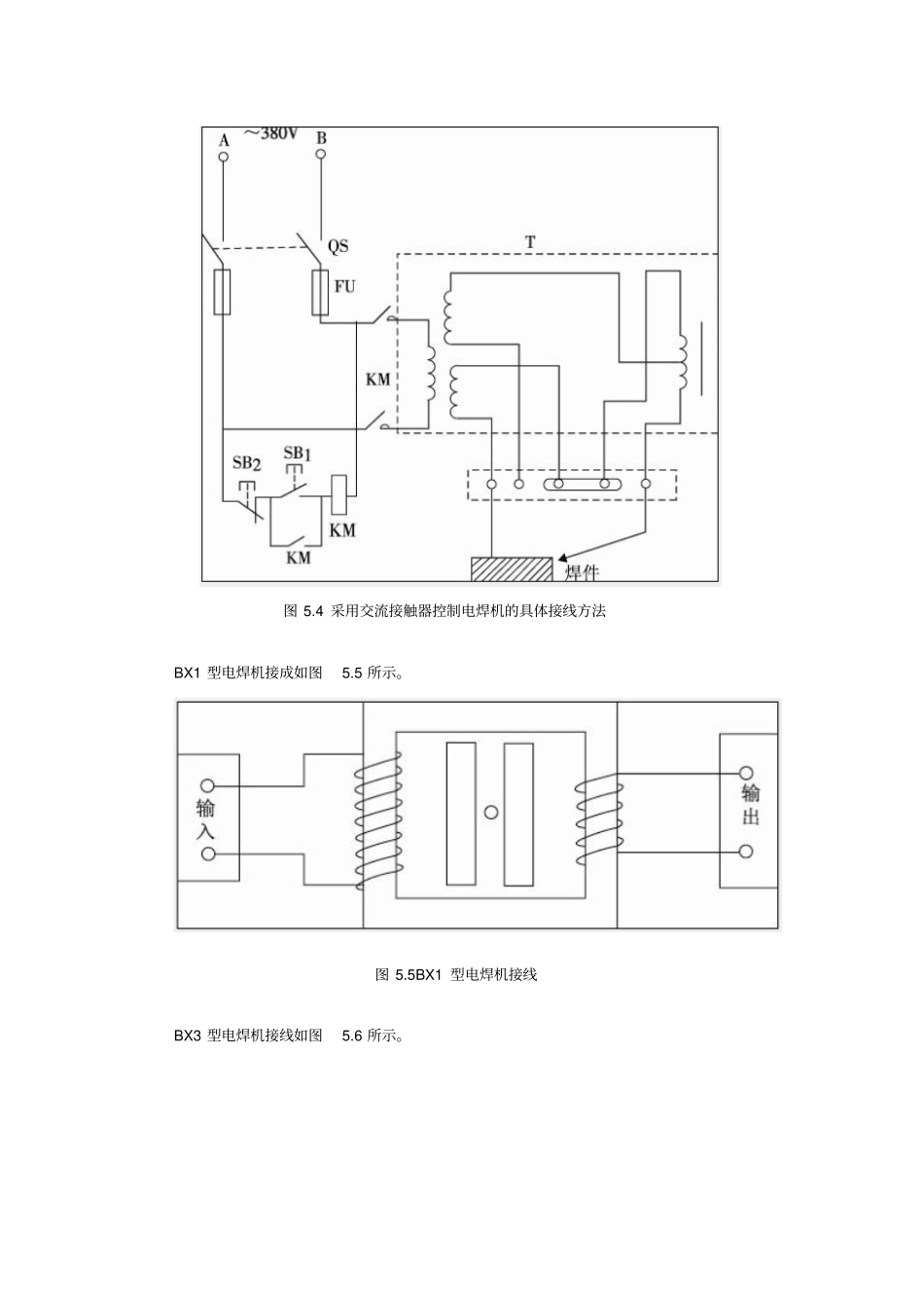
电焊机是焊接钢铁的主要设备。在焊接时,可根据焊接要求,调节电抗器的间隙来改变焊接电流的大小。在起弧时,由于焊条与工件直接接触,电焊变压器次级处于短路状态,使次级电压快速下降至零,从而不会因电焊变压器电流过大而烧毁。其工作原理及外形如图5.2所示。图5.2电焊机工作原理图及外形常用交流电焊机的一般接法用刀闸或空气断路器控制,如图5.3所示,当合上闸刀开关QS时,电焊机得电工作;当拉下闸刀开关QS时,电焊机停止工作。该线路是电焊机常用的,且最简单的一种接线线路。另外为了更安全方便控制电焊机则采用按钮开关控制交流接触器线圈,实现远距离操作,其接线方法如图5.4所示,工作时,合上刀闸开关QS,按下起动按钮SB1,交流接触器KM线圈得电吸合且自锁,KM主触点闭合,电焊机通电工作;欲停止则按下停止按钮SB2,交流接触器KM线圈断电释放,主触点断开,电焊机断电停止工作。图5.3常用交流电焊机采用闸刀开关的具体接线方法图5.4采用交流接触器控制电焊机的具体接线方法BX1型电焊机接成如图5.5所示。图5.5BX1型电焊机接线BX3型电焊机接线如图5.6所示。图5.6BX3型电焊机接线BX6型电焊机接线如图5.7所示。图5.7BX6型电焊机接线BX1型电焊机技术数据如表5.2所示。表5.2BX1型电焊机技术数据动铁式:输入电压为220V时,一次电流为每kVA×4.5A,若为380V时,每kVA×2.5ABX3型电焊机技术数据如表5.3所示。表5.3BX3型电焊机技术数据BX6型电焊机技术数据如表5.4所示。表5.4BX6型电焊机技术数据电焊机常见故障及排除方法如表5.8所示。表5.8电焊机常见故障及排除方法

1、当您付费下载文档后,您只拥有了使用权限,并不意味着购买了版权,文档只能用于自身使用,不得用于其他商业用途(如 [转卖]进行直接盈利或[编辑后售卖]进行间接盈利)。
2、本站所有内容均由合作方或网友上传,本站不对文档的完整性、权威性及其观点立场正确性做任何保证或承诺!文档内容仅供研究参考,付费前请自行鉴别。
3、如文档内容存在违规,或者侵犯商业秘密、侵犯著作权等,请点击“违规举报”。

碎片内容

交流电焊机接线

确认删除?
VIP
微信客服
  • 扫码咨询
会员Q群
  • 会员专属群点击这里加入QQ群
客服邮箱
回到顶部