电脑桌面
添加小米粒文库到电脑桌面
安装后可以在桌面快捷访问

南仙路双层木桩围堰施工及计算VIP免费

南仙路双层木桩围堰施工及计算_第1页
1/4
南仙路双层木桩围堰施工及计算_第2页
2/4
南仙路双层木桩围堰施工及计算_第3页
3/4
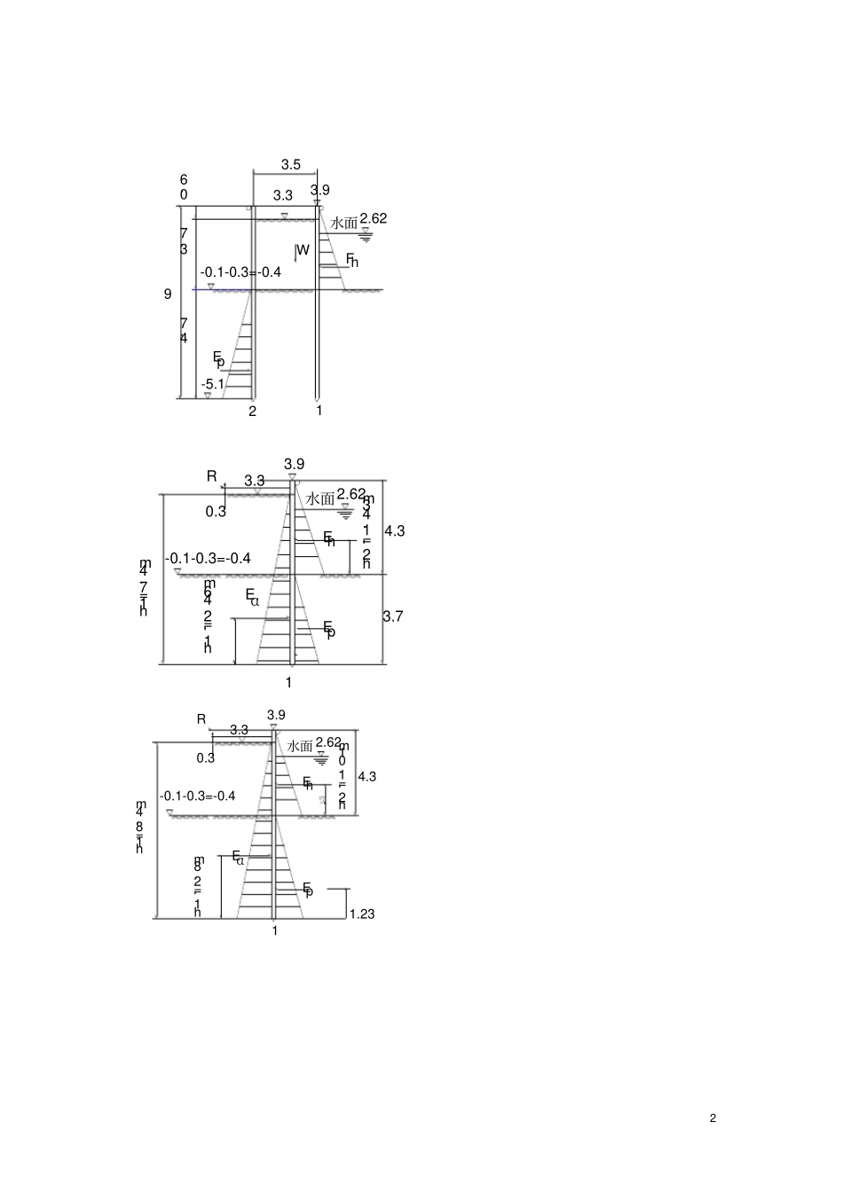
1 温州市南仙路工程双木桩围堰方案编制人:审核人:审批人:编制单位:浙江顺建市政工程有限公司编制日期:2007 年 12 月 16 日2 W3.33.92.62水面FhEp-5.1120.63.74.793.5-0.1-0.3=-0.43.33.92.62水面Eh1h2'=1.43mREαh1'=2.46m4.3-0.1-0.3=-0.4h1=7.4m0.33.7Ep3.33.92.62水面Eh1h2'=1.01mREpEαh1'=2.8m4.3h1=8.4m-0.1-0.3=-0.40.31.233 3.33.9Ep-5.120.69-0.1-0.3=-0.4R0.3Eα 2Eα3.78.4Eα 1Y安全管理是施工企业管理的一项重要内容。确保安全生产、 防止事故发生,是企业全体职工的重要任务,是各级领导的重要职责。1、项目指挥部设安全领导小组,指挥长任组长,安全长任副组长,具体组织实施对该项目的安全管理。2、各施工队设安全管理小组, 队长任组长, 安全员任副组长,工班设兼职安全员,实行纵向到位,横向到边的安全管理。3、贯彻“安全第一、预防为主”的方针,执行国家、企业关于安全生产的政策, 贯彻实施劳动保护法和规章制度,努力改善施工环境。4、结合工程特点,建立各级部门的安全生产责任制和安全生产管理制度, 制定安全生产操作规程及安全生产守则,并经常检查落实情况。5、凡进入现场的人员,均要服从值班员的指挥,遵守各项安全生产管理制度,正确使用个人防护用品。禁止穿拖鞋、高跟鞋或光脚进入施工现场。6、坚持经常和定期安全检查的制度,及时发现事故隐患,堵4 塞事故漏洞,还结合安全事故的规律和季节特点,重点查防触电、防淹亡、防大灾、 防交通事故等措施的落实。对检查中发现的问题及时采取措施解决,并实行奖罚制度。7、经常与当地政府保持联系,密切同当地群众的关系,征求意见,改进工作,严肃群众纪律,搞好工农联防,共同做好施工期间的安全工作。七、文明施工1、有围堰施工过程中,在上游设置禁行标志牌。2、工程结束后及时清理围堰,恢复原河道。

1、当您付费下载文档后,您只拥有了使用权限,并不意味着购买了版权,文档只能用于自身使用,不得用于其他商业用途(如 [转卖]进行直接盈利或[编辑后售卖]进行间接盈利)。
2、本站所有内容均由合作方或网友上传,本站不对文档的完整性、权威性及其观点立场正确性做任何保证或承诺!文档内容仅供研究参考,付费前请自行鉴别。
3、如文档内容存在违规,或者侵犯商业秘密、侵犯著作权等,请点击“违规举报”。

碎片内容

南仙路双层木桩围堰施工及计算

您可能关注的文档

确认删除?
VIP
微信客服
  • 扫码咨询
会员Q群
  • 会员专属群点击这里加入QQ群
客服邮箱
回到顶部