电脑桌面
添加小米粒文库到电脑桌面
安装后可以在桌面快捷访问

超滤设备使用说明书VIP免费

超滤设备使用说明书_第1页
1/11
超滤设备使用说明书_第2页
2/11
超滤设备使用说明书_第3页
3/11
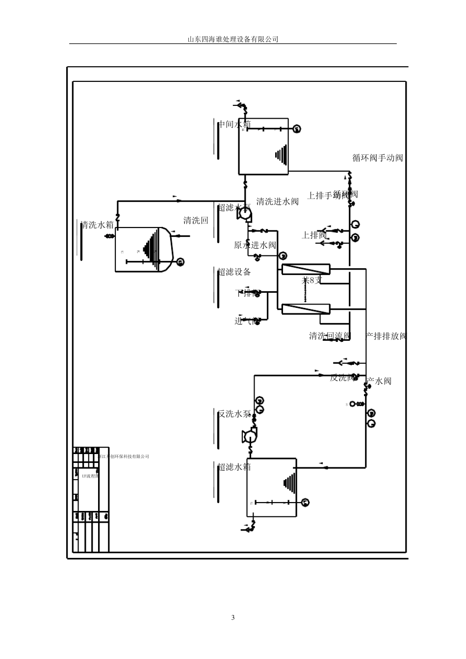
山 东 四 海 谁 处 理 设 备 有 限 公 司 1 超 滤 ( ULTRAFILTRATION, 简 称UF) 是 一 种 固 液 分 离 制 程 中 , 以 中 空 纤维 过 滤 膜 滤 除 非 溶 解 性 固 体 的 装 置 。 本 超 滤 系 统 , 其 分 子 量 滤 除 点 ( Molecu lar Weight Cu t-off) 在 100, 000 左 右 , 专 设 计 用 于 去 除 原 水 中 的 微 粒 、 细 菌 或 悬 浮物 等 , 降 低 原 水 的 浊 度 值 。 由 于 超 滤 膜 具 有 低 压 下 的 较 大 产 水 量 的 特 征 , 在 低 压 条 件 下 , 膜 表 面 的 浓 水压 差 极 化 现 象 得 到 了 缓 解 , 被 截 留 物 不 会 被 压 实 , 所 以 膜 组 件 会 更 容 易 清 洗 , 可以 用 相 对 较 小 的 流 量 和 较 少 的 水 量 将 膜 冲 洗 干 净 ,可 以 大 大 延 长 膜 化 学 清 洗 的 周期。 1、 设 计 规范 (1)、 控制 方式:全自动PLC 或 手动 (2)、 pH 值 范围:3~9 (3)、 工作温度 :5~35°C (4)、 工作压 力:〈 0.3 MPa (5)、 最大 压 差 :〈 0.18 MPa 2、 设 计 规格 3.使用 前注意事项 ( 1)、 选择装 设 地点 应可 防 止 日 晒 、 雨 淋 及 通 风 的 地方; ( 2)、 连 接 管 材 必 须 是 PVC 或 SUS#316 以 防 止 铁 锈 污 染 ; ( 3)、 检 查 各 固 定 锁 夹 及 螺 丝 是 否 松 脱 ; ( 4)、 送 电 前应将 电 器 箱 上 所 有 开 关 置 于 关 闭 位 置 ; ( 5)、 电 机 运 转 方向 测 试 , 确 认 电 机 运 转 方向 正 确 。 4. 控制 原 理 UF 系 统 有 两 种 操 作模 式:( 1) 自动 ( 2) 手动 ( 1)、 自动:在 自动操 作模 式下 , 系 统 运 行 受 PLC 程 式控制 , 当 系 统 发 生 超出 预 定 值 时 , 系 统 提 供 关 闭 功 能 , 让 操 作人 员 及 时 采 取 措 施 , 以 免 造山 东 四 海 谁 处 理 设 备 有 限 公 司 2 成 系 统 损 坏 。 ( 2)、 手 动 : 在 手 动 操 作 模 式 下 , 系 统 依 操 作 者 设 定 ...

1、当您付费下载文档后,您只拥有了使用权限,并不意味着购买了版权,文档只能用于自身使用,不得用于其他商业用途(如 [转卖]进行直接盈利或[编辑后售卖]进行间接盈利)。
2、本站所有内容均由合作方或网友上传,本站不对文档的完整性、权威性及其观点立场正确性做任何保证或承诺!文档内容仅供研究参考,付费前请自行鉴别。
3、如文档内容存在违规,或者侵犯商业秘密、侵犯著作权等,请点击“违规举报”。

碎片内容

超滤设备使用说明书

确认删除?
VIP
微信客服
  • 扫码咨询
会员Q群
  • 会员专属群点击这里加入QQ群
客服邮箱
回到顶部