电脑桌面
添加小米粒文库到电脑桌面
安装后可以在桌面快捷访问

山特UPS电源技术方案VIP免费

山特UPS电源技术方案_第1页
1/11
山特UPS电源技术方案_第2页
2/11
山特UPS电源技术方案_第3页
3/11
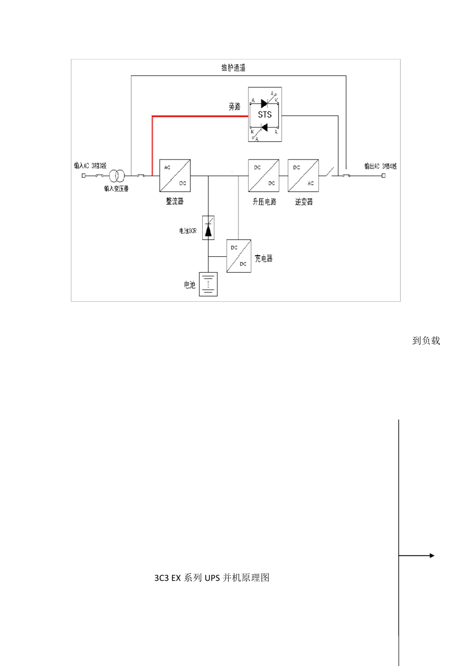
1.1.1 UPS 电源技术要求 30KVA UPS 并机技术方案: A)UPS 解决方案: UPS 设备采用山特电子(深圳)有限公司生产的3C3EX 系列UPS。3C3EX UPS 系列UPS 采用在线式(双转换)结构,即整流器总是将交流转换成直流,向电池充电并回馈逆变器。逆变器用恒定电压和频率持续向负载供电。当市电发生异常故障时,电池会自动供电给逆变器输出到负载。单台 UPS 的容量为 40KVA,UPS系统由单机容量为 40KVA 。 3C3 EX 系列UPS 系统框图 (输入变压器为选件) 系统的设计和工作原理: 3C3 EX 系列UPS 单机系统图 工作原理: 整流器总是将交流转换成直流,向电池充电并回馈逆变器。逆变器用恒定电压和频率持续向负载供电。当市电发生异常故障时,电池会自动供电给逆变器输出到负载。 在正常运行时,整流器和逆变器同时工作,给负载供电的同时对电池浮充充电。当市电异常时,整流器停止工作,由电池经逆变器向负载供电;若电池电压下降到放电终止电压,而市电还未恢复正常,UPS 将关机。电池放电终止电压已预先设定(例如:对400VAC 供电体制,电池放电终止电压为330VDC)。市电异常,电池维持UPS 工作,直至电池电压降到电池放电终止电压而关机的时间,被称作“后备时间”。后备时间的长短取决于电池的容量和所带负载的大小。 技术特点: Castle 系列 3C3 EX 系列 UPS 20kVA ~40 kVA Castle 系列 3C3 EX (20kVA ~ 40kVA) UPS 可以充分满足金融、电信、政府、国防、科研、教育、能源、交通、工农业生产等中小型企业数据网络中心的控制系统对电源的要求,并能为用户提供高性价比的解决方案。Castle 系列 3C3UPS 采用的N+X 并联冗余方案,它具有体积小、重量轻和支持热插拔的功能,提高了用户配电系统的可靠性与可用性,该系统又便于用户根据电源需要灵活地进行扩容。它的纯在线双转换结构设计,能满足用电设备对供电质量的高要求,并能有效地消除由电网和负载端带来的各种不良影响。在监控上可以提供基于 Internet、局域网、电话线、RS232/485 以及干接点的智能化网络管理方案,以满足用户的个性化管理需求。 城堡并联冗余系列, 3C3 UPS, 采用双转换纯在线式的架构,是有效解决所有电源问题的最佳架构设计。 3C3 EX系列 UPS 并机原理图 到负载 该架构能够有效阻隔异常电源对负载的冲击,同时保证输出电源的稳定、精密、可靠,让负载安全的运行。该产品采用数字化控制技术,能实现并联扩容和...

1、当您付费下载文档后,您只拥有了使用权限,并不意味着购买了版权,文档只能用于自身使用,不得用于其他商业用途(如 [转卖]进行直接盈利或[编辑后售卖]进行间接盈利)。
2、本站所有内容均由合作方或网友上传,本站不对文档的完整性、权威性及其观点立场正确性做任何保证或承诺!文档内容仅供研究参考,付费前请自行鉴别。
3、如文档内容存在违规,或者侵犯商业秘密、侵犯著作权等,请点击“违规举报”。

碎片内容

山特UPS电源技术方案

确认删除?
VIP
微信客服
  • 扫码咨询
会员Q群
  • 会员专属群点击这里加入QQ群
客服邮箱
回到顶部