第1页共9页编号:时间:2021年x月x日书山有路勤为径,学海无涯苦作舟页码:第1页共9页一、概述真空断路器是电力系统中普遍使用的高压电器,...
页脚.设备维修施工方案项目名称:真空断路器试验编制单位:—检修中心动力能源部水电作业区编制:—宇—审核批准:段崇伟编制日期:2014年2...
现场施工领导人工作负责人:起重负责人:10KV断路器安装施工四措一、工程概况10kV断路器安装工程即将开始施工,为保证此次工作顺利进行,特...
负荷开关、隔离开关、断路器都在一次回路中承载回路额定电流。简而言之呢,断路器是用来保护电路的,负荷开关可以断开和接通系统正常的负载...
GISSF6断路器检修规程i主题容与适用围本规程适用于济矿鲁能煤电股份有限公司阳城电厂GIS断路器的检修。本规程适用于断路器大、小修标准项目...
一、永磁操动机构不同类型及结构的比较永磁操动机构真空断路器尽管被公认为中压开关的换代产品,代表了中压开关发展的方向,但是由于存在着...
12kV柱上断路器技术规范1规范性引用文件12技术参数和性能要求11标准技术参数53使用环境条件表66试验7附件:一二次设备连接1212kV柱上断路器...
1断路器的分断能力是指该断路器安全切断故障电流的能力.分为极限分断能力leu和运行分断能力les现在可以做到leu=les即100%以前是les小于leu...
0批准审核编制:内蒙古送变电有限责任公司变电第三分公司准大电厂220kV升压站项目部二00五年十月一日一、编制依据:11、准大发电[期2X300M...
光伏DC1500V直流系统断路器选型方案随着光伏DC1500V系统的脚步临近,选型问题大家也提上了议事日程。2015年7月圣昂电气在国内率先上市DC150...
页眉内容精心整理低压真空断路器介绍目前有常熟、天安、长九等有低压真空万能式断路器,其壳架为2000,额定电流为400-2000A,其中常熟的CW3...
断路器的选择1一般低压断路器的选择(1)低压断路器的额定电压不小于线路的额定电压.(2)低压断路器的额定电流不小于线路的计算负载电流.(3)...
万能断路器维护检修标准1总则1.1设备概述万能式断路器一般由触头系统、灭弧室、自由脱扣机构、操作机构、电流互感器、欠电压(失压)脱扣器...
双母线带旁路母线和一个半断路器双母线带旁路母线接线特点优点:1.母线检修时不影响正常供电2.工作母线运行时发生故障可迅速恢复供电3.每...
35kv高压真空断路器检修规程陕西泰开高压开关制造有限公司(简称“泰开高压开关”原西安高压开关厂分支)是一家专业从事高压真空开关及相关...
word完美整理版35kVDDDDDDDDDDD□□□□□2014U3□12□DDDD□□□□HVX40-31-12K300H400□□□□113583□□□□□□□□□□□□□(□□)□...
CNHJST华健电子智能型万能式断路器使用说明书http://www.hjats.com智能型万能式断路器使用说明书1.概述1.1适用范围HJW1系列空气断路器(以...
mo:半常*■-IliLAI9IIAtr4;*|加1anmirHiHiii!»-•■■■■■■•■IBIIIIil主轴装配机构装配底盘装配触臂装机箱及弹簧装配__相柱预装相柱...
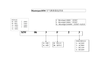
框架电流06:630A20:2000A08:800A25:2500A10:1000A32:3200A12:1250A40:4000A16:1600AMasterpactMW空气断路器选型表2:Micrologic2....
DDDDDD2/5DDDDDDDDDDDDDDDDDDDDDDDDD3AH3DDDDDDDDDDDDDDDDDDDDDD30.DDDDDDDDD31.DDDDDDDDDDDDDDDDDDDDDDDDDDDDDDDDD3AH37.2KV-36KVU2D20.DD...

