电脑桌面
添加小米粒文库到电脑桌面
安装后可以在桌面快捷访问

电力公司技能鉴定助理调度员技能鉴定实际操作题VIP免费

电力公司技能鉴定助理调度员技能鉴定实际操作题_第1页
1/17
电力公司技能鉴定助理调度员技能鉴定实际操作题_第2页
2/17
电力公司技能鉴定助理调度员技能鉴定实际操作题_第3页
3/17
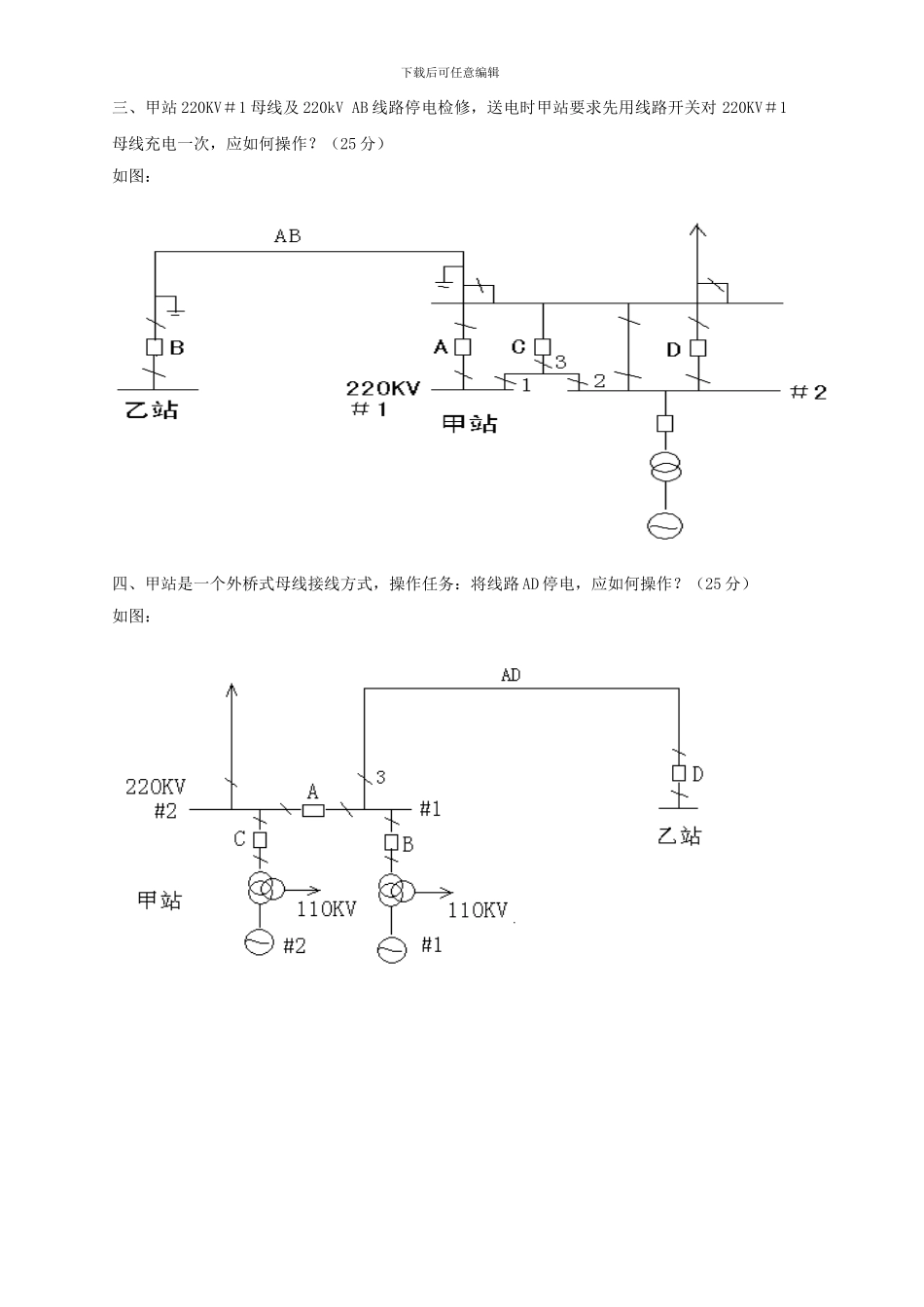
下载后可任意编辑内蒙古电力(集团)有限责任公司 2024 年《电力助理调度员》技能鉴定实际操作题目一、某220kV变电站220kV母线主接线图如下图所示。运行方式为:251、253开关上220kV #1母线,252、254开关上220kV #2母线,220kV母线通过母联212开关并列运行,220kV出线均为联络线。母线配置母差保护,所有出线均在运行状态。故障点K点如图所示,请回答:1. 分析保护动作情况及开关动作行为;2. 简述故障处理步骤及恢复送电过程。( 25 分 )二、下面是某 35kV 变电站一次主接线图,正常运行方式:除 910 开关外,其他开关,刀闸都合入。如图示,d 点发生单相接地,要隔离该故障点,且不停电,请以调度命令的形式写出操作步骤。(25 分)220kV 1M220kV 2M-1-2251252253254212K-1-2-2-2-2-1-1-1CT下载后可任意编辑下载后可任意编辑三、甲站 220KV#1 母线及 220kV AB 线路停电检修,送电时甲站要求先用线路开关对 220KV#1母线充电一次,应如何操作?(25 分)如图:四、甲站是一个外桥式母线接线方式,操作任务:将线路 AD 停电,应如何操作?(25 分)如图:下载后可任意编辑五、某发电厂升压站为内桥接线方式,现在#2 发变组停电检修,应如何操作?(25 分)六、某发电厂 220kV 升压站上母线方式为“单上单、双上双”,现在出线 252 开关 SF6 气体泄压,闭锁分合闸,要求进行异常情况处理,写出详细步骤。(30 分)251252220kV1M220kV2M20242024212-6-6-1-2-1-22#G1#G1#T2#T220kV 1M220kV 2M-1-2251252253254212-1-2-2-2-2-1-1-1-1-22012021#G2#G下载后可任意编辑七、某110KV系统接线如图所示,除甲站110KV甲丙线112开关热备用外,其余开关、刀闸设备均在运行状态,丙站112开关ZCH退出,现110KV甲乙丁线转为检修状态,怎样操作。(25分)八、110kV平东变电站接线方式如图所示,运行方式:111开关通过110kVI、II母带2号主变及10KV全部负荷,110、910开关在合位,121开关、1号主变热备用,单台主变可带全站负荷。现2号主变有缺陷需停电检修,如何操作?(不考虑主变间隙和零序保护)(25分)下载后可任意编辑九、某系统接线图如图所示,运行方式:麻池变111麻桥线送电,ZCH退出,古城变111古桥线带桥西变负荷,桥西变121-6刀闸在分位,111-6刀闸在合位,110开关在合位,910开关热备用,1、2号主变高压侧并列,低压侧分列运行,单台主变可带全站负荷,如古桥线检修,如何操作?(30分)十、某110KV变电站接线...

1、当您付费下载文档后,您只拥有了使用权限,并不意味着购买了版权,文档只能用于自身使用,不得用于其他商业用途(如 [转卖]进行直接盈利或[编辑后售卖]进行间接盈利)。
2、本站所有内容均由合作方或网友上传,本站不对文档的完整性、权威性及其观点立场正确性做任何保证或承诺!文档内容仅供研究参考,付费前请自行鉴别。
3、如文档内容存在违规,或者侵犯商业秘密、侵犯著作权等,请点击“违规举报”。

碎片内容

电力公司技能鉴定助理调度员技能鉴定实际操作题

您可能关注的文档

确认删除?
VIP
微信客服
  • 扫码咨询
会员Q群
  • 会员专属群点击这里加入QQ群
客服邮箱
回到顶部