电脑桌面
添加小米粒文库到电脑桌面
安装后可以在桌面快捷访问

日本横河DCSCS3000培训教材

日本横河DCSCS3000培训教材_第1页
1/37
日本横河DCSCS3000培训教材_第2页
2/37
日本横河DCSCS3000培训教材_第3页
3/37
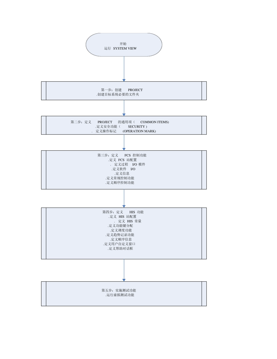
日本横河DCS CS3000 培训教材 目录 一.横河系统项目的一般创建步骤 二.PROJECT 的创建 三.COMMON ITEMS 通用项目的定义 四.FCS 组态 五.HIS 组态日本横河DCS CS3000 培训教材 一. 横河系统项目的一般创建步骤 依照相关的自控图纸和工艺说明,进行DCS 的软硬件选型、相关系统软硬件设计、软件模拟测试、软硬件上电测试、与现场仪表联动调试。最终提交用户一个硬件安全可靠、软件健壮界面友好操作方便的工艺过程监控平台。 第一步:由自控图纸和工艺说明以及 DCS 规格需求书,确定系统硬件配置(包括控制器、I/O、通讯、操作站、服务器、以及其它附件),绘制系统配置图、机柜布置图、各种接线图。 第二步:利用 SYSTEM VIEW 集成的工具进行硬件组态,包括控制器、I/O 节点、I/O 卡件、I/O 通道、操作站。 第三步:利用 SYSTEM VIEW 集成的工具进行软件组态,包括回路控制组态、联锁逻辑组态、顺序控制组态、批量控制组态以及操作站各种人机界面的组态。 第四步:利用 SYSTEM VIEW 集成的虚拟测试功能,对控制器以及操作站组态进行软件功能测试。通过此项测试可以解决其它系统只有在连接实际硬件时才能发现的问题 ,为 安装 调试做 好准 备 。 第五 步:系统安装 调试,经 考 核 运 行后 ,提交用户。 下 面是 横河的工程工作流 程图 开始运行SYSTEM VIEW第一步:创建PROJECT .创建目标系统必要的文件夹第二步:定义PROJECT 的通用项(COMMON ITEMS).定义安全功能(SECURITY ) .定义操作标记(OPERATION MARK)第三步:定义FCS 控制功能 .定义 FCS 站配置 .定义过程I/O 模件.定义软件I/O.定义信息.定义常规控制功能.定义顺序控制功能第四步:定义HIS 功能 .定义 HIS 站配置 .定义 HIS 常量.定义功能键分配.定义调度功能.定义趋势记录功能.定义顺序信息.定义用户自定义窗口.定义帮助对话框第五步:实施测试功能.运行虚拟测试功能 二.PROJECT 的创建(详细内容参见横河文档IM 33S01B30-01E) 1.PROJECT 的类型 (1)DEFAULT PROJECT 当SYSTEM VIEW 第一次启动创建的项目,为缺省项目,能够对控制器进行下载。 (2)CURRENT PROJECT 一旦DEFAULT PROJECT 项目中的一个FCS 下载成功时,该项目属性自动变为CURRENT PROJECT,从而能够在线的对项目进行修改。 (3)USER-DEFINED PROJECT 除以上两个类型PROJECT 以外,创建的项目。此类型的项目不能对控制...

1、当您付费下载文档后,您只拥有了使用权限,并不意味着购买了版权,文档只能用于自身使用,不得用于其他商业用途(如 [转卖]进行直接盈利或[编辑后售卖]进行间接盈利)。
2、本站所有内容均由合作方或网友上传,本站不对文档的完整性、权威性及其观点立场正确性做任何保证或承诺!文档内容仅供研究参考,付费前请自行鉴别。
3、如文档内容存在违规,或者侵犯商业秘密、侵犯著作权等,请点击“违规举报”。

碎片内容

日本横河DCSCS3000培训教材

小辰3+ 关注
实名认证
内容提供者

出售各种资料和文档

确认删除?
VIP
微信客服
  • 扫码咨询
会员Q群
  • 会员专属群点击这里加入QQ群
客服邮箱
回到顶部