电脑桌面
添加小米粒文库到电脑桌面
安装后可以在桌面快捷访问

实验7S7200与WinCC的通讯

实验7S7200与WinCC的通讯_第1页
1/12
实验7S7200与WinCC的通讯_第2页
2/12
实验7S7200与WinCC的通讯_第3页
3/12
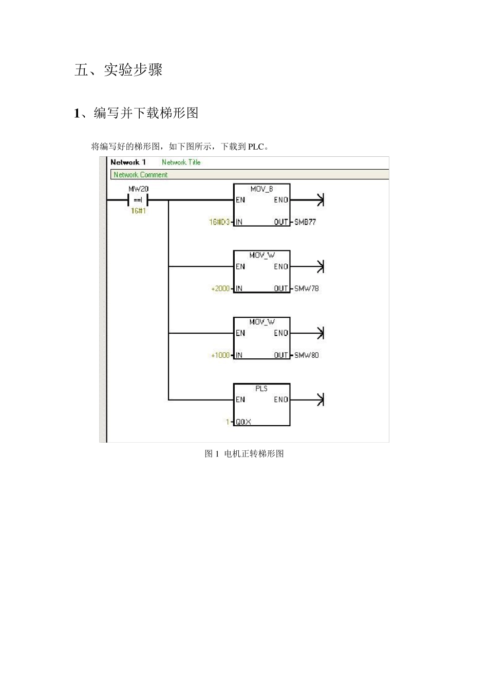
实验7 S7-200 与Win CC 的通讯 一、实验目的 了解 S7-200 与WinCC 基本通信原理,理解 OPC 接口原理,运用西门子的S7-200 OPC Server 接口软件,实现 S7-200 与WinCC 的通讯,并熟练运用 WinCC 组态软件进行组态,实现电机正方转的过程控制,培养对工业控制系统进行硬件设计、软件编程和现场调试的基本能力。 二、实验要求 1) 理解 OPC 接口原理; 2) 以实验室的S7-200 为硬件设备,认识掌握 S7-200 与WinCC 通信原理及方法; 3) 学习 STEP7 编程软件,运用梯形图语言对 S7-200 PLC 进行编程与调试。 三、实验设备 1) PC 机;Window s XP 系统; 2) S7-200 系列 PLC; 3) PC/PPI 电缆; 4) 安装 S7-200 OPC Server 软件 PC ACCESS1.0; 5) 安装 WinCC 6.0 软件。 四、实验原理 PPI 协议是西门子 S7-200 系列 PLC 常用通信协议,但 WinCC 中没有集成该协议,即WinCC 不能直接监控 S7-200 系列 PLC 组成的控制系统。S7-200 OPC Server 是西门子公司推出的专为解决上位机监控 S7-200 系列 PLC 控制系统的接口软件。因此,WinCC 可以通过该软件与S7-200 系列 PLC 很方便的建立通信。 五、实验步骤 1 、编写并下载梯形图 将编写好的梯形图,如下图所示,下载到 PLC。 图 1 电机正转梯形图 图2 电机反转梯形图 图3 电机停止梯形图 当MW 20 寄存器接收到数据“1”时,电机正转;当MW 20 寄存器接收到数据“2”时,电机反转;当MW 20 寄存器接收到数据“0”时,电机停止。这在后面的 OPC 服务器与 PLC之间建立链接时将起到重要作用。 1、用 PC ACCESS 建立 OPC 服务器 (1) 打开软件 双击打开 V1.0 PC ACCESS 软件。如图 4 所示。 图 4 PC ACCESS 软件主界面 (2) 设置 PG/PC 接口 选择 Statu s 菜单下的 PG/PC Interface 项,选择 PC/PPI cable(PPI)通讯接口。如图 6所示。 图6 设置PG/PC 接口 (3) 添加S7-200 CPU 站点 右击主界面左侧“MicroWin” ,选择“NEW PLC” 创建一个新的S7-200 PLC 站,并命名为PLC200,如图7 所示 图7 新建PLC 图中: a.定义PLC 的名称 b.输入CPU 的网络地址 (4) 新建文件夹与条目: 右击刚才新建的“PLC200” 选择New — Folder,并在文件夹中创建一个条目,如图8所示。 ab 图8 新建条目 图中: a. 定义条目的符号名 b. 定义内存数据...

1、当您付费下载文档后,您只拥有了使用权限,并不意味着购买了版权,文档只能用于自身使用,不得用于其他商业用途(如 [转卖]进行直接盈利或[编辑后售卖]进行间接盈利)。
2、本站所有内容均由合作方或网友上传,本站不对文档的完整性、权威性及其观点立场正确性做任何保证或承诺!文档内容仅供研究参考,付费前请自行鉴别。
3、如文档内容存在违规,或者侵犯商业秘密、侵犯著作权等,请点击“违规举报”。

碎片内容

实验7S7200与WinCC的通讯

小辰9+ 关注
实名认证
内容提供者

出售各种资料和文档

确认删除?
VIP
微信客服
  • 扫码咨询
会员Q群
  • 会员专属群点击这里加入QQ群
客服邮箱
回到顶部