电脑桌面
添加小米粒文库到电脑桌面
安装后可以在桌面快捷访问

基于BIM的智慧型能源管理系统的研究设计VIP免费

基于BIM的智慧型能源管理系统的研究设计_第1页
1/12
基于BIM的智慧型能源管理系统的研究设计_第2页
2/12
基于BIM的智慧型能源管理系统的研究设计_第3页
3/12
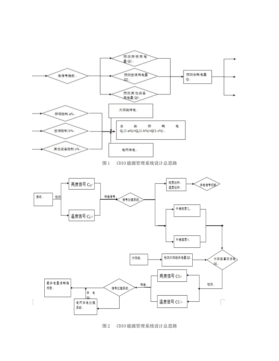
基于BIM的智慧型能源管理系统的研究设计——汕头大学CDIO实验楼改造摘要:建筑信息模型(BIM),是指通过数字信息仿真模拟建筑物所具有的真实信息。信息的内涵不仅仅是几何形状描述,还包含大量的非几何的属性信息。通过讨论探索的是BIM等技术在汕头大学CDIO实验楼改造能源控制系统中的各类应用,希望能提供一个全新的角度来探索建筑能耗管理。关键词:能源控制,BIM,实验楼改造,模拟,调试一、背景建筑活动是人类对自然资源、环境影响最大的活动之一。其消耗着大量的自然资源。定义建筑能耗的方法有两种:广义上的建筑能耗是指建筑的围护结构的材料制造、建筑建造施工,一直到建筑运营、维护和再利用或者拆除的全过程能耗。狭义上的建筑能耗,即建筑的使用、运营和维护过程中所需要的能耗,就是人们日常的用能,如采暖、空调、照明、炊事、洗衣等的能耗,是构成建筑能耗的主要部分。本文中研究的建筑能耗概念指建筑全生命周期能耗,即指建筑建造、使用运营、维护到再利用过程中所消耗的能耗。一般地讲,建筑活动使用了人类所使用的自然资源总量的40%,能源总量的40%,而造成的建筑垃圾也占人类活动产生垃圾总量的40%。作为经济繁荣、社会进步、技术发展最常见的标志,办公建筑是公共建筑中最大量建造的一类,然而办公建筑高耗能的问题却日益突出。据统计,空调采暖和照明能耗目前约占我国办公建筑总能耗的70%—80%,每平方米年耗电量是普通居民住宅的10—20倍,是欧洲、日本等发达国家同类建筑的1.5倍。可见办公建筑的节能形势相当严峻,高能耗应该引起社会的高度关注。二、项目开展意义:基于上述的背景,汕头大学也积极响应国内绿色建筑节能的相关政策,预对其内部建筑CDIO实验楼进行修建改造,既对校内的旧建筑重新利用,也将其改造成绿色建筑,作为校内学生活动地点之一,成为校内美丽的建筑景观之一;同时贯彻CDIO教学理念,锻炼土木工程系的学生的自主学习能力。三、BIM技术应用到汕头大学CDIO实验楼改造工程中1.项目前期把项目策划阶段的建筑能耗控制要求和指标作为设计阶段的基准线。项目的总体方案思路为:将太阳能板,蓄电池,灯管等作为主体,利用计算机编程,使其作为完整的能运转的系统。在有太阳光照的情况下,太阳能板对系统供电,同时也将产生的剩余电能存贮在蓄电池中。在没有太阳光照的情况下,系统由蓄电池供电,当蓄电池的电能完全释放完,系统自动切换为电网供电。在建筑运营和维护阶段,通过BIM模型模拟仿真技术,可以预测各类能量符合变化,制定相应的能源方案,降低建筑的能源消耗,提高能源的利用效率。在此基准上来设计项目的总思路,进而决定项目的方向以及后面所需学习的软件(以及LabVIEWBIM系列:Revit、MEP、Ecotect等)。图1CDIO能源管理系统设计总思路图2CDIO能源管理系统设计总思路2.Ecotect的应用AutodeskEcotectAnalysis软件是一款功能全面,适用于从概念设计到详细设计环节的可持续设计及分析工具,其中包含应用广泛的仿真和分析功能,能够提高现有建筑和新建筑设计的性能。该软件将在线能效、水耗及碳排放分析功能与桌面工具相集成,能够可视化及仿真真实环境中的建筑性能。利用强大的三维表现功能可以进行交互式分析,模拟日照、阴影、发射和采光等因素对环境的影响。对CDIO实验楼的环境进行详细的了解与调查,得出CDIO实验楼的地理位置,太阳辐射环境,太阳光照环境亮度、温度分布等。图3修改后的CDIO实验楼CDIO实验楼坐落于东经:116.6294北纬:23.4162运用Ecotect中的WeatherTool,可得到CDIO实验楼的水平太阳轨迹图,这对于项目后期设置太阳能板的位置角度等有着十分重要的帮助。图4CDIO实验楼水平太阳轨迹图对CDIO实验楼进行热分析,得到各个月的光辐射。TOTALMONTHLYSOLAREXPOSUREShantou,CHN(DirectOnly)AVAIL.REFLECTINCIDENTTRANSMITTEDMONTHWh/m2Wh/m2Wh/m2TOT.WhWh/m2TOT.WhJan8730503799688165537958880774Feb6672203514781553235111814716Mar7186603959891881239558917893Apr7633604125695729041215956333May6562903433779675534303795958Jun476190212344927091213492216Jul85029044964104333649191042293Aug8620604520310...

1、当您付费下载文档后,您只拥有了使用权限,并不意味着购买了版权,文档只能用于自身使用,不得用于其他商业用途(如 [转卖]进行直接盈利或[编辑后售卖]进行间接盈利)。
2、本站所有内容均由合作方或网友上传,本站不对文档的完整性、权威性及其观点立场正确性做任何保证或承诺!文档内容仅供研究参考,付费前请自行鉴别。
3、如文档内容存在违规,或者侵犯商业秘密、侵犯著作权等,请点击“违规举报”。

碎片内容

基于BIM的智慧型能源管理系统的研究设计

您可能关注的文档

文章天下+ 关注
实名认证
内容提供者

各种文档应有尽有

确认删除?
VIP
微信客服
  • 扫码咨询
会员Q群
  • 会员专属群点击这里加入QQ群
客服邮箱
回到顶部