电脑桌面
添加小米粒文库到电脑桌面
安装后可以在桌面快捷访问

稀油集中润滑系统VIP专享

稀油集中润滑系统_第1页
1/22
稀油集中润滑系统_第2页
2/22
稀油集中润滑系统_第3页
3/22
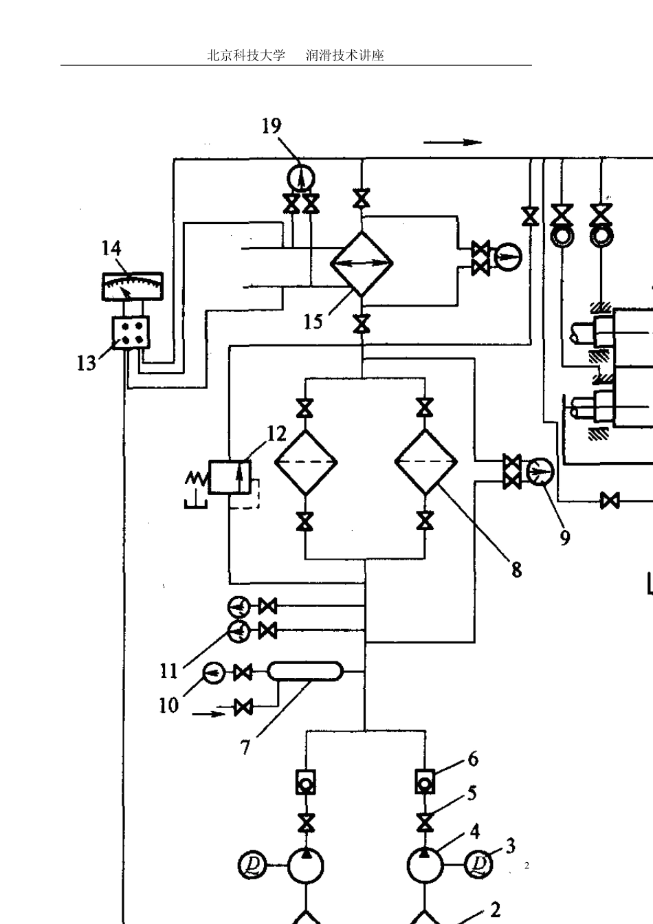
北京科技大学 润滑技术讲座 1 稀油集中润滑系统 第一节 稀油集中润滑系统特点和主要技术参数 稀油集中润滑系统具有以下特点: 1)供油点多、面广,适应大型设备和生产线上多设备的润滑要求; 2)压力供油,供油量充足; 3)采用各种自动测控元件和系统,可保证供油的连续性,工作可靠; 4)循环供油润滑,可将摩擦副产生的热量带走,提高润滑效果; 5)通过循环过滤将摩擦副上的机械杂质去除,降低磨损延长设备使用寿命 6)润滑操作方便,减轻润滑操作的劳动强度,节省人力。 稀油集中润滑系统的标准化和系列化(JB/ZQ4586—86)。 图 8—1 为该系列中、小型典型稀油集中润滑系统结构图。 北京科技大学 润滑技术讲座 2 北京科技大学 润滑技术讲座 3 稀油集中润滑系统的表示方法为:XHZ—(A) 北京科技大学 润滑技术讲座 4 XHZ表示稀油集中润滑系统; 后面阿拉伯数字表示系统公称流量; 有字母“A”表示系统设有压力筒。 表8—1 为稀油集中润滑系统系列的主要技术参数和性能. 应用:根据所润滑设备各项力能参数,计算出所需润滑油的流量,然后从表4—1中选择适当型号的标准润滑系统. 当主机设备有特殊要求,标准润滑系统不能满足需要时,可单独设计稀油集中润滑系统。 第二节 稀油集中润滑系统元件和工作原理 稀油集中润滑系统元件:油箱,油泵,过滤系统、冷却器,给油器、各种控制阀、测量仪器仪表、控制器等元件. 北京科技大学 润滑技术讲座 5 一、主要元件的功能和特点 1 ) 油箱 储存润滑油; 杂质沉淀,油水分离; 消除泡沫、冷却、加热; 油箱应具有足够的容积实现功能; 结构:滤网;隔板.防尘密封、人孔、泄油口。 油箱应具有足够的刚度,安装泵和一些阀类元件。 对于工作环境恶劣,污染严重的设备,为了保证润滑油中机械杂质充分地沉淀,油水充分地分离,可采用两个油箱交替使用的方法。 2 ) 油泵 动力元件向系统提供一定压力和流量的润滑油.0.3~0.6 MPa 低压范围。 动压润滑系统和静压润滑系统:工作压力,中压或高压. 北京科技大学 润滑技术讲座 6 常用油泵:有齿轮泵、回转柱塞泵、螺杆泵等. 润滑油泵选择:现场工作条件,如压力、流量、污垫、噪音、传输介质、价格等因素讲行合理选择. 3 )过滤器 用于过滤润滑油中的机械杂质。 过滤器按结构形式:网式过滤器、线隙式过滤器,纸质过滤器,磁性过滤器.烧结式过滤器、不锈钢纤维过掂器、合成树脂过滤器。微...

1、当您付费下载文档后,您只拥有了使用权限,并不意味着购买了版权,文档只能用于自身使用,不得用于其他商业用途(如 [转卖]进行直接盈利或[编辑后售卖]进行间接盈利)。
2、本站所有内容均由合作方或网友上传,本站不对文档的完整性、权威性及其观点立场正确性做任何保证或承诺!文档内容仅供研究参考,付费前请自行鉴别。
3、如文档内容存在违规,或者侵犯商业秘密、侵犯著作权等,请点击“违规举报”。

碎片内容

稀油集中润滑系统

确认删除?
VIP
微信客服
  • 扫码咨询
会员Q群
  • 会员专属群点击这里加入QQ群
客服邮箱
回到顶部