电脑桌面
添加小米粒文库到电脑桌面
安装后可以在桌面快捷访问

超滤使用说明书VIP免费

超滤使用说明书_第1页
1/11
超滤使用说明书_第2页
2/11
超滤使用说明书_第3页
3/11
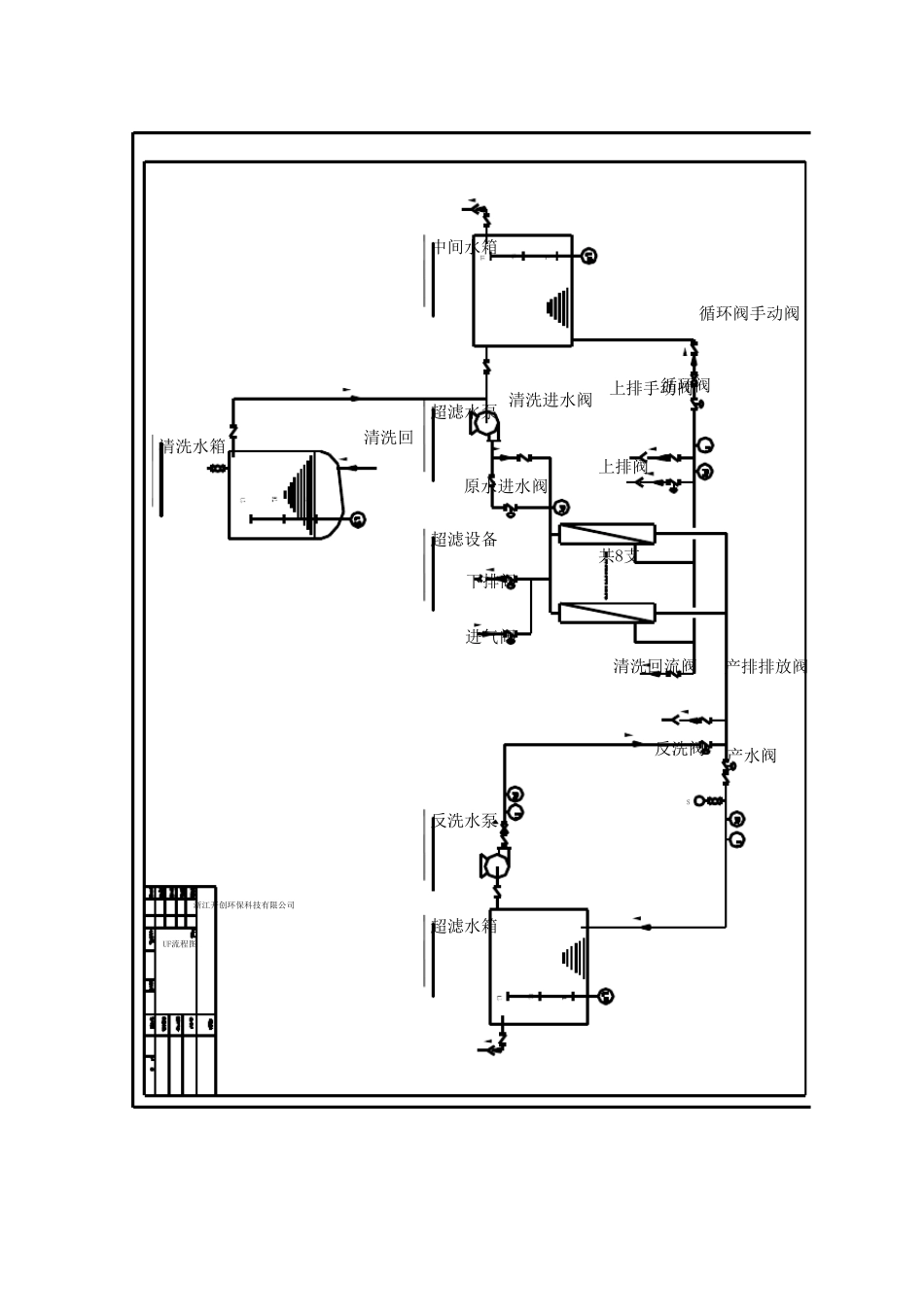
24T/H 超滤系统说明书 超滤(ULTRAFILTRATION,简称UF)是一种固液分离制程中,以中空纤维过滤膜滤除非溶解性固体的装置。本超滤系统,其分子量滤除点(Molecu lar Weight Cu t-off)在100,000 左右,专设计用于去除原水中的微粒、细菌或悬浮物等,降低原水的浊度值。 本系统选用CREFLUX PUF-8060 型膜组件8 支。PUF-8060 型膜组件以高通量、高品质的外压中空纤维膜为基础,并根据其主要用途进行了结构改进,以适应较高的进水浊度和频繁的水反洗及化学清洗。 1、设计规范 (1)、控制方式:全自动PLC 或手动 (2)、产水流量:24m3/h (3)、pH 值范围:2~13 (4)、工作温度:5~40°C (5)、工作压力:〈 0.3 MPa (6)、最大压差:〈 0.18 MPa 2、设计规格 (1)、 UF 膜 CREFLUX 8 支 (2)、 膜材料 PP 聚丙烯 (3)、 膜型号 PUF 8060 3.使用前注意事项 (1)、选择装设地点应可防止日晒、雨淋及通风的地方; (2)、连接管材必须是PVC 或SUS#316 以防止铁锈 污 染 ; (3)、检 查 各 固定 锁 夹 及螺 丝 是否 松 脱 ; (4)、送 电 前应将 电 器 箱 上 所 有 开 关 置于OFF 位 置; (5)、马 达 运 转 方向 测 试 ,确 认 马 达 运 转 方向 正 确 。 4. 控 制 原 理 UF 系 统 有 两 种 操 作 模 式 :( 1) 自 动 ( 2) 手 动 ( 1)、 自 动 : 在 自 动 操 作 模 式 下 , 系 统 运 行 受 PLC 程 式 控 制 , 当 系 统 发 生 超出 预 定 值 时 , 系 统 提 供 自 动 报 警 功 能 , 让 操 作 人 员 及 时 采 取 措 施 , 以免 造 成 系 统 损 坏 。 ( 2)、 手 动 : 在 手 动 操 作 模 式 下 , 系 统 依 操 作 者 设 定 执 行 运 转 , 当 系 统 发 生超 出 预 定 值 时 , 系 统 无 法 提 供 自 动 停 机 保 护 功 能 , 因 此 正 常 运 转 时 不建 议 使 用 此 模 式 。 UF 装 置 运 行 步 骤 为 了 使 UF 装 置 持 续 产 出 满 足 需 要 的 过 滤 水 , 必 须 满 足 三 个 条 件 。 它 们 包 括 :合 格 的 进 水 水 质 , 合 适 的 反 洗 时 间 间 隔 , 及 时 的 化 学 清 洗 。 上 面 的 任 一...

1、当您付费下载文档后,您只拥有了使用权限,并不意味着购买了版权,文档只能用于自身使用,不得用于其他商业用途(如 [转卖]进行直接盈利或[编辑后售卖]进行间接盈利)。
2、本站所有内容均由合作方或网友上传,本站不对文档的完整性、权威性及其观点立场正确性做任何保证或承诺!文档内容仅供研究参考,付费前请自行鉴别。
3、如文档内容存在违规,或者侵犯商业秘密、侵犯著作权等,请点击“违规举报”。

碎片内容

超滤使用说明书

确认删除?
VIP
微信客服
  • 扫码咨询
会员Q群
  • 会员专属群点击这里加入QQ群
客服邮箱
回到顶部