电脑桌面
添加小米粒文库到电脑桌面
安装后可以在桌面快捷访问

完整版配电网自动化全解VIP免费

完整版配电网自动化全解_第1页
1/9
完整版配电网自动化全解_第2页
2/9
完整版配电网自动化全解_第3页
3/9
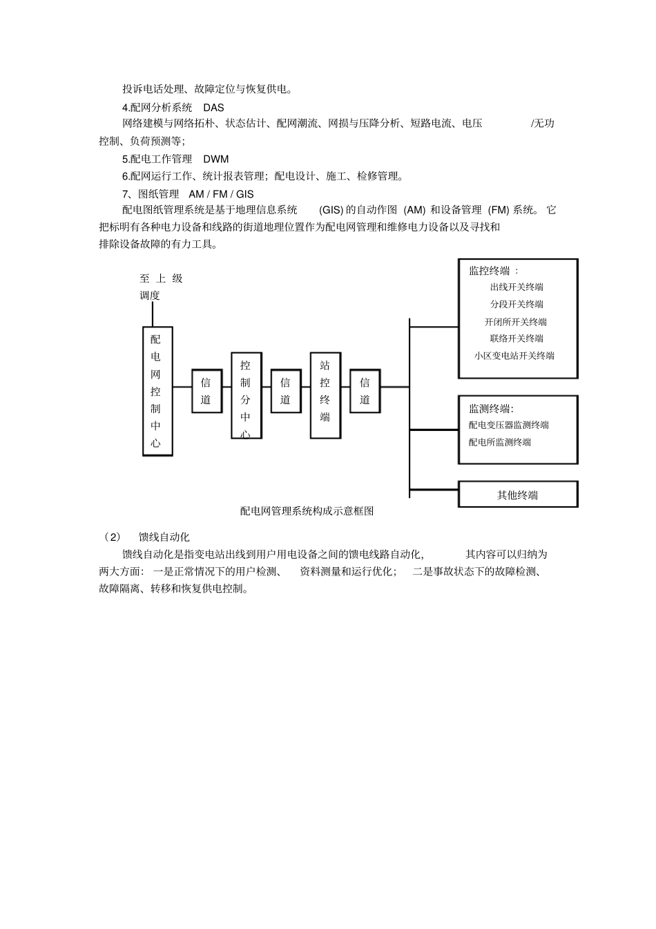
配电网自动化配电自动化系统 ( DAS )是一种可以使配电企业在远方以实时方式监视、协调和操作配电设备的自动化系统;其内容包括配电网数据采集与监视(SCADA系统)、配电地理信息系统( GIS)和需求侧管理(DSM )几个部分。一、配电网自动化的功能:(1)配电网实时数据采集与控制(SCADA )。通过终端设备和通信系统将配电网的实时状态传送到主站, 在主站对配电网络进行远方监视和控制,与调度自动化类似,包括配电开关的状态、保护动作信息、运行数据等。(2)提供主站控制方式下的馈线自动化功能。用于完成线路故障的快速定位、隔离和非故障区段的供电恢复,要求适用于各种复杂的网络。(3)配电地理信息管理(AM/FM/GIS )。以地理图为背景对配电设备、配电网络进行分层次管理,包括查询、统计等。(4)配电网应用分析(PAS)。对系统采集的运行数据进行分析计算,为调度员提供辅助决策,包括 "网络拓扑、状态估计、潮流计算、无功优化、仿真培训等。配电网具有输电网不同的特点,因此配电网应用分析的算法与能量管理系统(EMS )有所不同。(5)与其它应用系统(如MIS )接口。根据生产和管理的要求,配电主站系统需要与其它应用系统交换数据,给供电企业内部其它部门提供配电网信息。配网主站的建设应遵循统筹规划分步实施的原则,在规划时要考虑系统的安全可靠、实用和扩展性。配电自动化的意义:在正常运行情况下, 通过监视配网运行工况,优化配网的运行方式;当配网发生故障或异常运行时,迅速查处故障区段及异常情况,快速隔离故障区段,及时恢复非故障区段用户的供电,缩短对用户的停电时间,减少停电面积; 根据配网电压合理控制无功负荷和电压水平,改善供电质量,达到经济运行目的;合理控制用电负荷,从而提高设备利用率; 自动抄表计费, 保证抄表计费的及时和准确,提高了企业的经济效益和工作效率,并可为用户提供自动化的用电信息服务等。二、配电网自动化的结构配电自动化系统,亦称配电管理系统(DMS) 或配电自动化 /需求方管理系统(DA/DSM) ,是包括 110/10kV 变电所的10kV 馈线,开闭所、二次配电站和用户在内的配电系统的整体数字自动化与能源管理系统。(1)配电管理系统通常把从变电、 配电到用电过程的监视、控制和管理的综合自动化系统,称为配电管理系统( DMS )。配电管理系统是一个涉及供电企业运行管理、设备管理、 用户服务等各个方面的计算机网络系统。 以配电自动化实时环境、地理...

1、当您付费下载文档后,您只拥有了使用权限,并不意味着购买了版权,文档只能用于自身使用,不得用于其他商业用途(如 [转卖]进行直接盈利或[编辑后售卖]进行间接盈利)。
2、本站所有内容均由合作方或网友上传,本站不对文档的完整性、权威性及其观点立场正确性做任何保证或承诺!文档内容仅供研究参考,付费前请自行鉴别。
3、如文档内容存在违规,或者侵犯商业秘密、侵犯著作权等,请点击“违规举报”。

碎片内容

完整版配电网自动化全解

您可能关注的文档

确认删除?
VIP
微信客服
  • 扫码咨询
会员Q群
  • 会员专属群点击这里加入QQ群
客服邮箱
回到顶部