电脑桌面
添加小米粒文库到电脑桌面
安装后可以在桌面快捷访问

110kv电力电缆线路工程清单计价实例VIP免费

110kv电力电缆线路工程清单计价实例_第1页
1/33
110kv电力电缆线路工程清单计价实例_第2页
2/33
110kv电力电缆线路工程清单计价实例_第3页
3/33
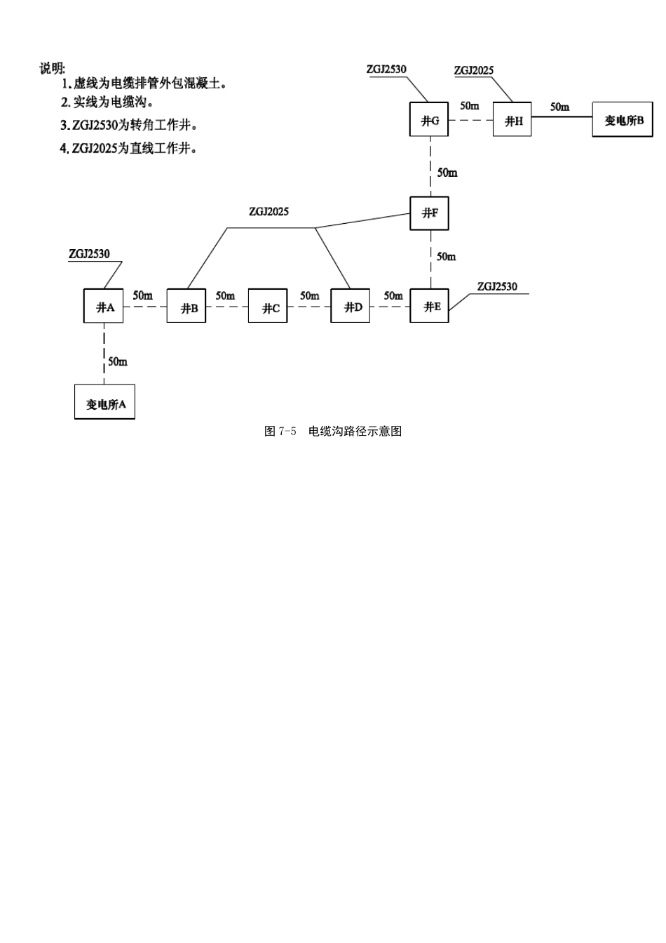
110kV××电缆线路工程实例 某110kV 电缆工程,其设计见图75~图79。已知条件如下: (1)该电缆工程为起点是变电所A、终点是变电所B 的110kV 电缆工程; (2)电缆型号为YJSV—110kV—1×400; (3)电缆试验项目为配合电缆头直流耐压试验、正负阻抗电阻电容测定、波阻试验、电缆护层遥测试验、电缆护层耐压试验; (4)电缆终端选用 SFCF110g—110kV—XLPE 热缩户内型; (5)虚线为电缆排管段,实线为电缆沟段; (6)工作井分为ZGJ2530 转角井和 ZGJ2025 直线井; (7)电缆沿排管敷设长度 600m (已包括进变电所A 的长度),电缆沿沟敷设长度 250m (已包括进变电所B 的长度); (8)进变电所以内部分的工作内容,除电缆敷设、试验和终端头制作安装属于本工程外,其余工作内容不属于本工程; (9)电缆排管选用 PVC 双壁波纹管; (10)电缆沟、电缆井盖板,均为现场预制; (11)运输距离:人力 100m 、汽车 10km ; (12)最高气温 40℃,最低气温6℃; (13)沿线地形:平地 50%,丘陵 50%; (14)沿线地质条件:普通土 60%,坚土地 40%。 图 7-5 电缆沟路径示意图 图 7-6 电缆沟详图 图7-7 Z GJ2530 电缆转角工作井 图7-8 Z GJ2025 电缆直线工作井 图 7-9 电缆排管详图 110kV 长山站电缆线路工程 工 程 量 清 单 招 标 人: ×××电力公司 (单位盖章) 法定(授权)代表人: (签字盖章) 中 介 机 构 法定(授权)代表人: (签字盖章) 编 制 人: (签字盖从业专用章) 编 制 时 间: X 年×月×日 总 说 明 工程名称:110kV 长山站电缆线路 工 程 概 况 线路(电缆) 亘长 电缆线路470m 起止塔(杆)号 起 变电所A 止 变电所B 设计气象条件 最高气温40℃,最低气温6℃ 沿线地形比例 (供参考) 平地50%,丘陵50% 沿线地质条件 (供参考) 普通土60%,坚土40% 杆塔类型与数量 导线型号规格 (电缆型号规格) 电缆 YJSV—110 1×400 地线型号规格 OPGW 型号规格 电缆敷设方式 电缆沟及电缆排管 其 他 说 明 1. 工程材料运输:人力运输运距 0.1km ,汽车运输运距 10km 。 2. 税率:3.43%。 3. 工程招标范围:详见招标文件。 4. 工程量清单编制依据:施工图及《电力建设工程量清单计价规范——送电线路工程》。 5. 工程质量:详见招标文件。 第 1 页 共 8 页...

1、当您付费下载文档后,您只拥有了使用权限,并不意味着购买了版权,文档只能用于自身使用,不得用于其他商业用途(如 [转卖]进行直接盈利或[编辑后售卖]进行间接盈利)。
2、本站所有内容均由合作方或网友上传,本站不对文档的完整性、权威性及其观点立场正确性做任何保证或承诺!文档内容仅供研究参考,付费前请自行鉴别。
3、如文档内容存在违规,或者侵犯商业秘密、侵犯著作权等,请点击“违规举报”。

碎片内容

110kv电力电缆线路工程清单计价实例

确认删除?
VIP
微信客服
  • 扫码咨询
会员Q群
  • 会员专属群点击这里加入QQ群
客服邮箱
回到顶部