电脑桌面
添加小米粒文库到电脑桌面
安装后可以在桌面快捷访问

110kV线路工程安健环管理策划书VIP免费

110kV线路工程安健环管理策划书_第1页
1/19
110kV线路工程安健环管理策划书_第2页
2/19
110kV线路工程安健环管理策划书_第3页
3/19
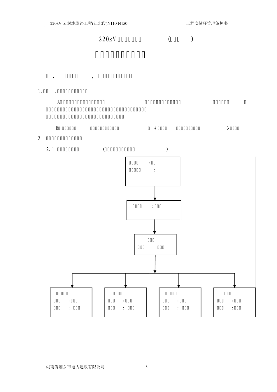
220kV 云封线线路工程(江北段)N110-N150 工程安健环管理策划书 湖南省湘乡市电力建设有限公司 1 220kV 云封线线路工程(江北段)N110-N150 工程安健环管理策划书 编制: 日期: 审核: 日期: 批准: 日期: 湖南省湘乡市电力建设有限公司 220kV 云封线线路工程项目部 二00 九年十月 220kV 云封线线路工程(江北段)N110-N150 工程安健环管理策划书 湖南省湘乡市电力建设有限公司 2 目 录 一 . 安全目标,安全保护及技术组织措施 … … … … … … … … … … … … … … … ..… .3 1.质量,环境保护职业健康安全目标 … … … … … … … … … … … … … … … … … ..3 2.安全管理组织机构及主要职责 … … … … … … … … … … … … … … … … … … ...3 3.安全管理制度及办法 … … … … … … … … … … … … … … … … … … … … … … … 4 二 .基础施工安全措施 … … … … … … … … … … … … … … … … … … … … … … … .… .6 1.施工安全控制程序图 … … … … … … … … … … … … … … … … … … … … … … ...6 2.基础施工主要程序 … … … … … … … … … … … … … … … … … … … … … … … ...6 三 .杆塔工程 … … … … … … … … … … … … … … … … … … … … … … … … … … … .....10 1.作业准备 … … … … … … … … … … … … … … … … … … … … … … … … … … … ...10 2.塔腿组立及抱杆竖立 … … … … … … … … … … … … … … … … … … … … … … ...11 四 .架线工程 … … … … … … … … … … … … … … … … … … … … … … … … … … … … 1 2 1.跨越架设 ..............................................................................................................12 2.绝缘子组放 … … … … … … … … … … … … … … … … … … … … … … … … … … ..13 3.导地线展放 … … … … … … … … … … ...

1、当您付费下载文档后,您只拥有了使用权限,并不意味着购买了版权,文档只能用于自身使用,不得用于其他商业用途(如 [转卖]进行直接盈利或[编辑后售卖]进行间接盈利)。
2、本站所有内容均由合作方或网友上传,本站不对文档的完整性、权威性及其观点立场正确性做任何保证或承诺!文档内容仅供研究参考,付费前请自行鉴别。
3、如文档内容存在违规,或者侵犯商业秘密、侵犯著作权等,请点击“违规举报”。

碎片内容

110kV线路工程安健环管理策划书

确认删除?
VIP
微信客服
  • 扫码咨询
会员Q群
  • 会员专属群点击这里加入QQ群
客服邮箱
回到顶部