电脑桌面
添加小米粒文库到电脑桌面
安装后可以在桌面快捷访问

最新完美版天馈优化技术方案V2VIP免费

最新完美版天馈优化技术方案V2_第1页
1/19
最新完美版天馈优化技术方案V2_第2页
2/19
最新完美版天馈优化技术方案V2_第3页
3/19
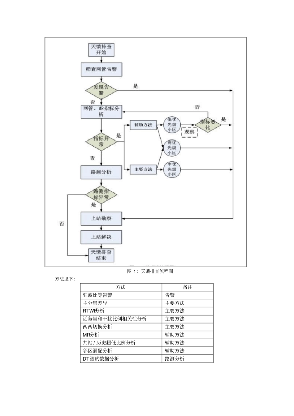
XXX天馈优化技术方案V1.0 第一部份:概述为加快天馈系统问题定位和解决速度,提升天馈优化工作效率,进一步改善网络质量,根据集团2012 年网络优化工作整体安排,福建于2012 年 5 月起在福州、莆田分公司开展天馈系统专项试点工作,试点工作的主要目的是验证天馈优化技术方案的可行性。6.18 号开始,将已验证过的方案在全省各地市开展,开展目的是通过网管数据、DT 数据、 MR 数据发现并处理天馈问题,解决天馈导致的无线环境问题、改善覆盖、减少干扰、提高天馈优化工作效率。技术方案在福州、莆田实施验证过可行性。福州、莆田2/3G 都是华为设备,XX、贝尔因设备、系统差异,其数据来源、分析原则、参考门限存在差异,在后续交流、实践当中做适当调整。优化流程:图 1:天馈排查流程图方法见下:方法备注驻波比等告警告警主分集差异主要方法RTWP分析主要方法话务量和干扰比例相关性分析主要方法两两切换分析主要方法MR分析辅助方法共站 / 历史超低比例分析辅助方法邻区漏配分析辅助方法DT测试数据分析路测分析第二部份:技术方案一、驻波比1. 概述驻波比( SWR)全称为电压驻波比(VSWR)。在 XX通信中,天线与馈线的阻抗不匹配或天线与发信机的阻抗不匹配,高频能量就会在天线产生反射波,反射波和入射波在天馈系统汇合产生驻波。 为了表征和测量天馈系统中的驻波特性,也就是天线中正向波与反射波的情况,建立了 “驻波比 ”这一概念,驻波比的计算公式为SWR=R/r=(1+K)/(1-K),其中反射系数K=(R-r)/(R+r) ,K 为负值时表明相位相反,R 和 r 分别是输出阻抗和输入阻抗。当两个阻抗数值一样时,即达到完全匹配,反射系数K 等于 0,驻波比为1。这是一种理想的状况,实际上总存在反射,所以驻波比总是大于1 的。2. 数据源可以从设备上获取每个小区的实时驻波比。华为提供 2 种方法获取驻波比数据实时驻波检测操作方式: 在 NODEB侧输入命令(DSP VSWR)即可获取当前扇区的驻波比实现机制:利用业务信号的发射功率,定时检测被天馈系统反射回来的业务信号功率大小,从而计算出驻波比。优点: 实时性好,不中断业务,全网自动进行。缺点: 精度较差。 由于业务信号的功率是快速变化的,而驻波检测是通过分别检测前反向功率实现的,功率的快速变化给准确检测功率带来了困难,这就会导致实时驻波检测的精度不会太好。另外,当天馈隔离度较差时本小区其他通道或本站其他小区泄露的功率会导致驻波检测偏大。前向功率...

1、当您付费下载文档后,您只拥有了使用权限,并不意味着购买了版权,文档只能用于自身使用,不得用于其他商业用途(如 [转卖]进行直接盈利或[编辑后售卖]进行间接盈利)。
2、本站所有内容均由合作方或网友上传,本站不对文档的完整性、权威性及其观点立场正确性做任何保证或承诺!文档内容仅供研究参考,付费前请自行鉴别。
3、如文档内容存在违规,或者侵犯商业秘密、侵犯著作权等,请点击“违规举报”。

碎片内容

最新完美版天馈优化技术方案V2

确认删除?
VIP
微信客服
  • 扫码咨询
会员Q群
  • 会员专属群点击这里加入QQ群
客服邮箱
回到顶部