电脑桌面
添加小米粒文库到电脑桌面
安装后可以在桌面快捷访问

接触器工作原理

接触器工作原理_第1页
1/11
接触器工作原理_第2页
2/11
接触器工作原理_第3页
3/11
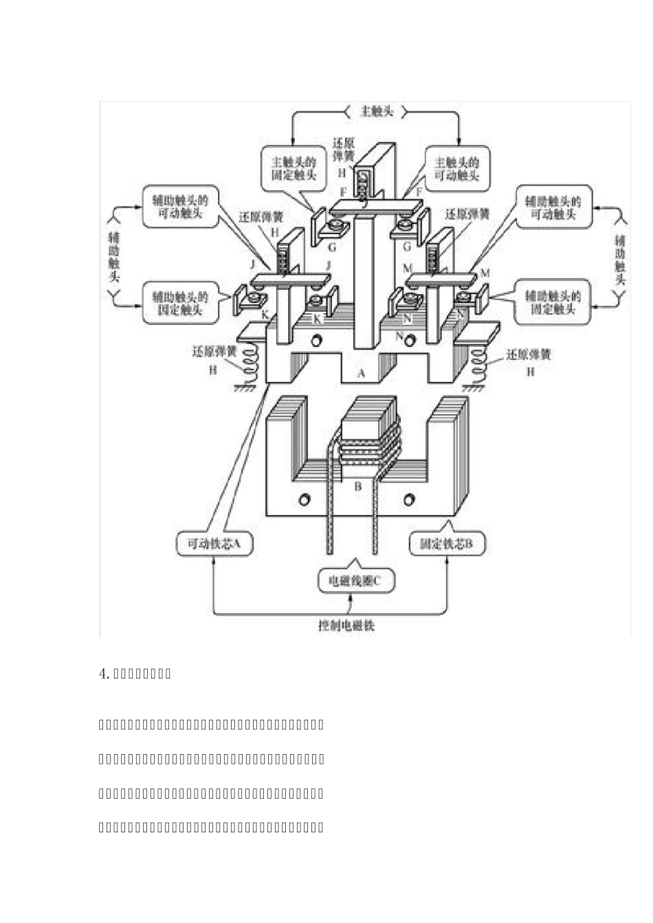
接触器工作原理 接触器是电力拖动与自动控制系统中重要的一种低压电器,也是有触点电磁式电器的典型代表。 接触器按主触头通过电流的种类,可分为交流接触器和直流接触器两种。电磁接触器是利用电磁铁对铁片的吸引力来完成触点开闭功能的器件。 1.电磁铁的构造 电磁铁的构造图 2.电磁接触器的原理结构 用于接触器的E 形铁心的功能 4.接触器的工作原理 交流接触器工作原理:当电磁线圈接受指令信号得电后,铁心被磁化为电磁铁,产生电磁吸力,当克服弹簧的反弹力时使动铁心吸合,带动触头动作(触头系统是与动铁芯联动的),即常闭触头分开、常开触头闭合;当线圈失电后,电磁铁失磁,电磁吸力消失,在弹簧的作用下触头复位。 交流接触器线圈的工作电压,应为其额定电压的85%-105%, 这样才能保证接触器可靠吸合。如电压过高,交流接触器磁路趋于饱和,线圈电流将显著增大,有烧毁线圈的危险。反之,电压过低,电磁吸力不足,动铁心吸合不上,线圈电流达到额定电流的十几倍,线圈可能过热烧毁。 接触器的原理结构图 3.电磁接触器的实际结 交流接触器 ( a) CJ10 系列接触器 ( b) CJX1 系列接触器 ( c) CJX1N 系列机械联锁接触 ( d)交流接触器的外形结构说明 ( e) (f)接触器内部结构 接触器结构:由电磁系统、触头系统、灭弧装置、复位弹簧等几部分构成。 电磁系统:包括可动铁心(衔铁)、静铁心、电磁线圈; 触头系统:包括用于接通、切断主电路的大电流容量的主触头和用于控制电路的小电流容量的辅助触头; 灭弧装置:用于迅速切断主触头断开时产生的电弧,以免使主触头烧毛、熔焊,对于容量较大的交流接触器,常采用灭弧栅灭弧。 接触器的图形符号和文字符号 5. 常用接触器 (1)空气电磁式交流接触器 在接触器中,空气电磁式交流接触器应用最广泛,产品系列和品种最多,但其结构和工作原理相同,目前常用国产空气电磁式接触器有CJ0、CJl0、CJl2、 CJ20、 CJ21、 CJ26、 CJ29、 CJ35、 CJ40 等系列交流接触器。 (2)机械连锁交流接触器 机械连锁交流接触器实际上是由两个相同规格的交流接触器再加上机械连锁机构和电气连锁机构所组成,保证在任何情况下不能两台接触器同时吸合。常用的机械连锁接触器有CJX2-N、 CJX4-N 等。 (3)切换电容接触器 切换电容接触器专用于低压无功补偿设备中,投入或切除电容器组,以调整电力系统功率因数,切换电容接触器在空气电磁式接触器的基础上加入...

1、当您付费下载文档后,您只拥有了使用权限,并不意味着购买了版权,文档只能用于自身使用,不得用于其他商业用途(如 [转卖]进行直接盈利或[编辑后售卖]进行间接盈利)。
2、本站所有内容均由合作方或网友上传,本站不对文档的完整性、权威性及其观点立场正确性做任何保证或承诺!文档内容仅供研究参考,付费前请自行鉴别。
3、如文档内容存在违规,或者侵犯商业秘密、侵犯著作权等,请点击“违规举报”。

碎片内容

接触器工作原理

您可能关注的文档

确认删除?
VIP
微信客服
  • 扫码咨询
会员Q群
  • 会员专属群点击这里加入QQ群
客服邮箱
回到顶部