电脑桌面
添加小米粒文库到电脑桌面
安装后可以在桌面快捷访问

桥梁荷载试验

桥梁荷载试验_第1页
1/15
桥梁荷载试验_第2页
2/15
桥梁荷载试验_第3页
3/15
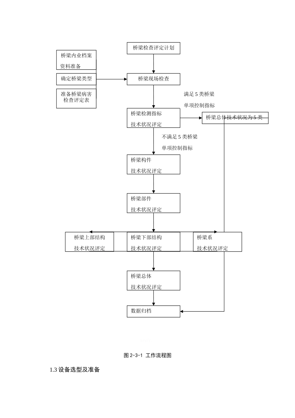
桥梁荷载试验1 检测目的及方法1.1 检测目的各桥梁检查及荷载试验的主要目的如下:(1)通过桥梁检查,找出结构维修加固后是否仍存在缺陷、损伤及病害,从结构受力和使用性能的角度分析这些病害产生的原因,掌握结构的实际工作状况,评定桥梁技术状况等级。gI12d。(2)通过静载试验,测试结构主要受力构件在静荷载作用下的受力性能,掌握桥梁结构的实际工作状况,推断结构受力是否正常及是否满足设计要求。ZPrMH。(3)通过动载试验,测试结构在动力荷载作用下的响应,掌握桥梁结构的主要动力性能和动力特性,从整体上了解结构的工作状态。ngAt6。(4)通过以上工作,掌握桥梁的整体工作状态,对桥梁结构在运营过程中的安全性做出综合评价,并对存在隐患的部位进行分析,提出桥梁结构处理的初步意见。同时也为桥梁后续的养护、维修提供指导,保证桥梁结构的长期安全运营。uRGuv。1.2 桥梁检测的基本思路和方法桥梁检测的基本思路为:对全桥进行详细检查→对桥梁原有病害部位进行重点复查,推断病害的进展情况,并在此基础上检查结构有无出现新的病害→桥梁无损检测→计算分析→桥梁荷载试验→综合评估。tyUoU。具体工作流程图如 2-3-1 所示。bVsYY。图 2-3-1 工作流程图1.3 设备选型及准备桥梁检查评定计划桥梁检测指标技术状况评定桥梁现场检查桥梁构件技术状况评定桥梁部件技术状况评定桥梁下部结构技术状况评定桥梁总体技术状况评定数据归档桥梁内业档案资料准备确定桥梁类型准备桥梁病害检查评定表桥梁总体技术状况为 5 类桥梁系技术状况评定桥梁上部结构技术状况评定满足 5 类桥梁单项控制指标不满足 5 类桥梁单项控制指标对荷载试验设备进行状态确认,保证设备工作正常,满足测试要求,准备应变计粘结剂、标签等耗材。仪器设备名称规格型号精度用途数量检定有效期设备编号计算分析MIDAS/CIVIL 分析建模高级版/理论计算1 套/GL02025013-06MIDAS FEA 分析建模高级版/理论计算1 套/GL02025013-03桥梁博士分析软件//理论计算1 套/GL02025013-09静载仪器设备DH3815N 应变采集系统DH3815N/应变采集1 套2025.1.20GL02025001-01振弦式自动采集系统BGK-MICRO-40/应变采集1 套2025.2.8GL02025002-03应变片//应变采集30支//DSZ2+FS1 精密水准仪DSZ2+FS10.1mm挠度测量2 台2025.7.14GL01140026-042025.2.8GL01140026-05振弦读数仪BGK-4080.1Hz应变采集1 台2025.6.11SY01010008-01振弦应变计BGK-4080.1Hz应变采集100支2025.6.11S...

1、当您付费下载文档后,您只拥有了使用权限,并不意味着购买了版权,文档只能用于自身使用,不得用于其他商业用途(如 [转卖]进行直接盈利或[编辑后售卖]进行间接盈利)。
2、本站所有内容均由合作方或网友上传,本站不对文档的完整性、权威性及其观点立场正确性做任何保证或承诺!文档内容仅供研究参考,付费前请自行鉴别。
3、如文档内容存在违规,或者侵犯商业秘密、侵犯著作权等,请点击“违规举报”。

碎片内容

桥梁荷载试验

您可能关注的文档

确认删除?
VIP
微信客服
  • 扫码咨询
会员Q群
  • 会员专属群点击这里加入QQ群
客服邮箱
回到顶部