电脑桌面
添加小米粒文库到电脑桌面
安装后可以在桌面快捷访问

pks系统中模块学习VIP免费

pks系统中模块学习_第1页
1/13
pks系统中模块学习_第2页
2/13
pks系统中模块学习_第3页
3/13
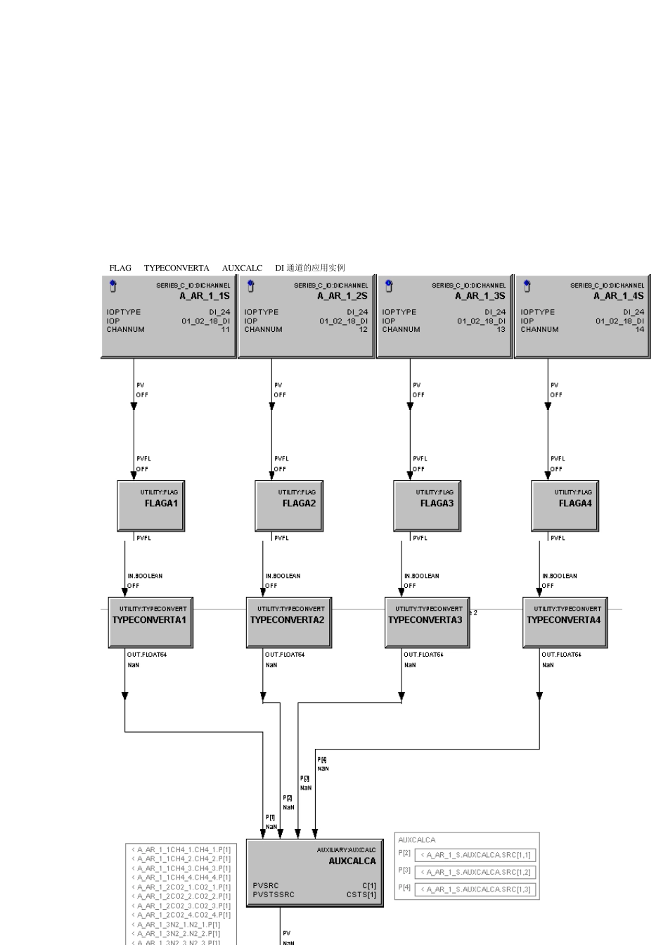
1 辅助功能块:可以进行各种算术、逻辑、关系等运算。如图可添加 8 个表达式,表达式计算的结果作为其PV 值。可以有六个输入 下图是给 PV 值分配表达式的结果。也就是看哪个表达式的结果分配给 PV 和 PV 状态 模块可以有多个输出 2 类型转换模块:可以进行4 种数据之间的转换 boolean 、integer、 real 、枚举。 超量程选择时选择最大量程输出,没超量程时按输入值输出 这个模块只能有一个输入可以多个输出,并且输入输出类型得和对应引脚类型匹配。所以的输出引脚必须连接参数 如上图是布尔转换成实型 这图是枚举量的定义 3 标志模块:用来产生状态信号。状态信号可用来报警,标志,手动开关等。可单独作为手动开关按钮 FLAG块在开关量中使用方式很多,一种是作为画面的旁路按纽或者机泵的启停,一种用于开关量的显示,比如液位开关,机泵运行停止的装态反馈,还有一种,PKS系统的 DI DO通道不能做报警和事件的记录,可以增加 FLAG块来增加 DI DO报警和事件记录 注意连接模块的类型要匹配,要是状态量。 正常状态是指:初始化工作状态。当正常状态改变时会产生非正常状态报警 off-normal alarm 这里注意 OFF 和 ON 只是人们为方便读使用字符串表示。 OFF 状态有效时,显示的虽然是 OFF,但是其电路的信号状态为“1” FLAG TYPECONVERTA AUXCALC DI 通道的应用实例 上实例分析:DI 卡件采集现场的状态信号,通过FLAG 建立内部状态信号,在通过TYPECONVERTA 将布尔的状态信号转换成实型数据,在通过辅助模块AUXCALC 计算出PV 值。 4 数字模块:用来存储8 字节(有上下限)的浮点数。可单独使用不带输入引脚。也可用来存储输入引脚来的数据 5 数据采集模块:用来采集输入的模拟量数据,并将其按设置方式转换成对应的PV 值。一般用来输入滤波、嵌位 AI 通道 数字模块 辅助模块 数据采集模块组成的实例 上实例分析:通过AI 采集现场的模拟量,在连接到数字模块存储,在通过辅助模块计算得到PV 值,在连接到DACA 模块进行输出转换等处理。 下图是典型的状态建立回路 下图是典型的数据采集回路 6AUTOMAN模块:是用在PID 调节的控制下,可以实现PID 无扰切换。其设置增益和偏差计算出变化率,OP 值将在手动和自动之间切换时实现使 OP 按计算的变化率慢慢变化。如 SP 等于 89,在从手动切换到自动时,这时的手动 OP值为 50。因为切换到了自动 OP 值应该等于 89 才...

1、当您付费下载文档后,您只拥有了使用权限,并不意味着购买了版权,文档只能用于自身使用,不得用于其他商业用途(如 [转卖]进行直接盈利或[编辑后售卖]进行间接盈利)。
2、本站所有内容均由合作方或网友上传,本站不对文档的完整性、权威性及其观点立场正确性做任何保证或承诺!文档内容仅供研究参考,付费前请自行鉴别。
3、如文档内容存在违规,或者侵犯商业秘密、侵犯著作权等,请点击“违规举报”。

碎片内容

pks系统中模块学习

确认删除?
VIP
微信客服
  • 扫码咨询
会员Q群
  • 会员专属群点击这里加入QQ群
客服邮箱
回到顶部