电脑桌面
添加小米粒文库到电脑桌面
安装后可以在桌面快捷访问

旋转编码器的应用VIP免费

旋转编码器的应用_第1页
1/3
旋转编码器的应用_第2页
2/3
旋转编码器的应用_第3页
3/3
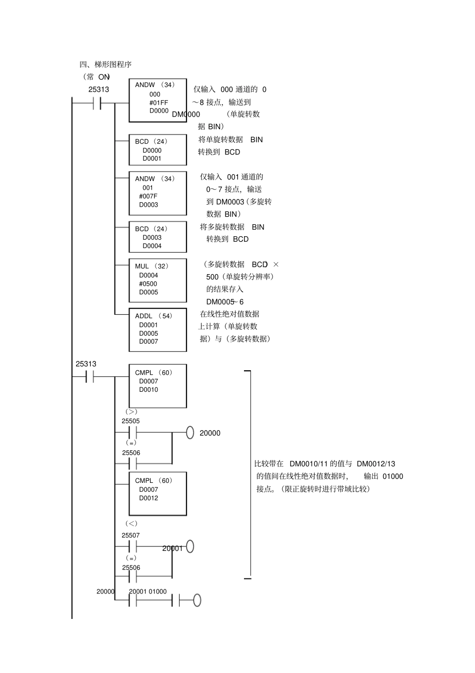
旋转编码器的应用例: E6C-N绝对型多旋转高精度型旋转编码器与CPM1A PLC连接进行定位控制一、连接示意图型号 E6C-NN5C 型号 CPM1A-40CD□ - □二、配线表【型号 E6C-NN5C和型号 CPM1A的配线】型号 E6C-NN5C输出信号型号 CPM1A 输入信号单旋转导线外皮褐( 20) 00000 数据颜色橙( 21) 00001 (灰)黄( 22) 00002 绿( 23) 00003 蓝( 24) 00004 紫( 25) 00005 灰( 26) 00006 白( 27) 00007 粉红( 28) 00008 多旋转导线外皮茶( 20) 00100 数据颜色橙( 21) 00101 (黑)黄( 22) 00102 绿( 23) 00103 蓝( 24) 00104 紫( 25) 00105 符号 +=0 灰( 26) 00106 -=1 白( 27) 00107 三、输出时间【输出时间】型号 E6C-NN5C的绝对值数据1 旋转 2 旋转 127旋转0 500 1000 9000 10500 63500 63999 四、梯形图程序(常 ON)25313 仅输入 000 通道的 0 ~8 接点,输送到 DM0000(单旋转数据 BIN)将单旋转数据BIN 转换到 BCD 仅输入 001 通道的0~7 接点,输送到 DM0003(多旋转数据 BIN)将多旋转数据BIN 转换到 BCD (多旋转数据BCD)×500(单旋转分辨率)的结果存入DM0005~6 在线性绝对值数据上计算(单旋转数据)与(多旋转数据) 25313 (>)25505 20000 ( =)25506 比较带在 DM0010/11 的值与 DM0012/13 的值间在线性绝对值数据时,输出 01000接点。(限正旋转时进行带域比较)(<)25507 20001 ( =)25506 20000 20001 01000 ANDW (34)000 #01FF D0000 ANDW (34)001 #007F D0003 BCD (24)D0003 D0004 MUL (32)D0004 #0500 D0005 ADDL ( 54)D0001 D0005 D0007 BCD (24)D0000 D0001 CMPL (60)D0007 D0010 CMPL (60)D0007 D0012 五、 DM设定【DM设定】DM0000 0001 0002 0000 数据程序用工作区域0003 0004 0005 0006 0007 线性绝对值数据0008 0009 比较数据0010 9000 0011 0000 上限值设定0012 0500 0013 0001 下限值设定注:上述梯形程序为参考例, 有时会因程序控制器的数据读入时间而产生数据读取错误。这时,比较上次读入的数据与当前读入的数据。若超过100 以上,则该数据作废。(多旋转数据变化时,同时读入单旋转数据与多旋转数据,则错误的数据也被读入。

1、当您付费下载文档后,您只拥有了使用权限,并不意味着购买了版权,文档只能用于自身使用,不得用于其他商业用途(如 [转卖]进行直接盈利或[编辑后售卖]进行间接盈利)。
2、本站所有内容均由合作方或网友上传,本站不对文档的完整性、权威性及其观点立场正确性做任何保证或承诺!文档内容仅供研究参考,付费前请自行鉴别。
3、如文档内容存在违规,或者侵犯商业秘密、侵犯著作权等,请点击“违规举报”。

碎片内容

旋转编码器的应用

您可能关注的文档

爱的疯狂+ 关注
实名认证
内容提供者

该用户很懒,什么也没介绍

确认删除?
VIP
微信客服
  • 扫码咨询
会员Q群
  • 会员专属群点击这里加入QQ群
客服邮箱
回到顶部