电脑桌面
添加小米粒文库到电脑桌面
安装后可以在桌面快捷访问

mc34063中文资料应用原理VIP免费

mc34063中文资料应用原理_第1页
1/9
mc34063中文资料应用原理_第2页
2/9
mc34063中文资料应用原理_第3页
3/9
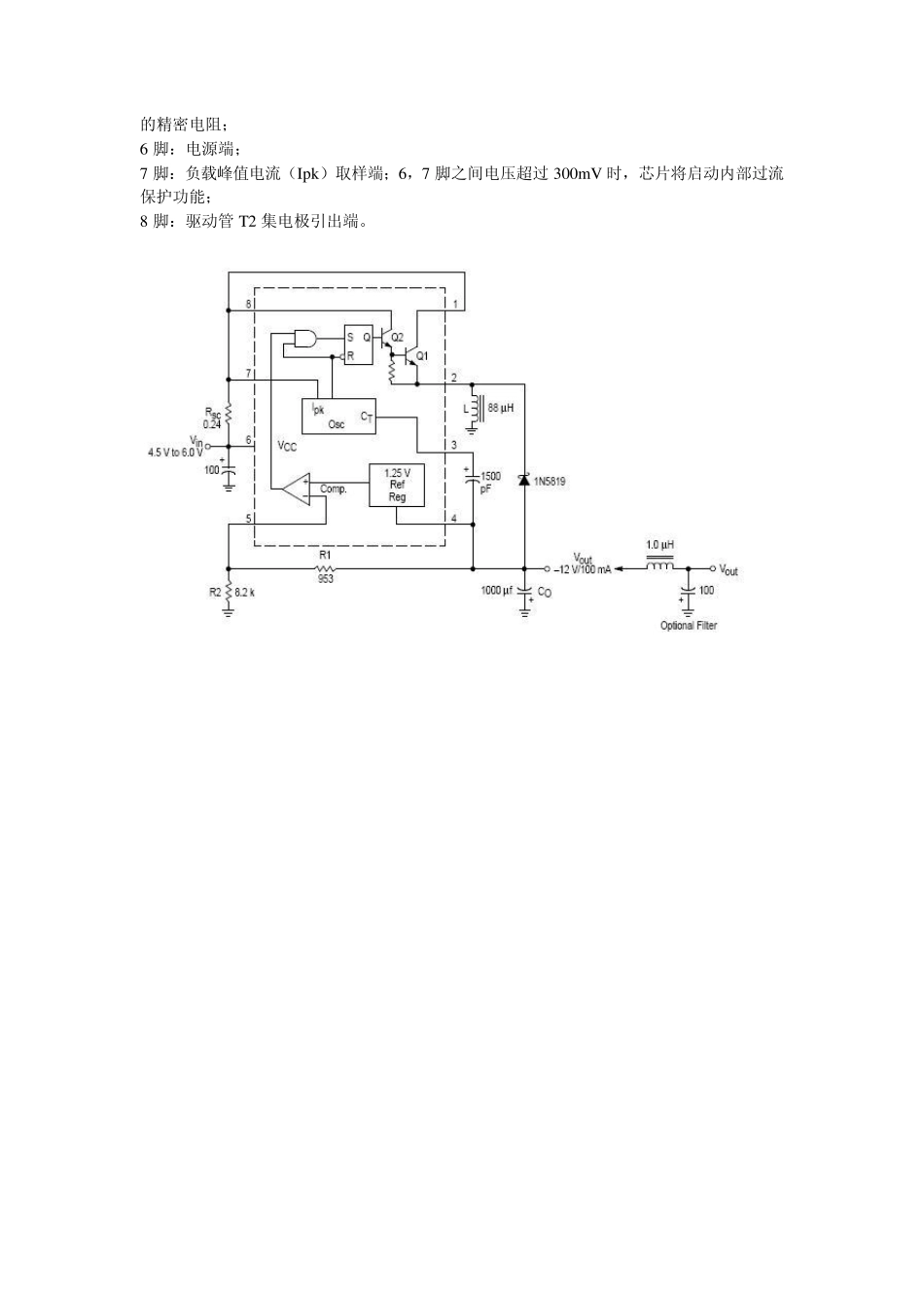
MC34063A(MC33063)集成电路芯片器件简介:该器件本身包含了DC/DC 变换器所需要的主要功能的单片控制电路且价格便宜。它由具有温度自动补偿功能的基准电压发生器、比较器、占空比可控的振荡器,R—S 触发器和大电流输出开关电路等组成。该器件可用于升压变换器、降压变换器、反向器的控制核心,由它构成的DC/DC 变换器仅用少量的外部元器件。主要应用于以微处理器(MPU)或单片机(MCU)为基础的系统里。 MC34063 集成电路主要特性: 输入电压范围:2、5~40V 输出电压可调范围:1.25~40V 输出电流可达:1.5A 工作频率:最高可达 100kHz 低静态电流新艺图库 mc34063 是什么 mc33063 短路电流限制 可实现升压或降压电源变换器 MC34063 的基本内部结构图及引脚图功能: MC34063 计算器 1 脚:开关管 T1 集电极引出端; 2 脚:开关管 T1 发射极引出端; 3 脚:定时电容 ct 接线端;调节 ct 可使工作频率在 100—100kHz 范围内变化; 4 脚:电源地; 5 脚:电压比较器反相输入端,同时也是输出电压取样端;使用时应外接两个精度不低于 1% 的精密电阻; 6 脚:电源端; 7 脚:负载峰值电流(Ipk)取样端;6,7 脚之间电压超过300mV 时,芯片将启动内部过流保护功能; 8 脚:驱动管T2 集电极引出端。 图2 电压逆变器 图3 降压转换器 图4 NPN 三极管扩流升压转换器 图5 NPN 三极管扩流降压转换器 图6 升压转换器 MC34063 的工作原理 MC34063 组成的降压电路 MC34063 组成的降压电路原理如图7。工作过程: 1.比较器的反相输入端(脚5)通过外接分压电阻R1、R2 监视输出电压 。其中,输出电压U。=1.25(1+ R2/R1)由公式可知输出电压 。仅与R1、R2 数值有关,因1.25V 为基准电压,恒定不变。若R1、R2 阻值稳定,U。亦稳定。 2.脚5 电压与内部基准电压1.25V 同时送人内部比较器进行电压比较。当脚5 的电压值低于内部基准电压(1.25V)时,比较器输出为跳变电压,开启R—S 触发器的S 脚控制门,R—S 触发器在内部振荡器的驱动下,Q 端为“1”状态(高电平),驱动管 T2 导通,开关管T1 亦导通,使输入电压Ui 向输出滤波器电容 Co 充电以提高 U。,达到自动控制 U。稳定的作用。 3.当脚5 的电压值高于内部基准电压(1.25V)时,R—S 触发器的S 脚控制门被封锁,Q 端为“0”状态(低电平),T2 截止,T1 亦截止。 4. 振荡器的Ip k 输入(脚7)用于监视开关...

1、当您付费下载文档后,您只拥有了使用权限,并不意味着购买了版权,文档只能用于自身使用,不得用于其他商业用途(如 [转卖]进行直接盈利或[编辑后售卖]进行间接盈利)。
2、本站所有内容均由合作方或网友上传,本站不对文档的完整性、权威性及其观点立场正确性做任何保证或承诺!文档内容仅供研究参考,付费前请自行鉴别。
3、如文档内容存在违规,或者侵犯商业秘密、侵犯著作权等,请点击“违规举报”。

碎片内容

mc34063中文资料应用原理

确认删除?
VIP
微信客服
  • 扫码咨询
会员Q群
  • 会员专属群点击这里加入QQ群
客服邮箱
回到顶部