电脑桌面
添加小米粒文库到电脑桌面
安装后可以在桌面快捷访问

奥的斯DO2000门机调试说明

奥的斯DO2000门机调试说明_第1页
1/11
奥的斯DO2000门机调试说明_第2页
2/11
奥的斯DO2000门机调试说明_第3页
3/11
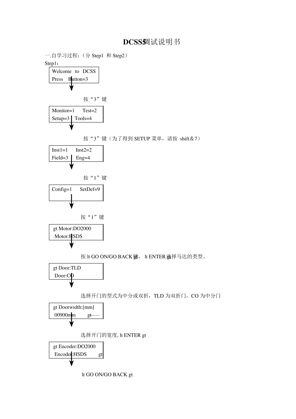
DCSS5调试说明书 一.自学习过程:(分Step1 和Step2) Step1: Welcome to DCSS Press Button=3 ↓ 按“3”键 Monitor=1 Test=2 Setup=3 Tools=4 ↓ 按“3”键(为了得到 SETUP 菜单,请按 shift&7) Inst1=1 Inst2=2 Field=3 Eng=4 ↓ 按“1”键 Config=1 SetDef=9 ↓按“1”键 >Motor:DO2000 Motor:HSDS ↓按键,选择马达的类型。 >Door:TLD Door:CO ↓选择开门的型式为中分或双折,TLD 为双折门,CO 为中分门 >Doorw idth:[mm] 00900mm >—— ↓选择开门的宽度, >Encoder:DO2000 Encoder:HSDS > ↓ >Encoder:user defined > ↓选择编码器的类型, Step2: 1.感觉测试:Sense Test Prep Sense Test Please wait! Door is opening? <1>YES <0>NO ↓观察门的移动并回答,如果门完全打开,它又开始关门 Door is closing Please wait! ↓门完全关闭,又问 Door is closed? <1>YES <0>NO 回答问题 2.学习门的宽度:Learn DOORWAY 编码器积累了开关门过程的脉冲来描述门的宽度。 Door is opening Please wait! 当门完全打开,回答下面的问题 Door is opened? <1>YES <0>NO 如果回答“YES”,门将开始下一个动作。 Door is closing Please wait! 3.学习爬行距离:Learn Creep Ways DCSS5 学习门锁距离和转矩必须从开门和关门锁,开门的爬行距离和关门的爬行距离从门锁距离开始。 Learn Creep Ways Lock Distance Check Please wait! 门将进行好几次的短路线的开和关 Lock Dist Check Please wait! 如果爬行距离测试完成,DCSS5 将进入下一步。 4.学习转矩:Learn Torques DCSS5 用检测速度开门,找出完全开门所需的最小的转矩,如果这个跟踪行为超出了转矩的范围;测试将重新给一个增加的转矩,所有的爬行和关门转矩都取决于检测时的转矩数值。 Learn Torques Learn Torques Please Wait! 如果自学习转矩可使门完全打开,DCSS5 关上门重新准备下一个步骤。 Door is closing Please wait! 当门完全关上时,Step4 就结束了,显示如下: Prepare Profiles Please wait! 5.学习前进增益:Learn Forward Gain 此参数是由速度和加、减速度来提供 Learn Forward Gain 首先开始开门 Do...

1、当您付费下载文档后,您只拥有了使用权限,并不意味着购买了版权,文档只能用于自身使用,不得用于其他商业用途(如 [转卖]进行直接盈利或[编辑后售卖]进行间接盈利)。
2、本站所有内容均由合作方或网友上传,本站不对文档的完整性、权威性及其观点立场正确性做任何保证或承诺!文档内容仅供研究参考,付费前请自行鉴别。
3、如文档内容存在违规,或者侵犯商业秘密、侵犯著作权等,请点击“违规举报”。

碎片内容

奥的斯DO2000门机调试说明

确认删除?
VIP
微信客服
  • 扫码咨询
会员Q群
  • 会员专属群点击这里加入QQ群
客服邮箱
回到顶部