电脑桌面
添加小米粒文库到电脑桌面
安装后可以在桌面快捷访问

35KV电网继电保护设计实训报告

35KV电网继电保护设计实训报告_第1页
1/25
35KV电网继电保护设计实训报告_第2页
2/25
35KV电网继电保护设计实训报告_第3页
3/25
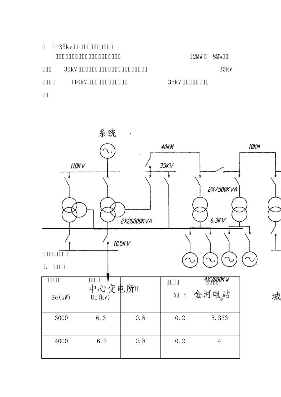
课程设计实训报告 题 目 : 专 业: 班 别: 姓 名: 学 号: 指导老师: 广东水利电力职业技术学院 目录 第一章 35kv 电网继电保护设计原始资料 第二章 短路电流计算 2.1 简化电路图 2.2 短路电流计算及成果表 2.2 短路电流通过保护装置的曲线图(见附图) 第三章 继电保护整定计算 3.1 保护5 的整定计算 3. 1. 1 保护5 的 I 段 3. 1. 2 保护5 的Ⅱ段 3. 1. 3 保护5 的Ⅲ段 3.2 保护3 的整定计算 3. 2. 1 保护3 的 I 段 3. 2. 2 保护3 的Ⅱ段 3. 2. 3 保护3 的Ⅲ段 3.3 保护1 的整定计算 3. 3. 1 保护1 的 I 段 3. 3. 2 保护1 的Ⅱ段 3. 3. 3 保护1 的Ⅲ段 3.4 保护2 的整定计算 3. 4. 1 保护2 的 I 段 3. 4. 2 保护2 的Ⅱ段 3. 4. 3 保护2 的Ⅲ段 3.5 保护4 的整定计算 3. 5. 1 保护4 的 I 段 3. 5. 2 保护4 的Ⅱ段 3. 5. 3 保护4 的Ⅲ段 3.6 保护6 的整定计算 3. 6. 1 保护6 的 I 段 3. 6. 2 保护6 的Ⅱ段 3. 6. 3 保护6 的Ⅲ段 第四章 保护配置及说明 1.保护配置图 2.对各保护是否安装方向元件的判断 第五章 35KV 千伏线路继电保护原理图(见附图) 第六章 心得体会 一 、 35kv 电网继电保护设计原始资料 某地有金河和青岭两座电站,装机容量分别为12MW 和 8MW,各以单回35kV 输电线路向城关变电所供电。金河电站还以一回35kV联络线经110kV 中心变电所与省电网连接。35kV 电网的接线示意如下: 主要参数见下表: 1. 发电机: 额定容量 Se(kW) 额定电压 Ue(kV) 功率因数 暂态电抗X” d 标么电抗X*F 3000 6.3 0.8 0.2 5.333 4000 6.3 0.8 0.2 4 2.主变压器 3. 输电线路: 名称 导线型号 长度(km) 电抗 标么值 有名值(Ω ) 金中线 LGJ-120 40 1.168 16 金城线 LGJ-120 10 0.292 4 青城线 LGJ-120 30 0.876 12 最大运行方式:两电站的六台机组全部投入运行,中心变电所在地 110kV 母线上的系统等值标么电抗为0.225。城关变电所总负荷为 240A( 35kV 侧),由金河电站供给110A、青岭电站供给130A。剩余的110A 经中心变电所送入系统。 最小运行方式:两电站都只有一台机组投入运行,中心变电所110kV 母线上的系统等值标么电抗为0.35,城关变电所总负荷为150A( 35kV 侧)...

1、当您付费下载文档后,您只拥有了使用权限,并不意味着购买了版权,文档只能用于自身使用,不得用于其他商业用途(如 [转卖]进行直接盈利或[编辑后售卖]进行间接盈利)。
2、本站所有内容均由合作方或网友上传,本站不对文档的完整性、权威性及其观点立场正确性做任何保证或承诺!文档内容仅供研究参考,付费前请自行鉴别。
3、如文档内容存在违规,或者侵犯商业秘密、侵犯著作权等,请点击“违规举报”。

碎片内容

35KV电网继电保护设计实训报告

您可能关注的文档

小辰7+ 关注
实名认证
内容提供者

出售各种资料和文档

确认删除?
VIP
微信客服
  • 扫码咨询
会员Q群
  • 会员专属群点击这里加入QQ群
客服邮箱
回到顶部