电脑桌面
添加小米粒文库到电脑桌面
安装后可以在桌面快捷访问

低压电工实操题2

低压电工实操题2_第1页
1/14
低压电工实操题2_第2页
2/14
低压电工实操题2_第3页
3/14
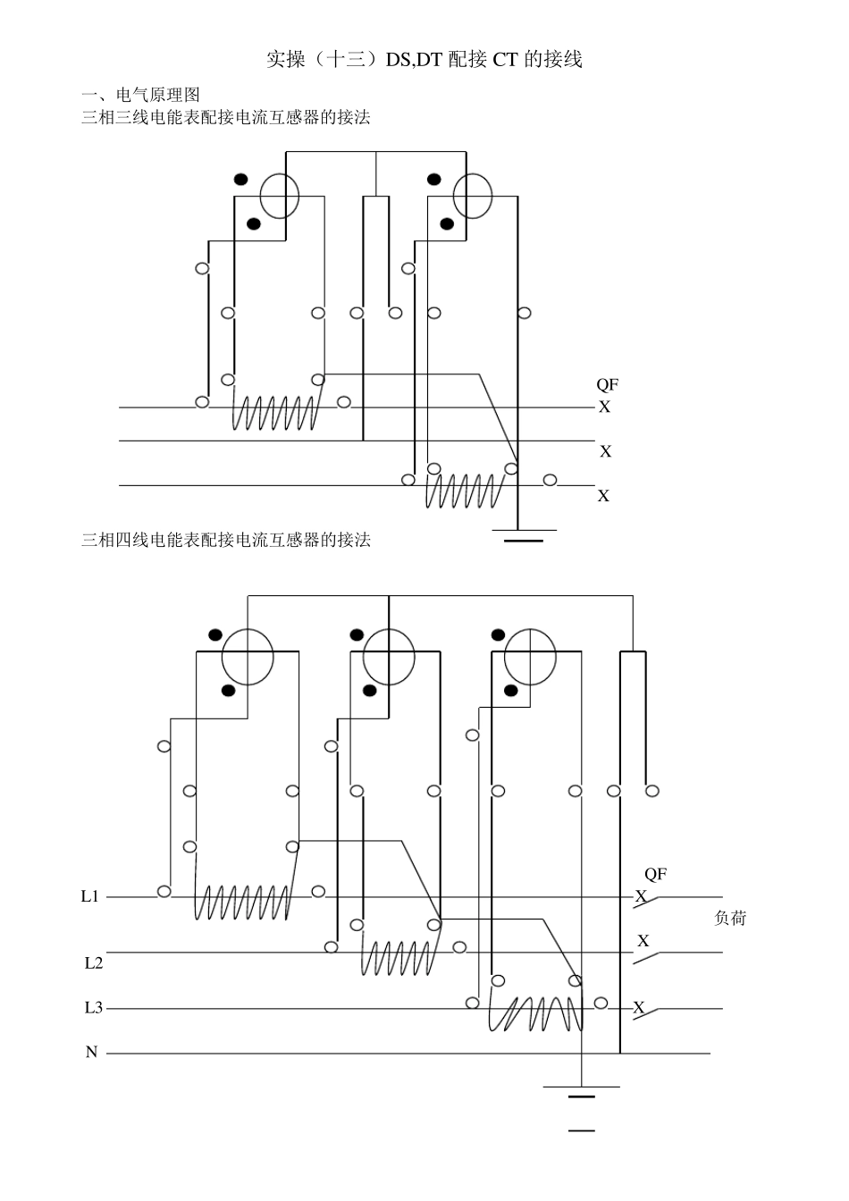
实操(十二)DS,DT 直入式接线 一、画图 P81 三相四线制电能表的接线 L1 QS 负 L2 L3 荷 FU N 三相三线制电能表的接线 QS 负荷 二、接线要求 1. 三相三线选 DS,三相四线选 DT 型电度表。表外观良好,表的额定电流应大于负载额定电流。 2. 负荷回路导线选择根据口诀选取,带绝缘皮铜芯导线,6m m 2 及以下采用独股。 三、正确接线 1.注意极性,按正相序。 DS 表第一、二元件电流线圈,分别串于 A、C 相线。首端接电源,尾端接负荷,第一、二元件电压线圈分别承受 Uab, Ucb 线电压,电压线圈尾端接于 B 相线,B 相线应一个端子进一个端子出。 2DT 表第一、二、三元件电源线圈分别串于 A、B、C 相,首端接电源,尾端接负荷。第一、二、三元件电压线圈分别承受 A、B、C 相电压,电压线圈尾端接于 N 线,N 线应一个端子进一个端子出。 3. 开关熔断器接于负荷侧,导线中间不许有接头,DT 表 N 线上不许安装开关熔断器。 实操(十三)DS,DT 配接CT 的接线 一、电气原理图 三相三线电能表配接电流互感器的接法 QF X X X 三相四线电能表配接电流互感器的接法 QF L1 X 负荷 X L2 L3 X N 一、 安装接线要求 1. 选表:三相三线选 DS,三相四线选 DT 电度表,额定电流为 5A,DS 表选 2 个 CT,DT表选 3 个 CT,0.5 级,CT 一次额定电流约为 1.5 倍负荷电流。 2. 选线:负荷回路导线根据口诀选线,选带绝缘皮铜芯导线。与电度表相连的导线,电压回路不小于 1.5m m 2,电流回路不小于 2.5m m 2,选带绝缘皮独股铜芯导线,为 4m m 2. 三、正确接线 1.注意极性,按正相序接线,每个 CT 与一个元件为一组,接入相线。 2、CT 一次串于相线,首端接电源,尾端接负荷。 3、CT 二次 K1K2 与电流线圈,首尾端对应相连,K2 及铁芯接地,二次不得开路,导线中间不许有接头。 4、电压线圈首端接于 CT 一次首端(L1)上。 5、电压线圈尾端 DS 型接于 B 相,DT 型接于 N 线,B 相线及 N 线均可单根入表。 四、开关熔断器接于负荷侧,导线中间不许有接头,DT 表 N 线上不许安装开关熔断器。 五、250A 以上撒谎那个负荷,应通过专用接线端子入表,接线应按正相序排列,从左到右或从上到下,分别为 A,B,C,N 六、安装接线时,导线应排列整齐,线端应压紧、牢固。 七、线两端应有标记,中间不许有接头。 八、表的金属外壳应接保护线。...

1、当您付费下载文档后,您只拥有了使用权限,并不意味着购买了版权,文档只能用于自身使用,不得用于其他商业用途(如 [转卖]进行直接盈利或[编辑后售卖]进行间接盈利)。
2、本站所有内容均由合作方或网友上传,本站不对文档的完整性、权威性及其观点立场正确性做任何保证或承诺!文档内容仅供研究参考,付费前请自行鉴别。
3、如文档内容存在违规,或者侵犯商业秘密、侵犯著作权等,请点击“违规举报”。

碎片内容

低压电工实操题2

确认删除?
VIP
微信客服
  • 扫码咨询
会员Q群
  • 会员专属群点击这里加入QQ群
客服邮箱
回到顶部