电脑桌面
添加小米粒文库到电脑桌面
安装后可以在桌面快捷访问

光缆产品供应、运输、售后服务方案

光缆产品供应、运输、售后服务方案_第1页
1/11
光缆产品供应、运输、售后服务方案_第2页
2/11
光缆产品供应、运输、售后服务方案_第3页
3/11
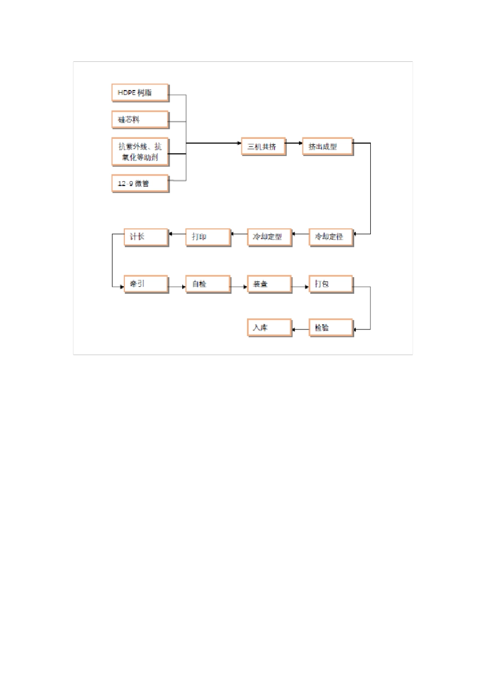
光缆产品供应、运输、售后服务方案 1 、产品供货基本流程及说明 如图所示:按照正规流程需采购方提供合同双方签订完毕后的合同文件以及配盘表我方才能正常派单生产。但我公司为了能长期与贵公司的合作我单位特此为本项目建立特殊的供货流程。 1、采购单位提供配盘表和贵方采购量确认单,我方便按贵方要求来进行派单生产。 2、安排技术熟练的工人进行生产。 3、生产实行三班轮流倒班,保证生产不间断。 4、安排长期合作的物流公司全程跟踪货物情况。 5、为了保障施工的需要,我方可以按批次供货。 2 、生产流程 ●光纤制造工艺 ●缆芯制造工艺(成缆工艺) ● 护套挤制工艺 3 、出厂测试标准 产品名称 光缆、微缆 产品编号 XXXX 图号/类别 XXXX 规格/材质 高密度聚乙烯 序号 检验项目 质量保证措施(执行标准) 质检验证文件 厂商 法定检验机构 (如:锅检所) CPE-SW 业主 H W R H W R H W R H W R 1 原料检测 国标 检测记录 R 2 工艺外观 YD/T 901-2018 检测记录 R 3 规格尺寸 YD/T 901-2018, 合同 检测记录 R 4 外壁硬度 YD/T 901-2018, 合同 检测记录 R 5 静摩擦系数 YD/T 901-2018, 合同 检测记录 R 6 拉伸强度 YD/T 901-2018, 合同 检测记录 R 7 断裂延伸率 YD/T 901-2018, 合同 检测记录 R 8 最大牵引负荷 YD/T 901-2018, 合同 检测记录 R 9 冷弯曲半径 YD/T 901-2018, 合同 检测记录 R 10 环刚度 YD/T 901-2018, 合同 检测记录 R 11 扁平实验 YD/T 901-2018, 合同 检测记录 R 12 复原率 YD/T 901-2018, 合同 检测记录 R 13 耐落锤冲击性能 YD/T 901-2018, 合同 检测记录 R 14 耐水压密封性能 YD/T 901-2018, 合同 检测记录 R 15 管接口连接力 YD/T 901-2018, 合同 检测记录 R 16 纵向收缩率 YD/T 901-2018, 合同 检测记录 R 17 气密封测试 YD/T 901-2018, 合同 检测记录 R 18 标记、包装 YD/T 901-2018, 合同 检测记录 R 19 产品档案、汇编及审查 R 20 产品出厂最终检验 YD/T 901-2018, 合同 H W 21 出厂发运 H 4、供货计划 我公司具备仓储面积:8000m2。可以存放 2000 米标准盘长的盘架 300 个,即可以存放 600 公里的光缆、微缆产品。能够确保贵司安排的交货计划进度表正常实施。 设备的交货顺序满足工程安装进度的要求。 交货进度表如...

1、当您付费下载文档后,您只拥有了使用权限,并不意味着购买了版权,文档只能用于自身使用,不得用于其他商业用途(如 [转卖]进行直接盈利或[编辑后售卖]进行间接盈利)。
2、本站所有内容均由合作方或网友上传,本站不对文档的完整性、权威性及其观点立场正确性做任何保证或承诺!文档内容仅供研究参考,付费前请自行鉴别。
3、如文档内容存在违规,或者侵犯商业秘密、侵犯著作权等,请点击“违规举报”。

碎片内容

光缆产品供应、运输、售后服务方案

您可能关注的文档

确认删除?
VIP
微信客服
  • 扫码咨询
会员Q群
  • 会员专属群点击这里加入QQ群
客服邮箱
回到顶部