电脑桌面
添加小米粒文库到电脑桌面
安装后可以在桌面快捷访问

龙门吊安装、拆拆工程安全监理细则VIP专享

龙门吊安装、拆拆工程安全监理细则_第1页
1/6
龙门吊安装、拆拆工程安全监理细则_第2页
2/6
龙门吊安装、拆拆工程安全监理细则_第3页
3/6
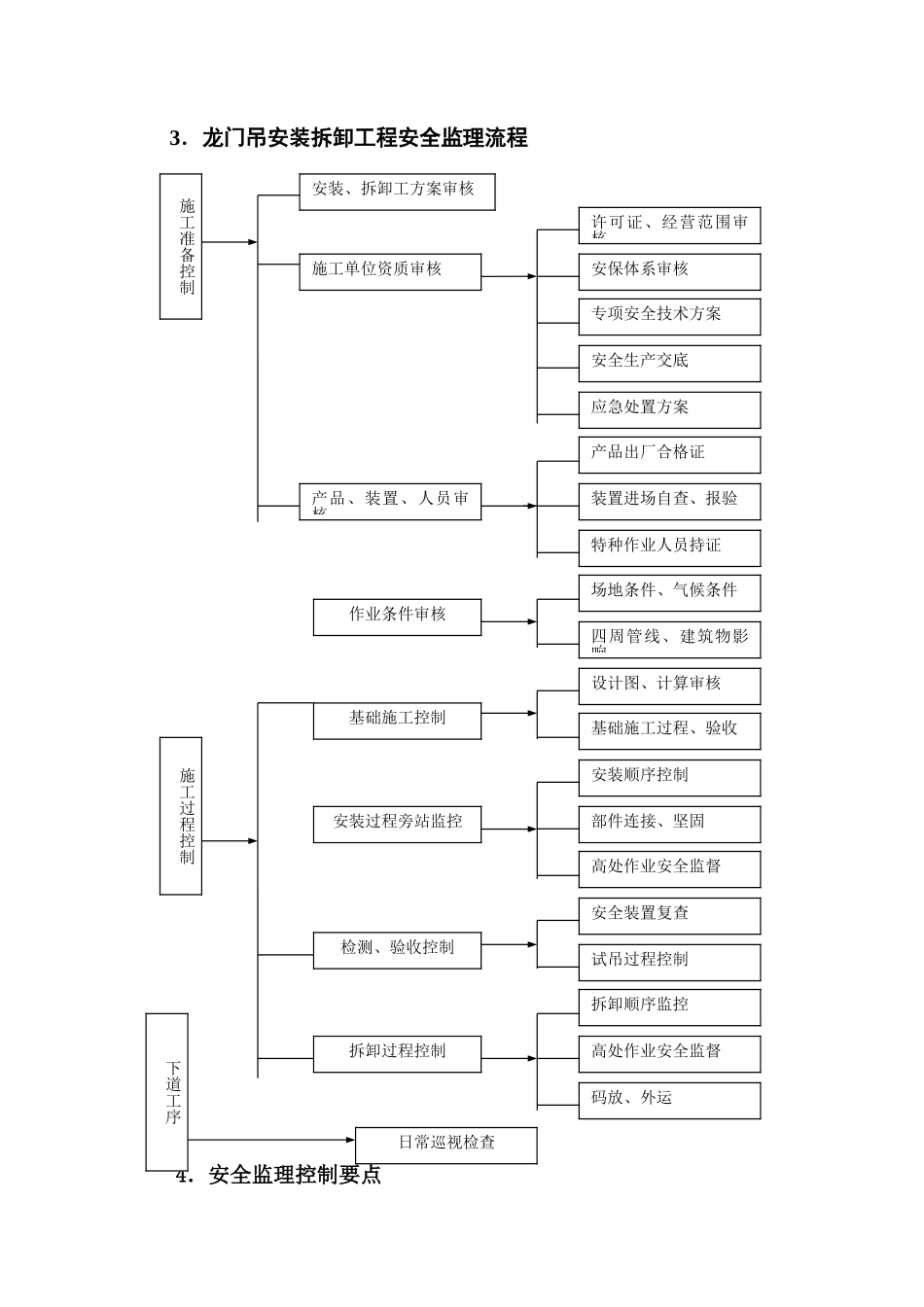
深圳市城市轨道交通 7 号线主体工程 7305 标龙门吊安装、拆卸工程安全监理实施细则编 制: 审 核: 批 准: 上海市建设工程监理有限公司深圳市城市轨道交通 7 号线工程监理 7305 标项目部二○一四年二月十三日目 录第一章 工程概况与特点.....................................1第二章 编制依据 ........................................... 1 第三章 龙门吊安装拆卸工程安全监理流程 ERROR: REFERENCE SOURCE NOT FOUND第四章 安全监理控制要点 ................................... 3 第五章 安全监理对相关过程的检查和处理 ..................... 4 第六章 应急处置预案 ....................................... 5 1.工程概况与特点本工程盾构隧道施工,需分别安装 2 台 45 吨龙门吊,15 吨龙门吊 2 台,用于管片吊运和泥浆吊运等,吊车跨距大,安装时需用两台吊车抬吊安装,危险性大。2.编制依据2。1 《建筑工程安全生产管理条例》(国务院第 393 号)2.2 《关于实施建设工程安全监理的指导意见》(沪建建管[2024]第 170 号)2。3 《建设工程施工安全监理工作守则》(试行)2。4 《关于加强危险性较大的分部分项工程安全管理的意见》(沪建建管[2024]第 113 号)2.5 《建筑施工安全检查标准》(JGJ 59-99)2。6 《建筑施工高处作业安全技术法律规范》(JGJ 80—91)2。7 《起重机械安全规程》(GB6067-85)2。8 《建筑机械使用安全技术法律规范》(JGJ 33-2001)2。9 《龙门吊安装、拆卸工程施工组织设计(方案)》3.龙门吊安装拆卸工程安全监理流程4.安全监理控制要点施工准备控制安装、拆卸工方案审核产品、装置、人员审核作业条件审核专项安全技术方案许可证、经营范围审核施工单位资质审核设计图、计算审核安保体系审核安全生产交底应急处置方案场地条件、气候条件四周管线、建筑物影响日常巡视检查施工过程控制安装顺序控制部件连接、坚固拆卸顺序监控检测、验收控制高处作业安全监督安全装置复查试吊过程控制拆卸过程控制下道工序产品出厂合格证装置进场自查、报验特种作业人员持证基础施工控制基础施工过程、验收高处作业安全监督码放、外运安装过程旁站监控4.1 施工准备阶段的安全监控要点4。1。1 对安装、拆卸专项施工方案进行程序性、符合性和针对性审查。4.1.1.1 安装、拆卸施工方案是否根据工程实际编制有详细说明、计算书、平面布置、资源配置;安全技术措...

1、当您付费下载文档后,您只拥有了使用权限,并不意味着购买了版权,文档只能用于自身使用,不得用于其他商业用途(如 [转卖]进行直接盈利或[编辑后售卖]进行间接盈利)。
2、本站所有内容均由合作方或网友上传,本站不对文档的完整性、权威性及其观点立场正确性做任何保证或承诺!文档内容仅供研究参考,付费前请自行鉴别。
3、如文档内容存在违规,或者侵犯商业秘密、侵犯著作权等,请点击“违规举报”。

碎片内容

龙门吊安装、拆拆工程安全监理细则

确认删除?
VIP
微信客服
  • 扫码咨询
会员Q群
  • 会员专属群点击这里加入QQ群
客服邮箱
回到顶部