电脑桌面
添加小米粒文库到电脑桌面
安装后可以在桌面快捷访问

炼油工艺流程

炼油工艺流程_第1页
1/11
炼油工艺流程_第2页
2/11
炼油工艺流程_第3页
3/11
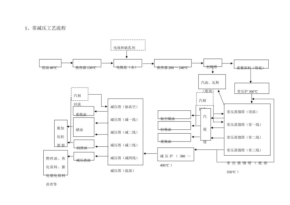
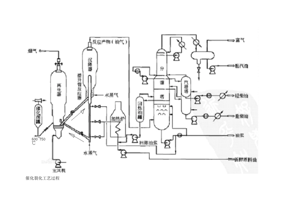
1、常减压工艺流程 汽相回流重柴油汽提塔蜡油催加化轻裂 裂化化轻柴油航空煤油减压塔(抽真空)减压塔(减一线)减压塔(减二线)减压塔(减三线)减压塔(减四线)减压塔(底部)常压蒸馏塔(顶部)常压蒸馏塔(常一线)常压蒸馏塔(常二线)常压蒸馏塔(常三线)常 压 蒸 馏 塔 ( 底 部350℃ )常压炉 360℃重柴油重整原料(塔底)润滑油汽油、瓦斯(塔顶)初馏塔减 压 炉 ( 380 ~400℃ )减压渣油换热器 200 ~ 240℃电脱盐(水)燃料油、焦化原料、催化裂化原料沥青等换热器 130℃原油 40℃电场和破乳剂汽相回流2、催化裂化工艺流程催化裂化工艺过程工艺过程一般由三个部分组成,即反映一再生系统、分馏系统、吸取—稳定系统。对解决量较大、反映压力较高(例如>0.2MPa)的装置,常常尚有再生烟气的能量回收系统。再生系统新奇原料油经换热后与回炼油浆混合,经加热炉加热至 180-320℃后至催化裂化提高管反映器下部的喷嘴,原料油由蒸气雾化并喷入提高管内,在其中与来自再生器的高温催化剂(600-750℃)接触,随即汽化并进行反映。油气在提高管内的停留时间很短,一般只有几秒钟。反映产物经旋风分离器分离出夹带的催化剂后离开沉降器去分馏塔。积有焦炭的催化剂(称待生催化剂)由沉降器落人下面的汽提段。汽提段内装有多层人字形挡板并在底部通入过热水蒸气,待生催化剂上吸附的油气和颗粒之间的空间内的油气被水蒸气置换出而返回上部。经汽提后的待生催化剂通过待生斜管进人再生器。再生器的重要作用是烧去催化剂上因反映而生成的积炭,使催化剂的活性得以恢复。再生用空气由主风机供应,空气通过再生器下面的辅助燃烧室及分布管进人流化床层。对于热平衡式装置,辅助燃烧室只是在开工升温时才使用,正常运转时并不烧燃料油。再生后的催化剂(称再生催化剂)落人淹流管,经再生斜管送回反映器循环使用。再生烟气经旋风分离器分离出夹带的催化剂后,经双动滑阀排人大气。在加工生焦率高的原料时,例如加工含渣油的原料时,因焦炭产率高,再生器的热量过剩,必须在再生器中设取热设施以取走过剩的热量。再生烟气的温度很高,不少催化裂化装置设有烟气能量回收系统,运用烟气的热能和压力能(当设能量回收系统时,再生器的操作压力应较高些)做功,驱动主风机以节约电能,甚至可对外输出剩余电力。对一些不完全再生的装置,再生烟气中具有 5%-10%(体积分数)的 CO,可以设 CO 锅炉使 CO 完全燃烧以回收能量...

1、当您付费下载文档后,您只拥有了使用权限,并不意味着购买了版权,文档只能用于自身使用,不得用于其他商业用途(如 [转卖]进行直接盈利或[编辑后售卖]进行间接盈利)。
2、本站所有内容均由合作方或网友上传,本站不对文档的完整性、权威性及其观点立场正确性做任何保证或承诺!文档内容仅供研究参考,付费前请自行鉴别。
3、如文档内容存在违规,或者侵犯商业秘密、侵犯著作权等,请点击“违规举报”。

碎片内容

炼油工艺流程

确认删除?
VIP
微信客服
  • 扫码咨询
会员Q群
  • 会员专属群点击这里加入QQ群
客服邮箱
回到顶部