电脑桌面
添加小米粒文库到电脑桌面
安装后可以在桌面快捷访问

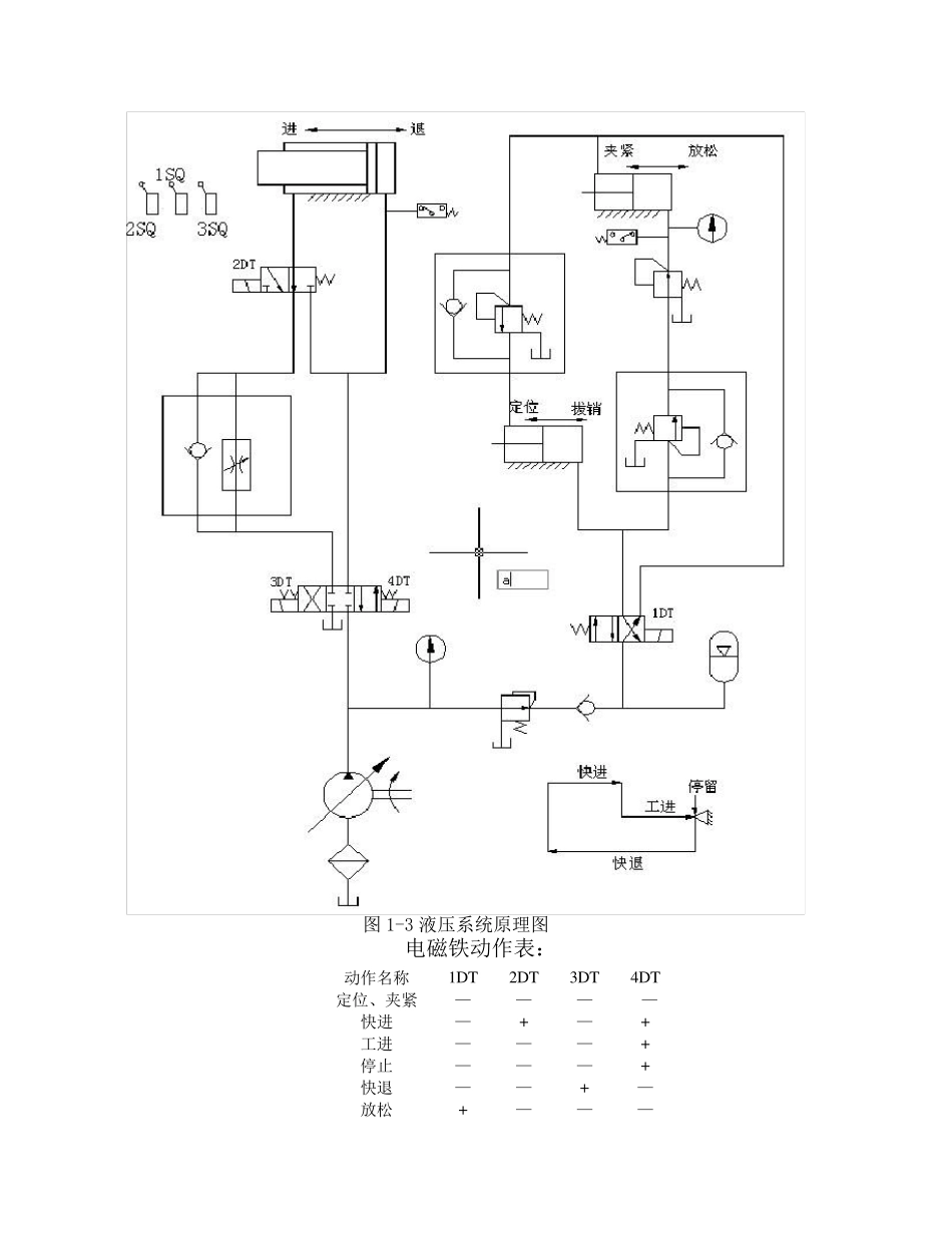
液压与气压传动课程设计说明书VIP免费

液压与气压传动课程设计说明书_第1页
1/10
液压与气压传动课程设计说明书_第2页
2/10
液压与气压传动课程设计说明书_第3页
3/10
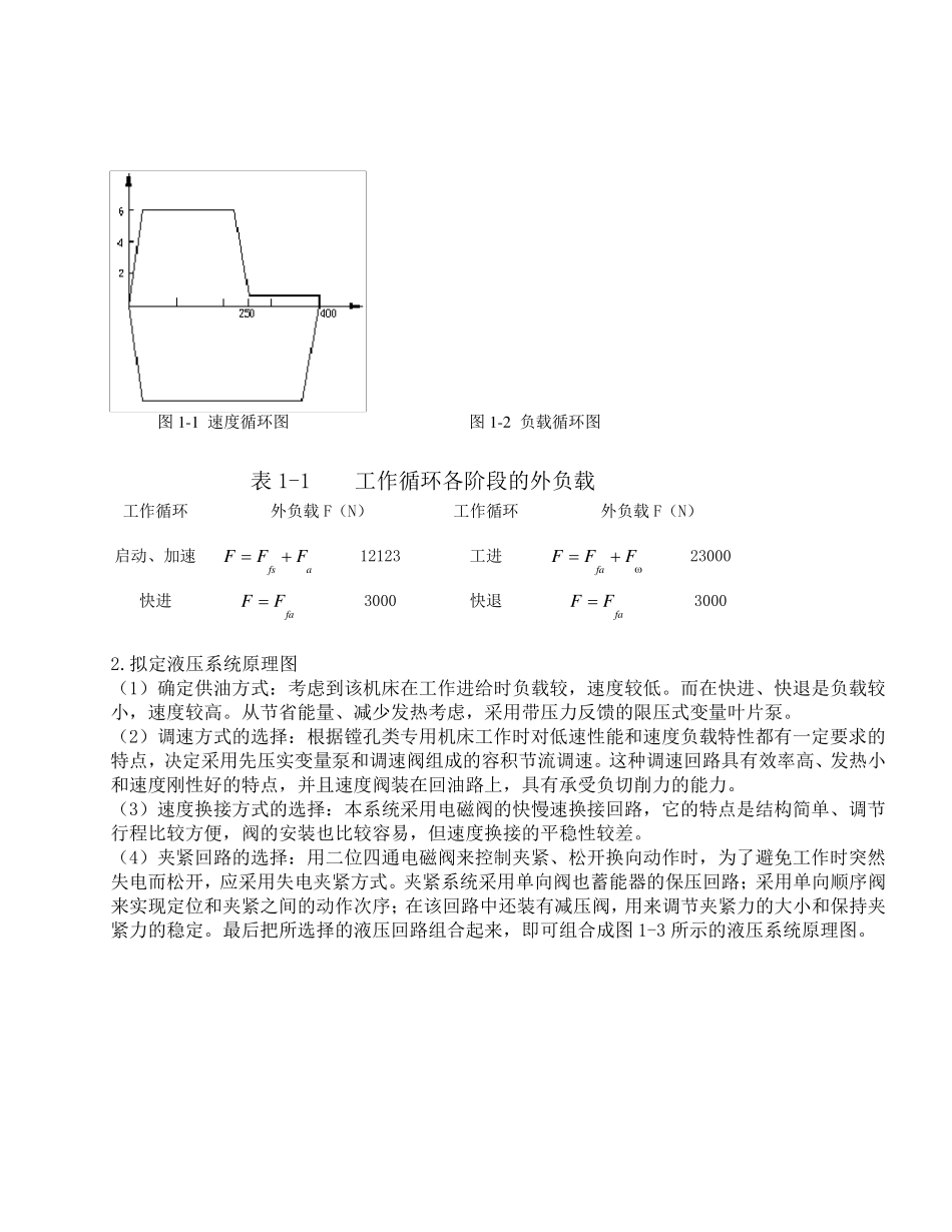
液 压 传 动 课 程 设 计 一 、 设 计 内 容 及 要 求 某 厂 设 计 一 个 钻 镗 专 用 机 床 , 要 求 孔 的 加 工 进 度 为 TI6 级 。 要 求 该 机 床 液 压 系 统 要 完 成 的 工 作 循环 是 : 工 件 定 位 、 夹 紧 → 动 力 头 快 进 → 工 进 → 终 点 停 留 → 动 力 头 快 退 → 工 件 松 开 、 拔 销 。 该 机 床运 动 部 件 的 重 量 为30000N,快 进 、快 退 速 度 为 6m/min,工 进 的 速 度 为 20~120mm/min 可 无 级 调 速 ,工 作 台 的 最 大 行 程 为400mm, 其 中 工 进 的 总 行 程 为150mm, 工 进 是 、 是 最 大 轴 向 切 屑 力 为20000N, 工 作 台 的 导 轨 采 用 平 导 轨 支 撑 方 式 ; 夹 紧 缸 和 拔 销 缸 的 行 程 都 为25mm, 夹 紧 力 在12000~8000N之 间 可 调 , 夹 紧 时 间 不 大 于 1 秒 钟 。 1.工 况 分 析 首 先 根 据 已 知 条 件 , 绘 制 运 动 部 件 的 速 度 循 环 图 , 如 图 1-1 所 示 。 然 后 计 算 各 阶 段 的 外 负 载绘 制 负 载 图 。 液 压 缸 所 受 外 负 载 F 包 括三种类型, 即 afFFFF 1-1 式 中F -工 作 负 载 , 对于 金属切 削机 床 来说, 即为 沿活塞运 动 方 向 的 切 削力 , 在 本例中F 为20000N; aF -运 动 不 见速 度 变化时 的 惯性负 载 ; fF -导 轨 抹茶阻力 负 载 , 启动 时 为 静摩擦阻力 , 启动 后 为 动 摩擦阻力 , 对于 平 导 轨 fF 可 由下式 求 得)(RnfFGfF; G-运 动 部 件 重 力 ;RnF-垂直于 导 轨 的 工 作 负 载 , 本例中为 零; f-导 轨 摩擦系 数, 在 本例中 取静摩擦系 数为 0.2, 动 摩擦系 数为 0.1。 则求 得 fsF =0.2×30000N=6000N; faF =0.1×30000N=3000N; 上式 中fsF 为 静摩擦阻力 ,faF 为 动 摩擦阻力 。 tgGFa 式 中 g-----重 力 加 速 度 ; t -----加 速 或减速 时 间 , 一 般5.0~01.0ts; -----t 时 间 内 的 速 度 变化量 。 本设 计 中 取05.0t ...

1、当您付费下载文档后,您只拥有了使用权限,并不意味着购买了版权,文档只能用于自身使用,不得用于其他商业用途(如 [转卖]进行直接盈利或[编辑后售卖]进行间接盈利)。
2、本站所有内容均由合作方或网友上传,本站不对文档的完整性、权威性及其观点立场正确性做任何保证或承诺!文档内容仅供研究参考,付费前请自行鉴别。
3、如文档内容存在违规,或者侵犯商业秘密、侵犯著作权等,请点击“违规举报”。

碎片内容

液压与气压传动课程设计说明书

您可能关注的文档

确认删除?
VIP
微信客服
  • 扫码咨询
会员Q群
  • 会员专属群点击这里加入QQ群
客服邮箱
回到顶部