电脑桌面
添加小米粒文库到电脑桌面
安装后可以在桌面快捷访问

UASB+A2O+MBR膜工艺各单元作用详细说明

UASB+A2O+MBR膜工艺各单元作用详细说明_第1页
1/17
UASB+A2O+MBR膜工艺各单元作用详细说明_第2页
2/17
UASB+A2O+MBR膜工艺各单元作用详细说明_第3页
3/17
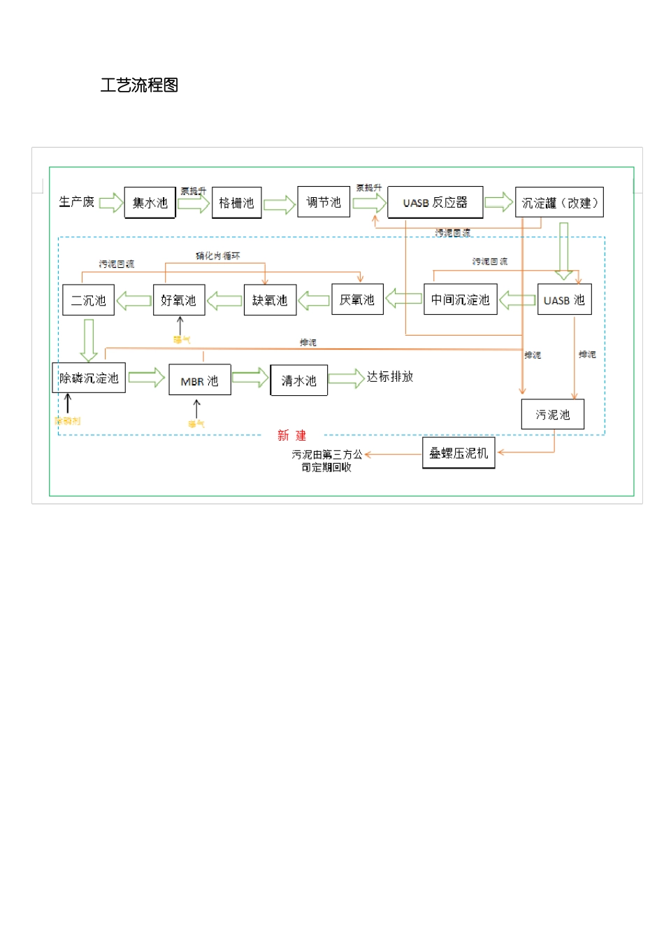
工艺流程图一、格栅池由于水中含有漂浮物、悬浮物,若直接将其进入后续工艺进行处理,会造成管路、设备的堵塞,且影响后续工艺的处理效果。格栅池内设置一台回转式机械格栅机,用于拦截污水中的大颗粒杂质、固体物等,拦截的固体垃圾收集后定期清理。因酿酒生产废水废水含有谷物原料,若长期停留在格栅池会发酵变质,造成二次污染,务必及时人工清理。回转式机械格栅机(用于前期预处理,截留污水中的大颗粒杂质)二、调节池用以调节进、出水流量的构筑物。主要起对水量和水质的调节作用,以及对污水 pH 值、水温,有预曝气的调节作用,还可用作事故排水。对于有些反应,如厌氧反应对水质、水量和冲击负荷较为敏感,所以对于工业废水适当尺寸的调节池,对水质、水量的调节是厌氧反应稳定运行的保证。调节池的作用是均质和均量,一般还可考虑兼有沉淀、混合、加药、中和和预酸化等功能。1.提供对污水处理负荷的缓冲能力,防止处理系统负荷的急剧变化;2.减少进入处理系统污水流量的波动,使处理污水时所用化学品的加料速率稳定,适合加料设备的能力;3.在控制污水的 pH 值、稳定水质方面,可利用不同污水自身的中和能力,减少中和作用中化学品的消耗量;4.防止高浓度的有毒物质直接进入生物化学处理系统;5.当工厂或其他系统暂时停止排放污水时 ,仍能对处理系统继续输入污水,保证系统的正常运行。调节池(用于前期预处理,调节水质水量)三、调 UASB反应器UASB 反应器包括以下几个部分:进水和配水系统、反应器的池体和三相分离器。在 UASB 反应器中最重要的设备是三相分离器,这一设备安装在反应器的顶部并将反应器分为下部的反应区和上部的沉淀区。为了在沉淀器中取得对上升流中污泥絮体/颗粒的满意的沉淀效果,三相分离器第一个主要的目的就是尽可能有效地分离从污泥床/层中产生的沼气,特别是在高负荷的情况下,在集气室下面反射板的作用是防止沼气通过集气室之间的缝隙逸出到沉淀室,另外挡板还有利于减少反应室内高产气量所造成的液体絮动。反应器的设计应该是只要污泥层没有膨胀到沉淀器,污泥颗粒或絮状污泥就能滑回到反应室(应该认识到有时污泥层膨胀到沉淀器中不是一件坏事。相反,存在于沉淀器内的膨胀的泥层将网捕分散的污泥颗粒/絮体,同时它还对可生物降解的溶解性℃OD 起到一定的去除作用)。另一方面,存在一定可供污泥层膨胀的自由空间,以防止重的污泥在暂时性的有机或水力负荷冲击下流失是很重要的。水力和有机(产气率)负荷率两...

1、当您付费下载文档后,您只拥有了使用权限,并不意味着购买了版权,文档只能用于自身使用,不得用于其他商业用途(如 [转卖]进行直接盈利或[编辑后售卖]进行间接盈利)。
2、本站所有内容均由合作方或网友上传,本站不对文档的完整性、权威性及其观点立场正确性做任何保证或承诺!文档内容仅供研究参考,付费前请自行鉴别。
3、如文档内容存在违规,或者侵犯商业秘密、侵犯著作权等,请点击“违规举报”。

碎片内容

UASB+A2O+MBR膜工艺各单元作用详细说明

确认删除?
VIP
微信客服
  • 扫码咨询
会员Q群
  • 会员专属群点击这里加入QQ群
客服邮箱
回到顶部