电脑桌面
添加小米粒文库到电脑桌面
安装后可以在桌面快捷访问

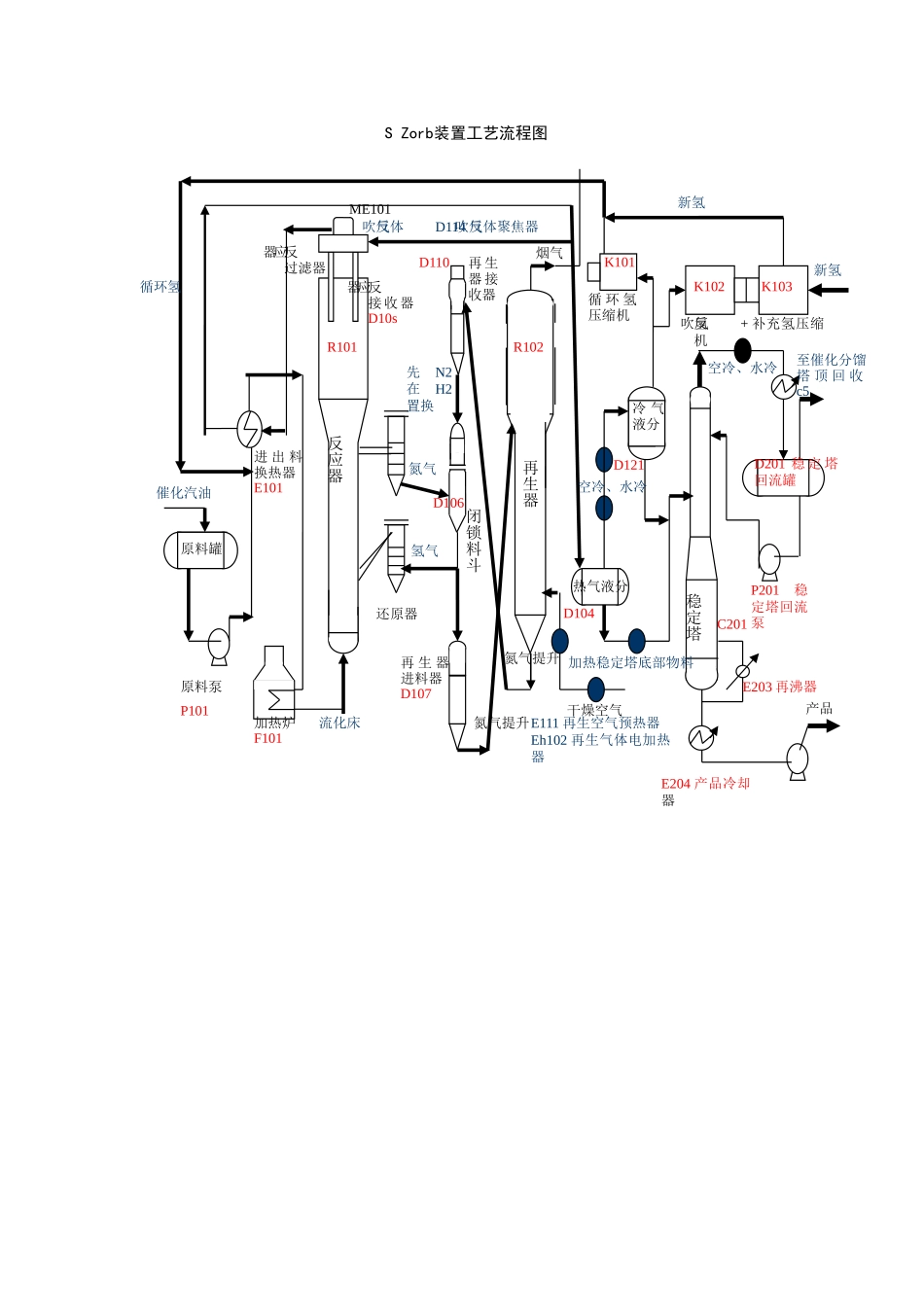
S-Zorb装置工艺流程图

S-Zorb装置工艺流程图_第1页
1/1
S Zorb装置工艺流程图循环氢催化汽油原料泵P101加热炉F101流化床进 出 料换热器E101反应器R101反应器过滤器ME101反吹气体D114 反吹气体聚焦器D110再 生器 接收器先N2在H2置换氮气反应器接 收器D10s氢气还原器再 生 器进料器D107氮气提升氮气提升闭锁料斗R102再生器原料罐热气液分D104加热稳定塔底部物料冷 气液分烟气空冷、水冷D121循 环 氢压缩机新氢K101K102K103反吹氢+ 补充氢压缩机空冷、水冷P201稳定塔回流泵E203 再沸器C201稳定塔E204 产品冷却器产品D201 稳 定 塔回流罐新氢干燥空气E111 再生空气预热器Eh102 再生气体电加热器至催化分馏塔 顶 回 收c5D106

1、当您付费下载文档后,您只拥有了使用权限,并不意味着购买了版权,文档只能用于自身使用,不得用于其他商业用途(如 [转卖]进行直接盈利或[编辑后售卖]进行间接盈利)。
2、本站所有内容均由合作方或网友上传,本站不对文档的完整性、权威性及其观点立场正确性做任何保证或承诺!文档内容仅供研究参考,付费前请自行鉴别。
3、如文档内容存在违规,或者侵犯商业秘密、侵犯著作权等,请点击“违规举报”。

碎片内容

S-Zorb装置工艺流程图

确认删除?
VIP
微信客服
  • 扫码咨询
会员Q群
  • 会员专属群点击这里加入QQ群
客服邮箱
回到顶部