电脑桌面
添加小米粒文库到电脑桌面
安装后可以在桌面快捷访问

PLC程序逻辑表VIP专享VIP免费

PLC程序逻辑表_第1页
1/15
PLC程序逻辑表_第2页
2/15
PLC程序逻辑表_第3页
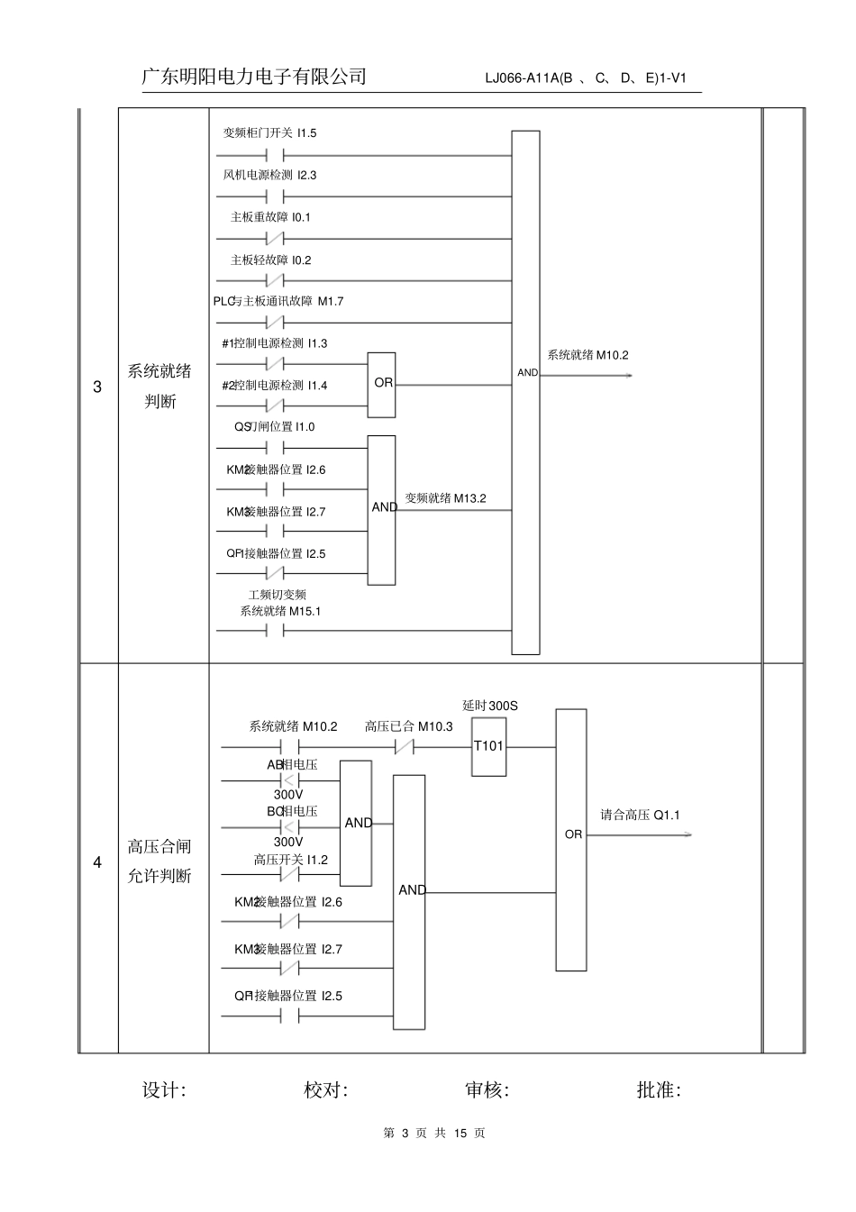
3/15
MLVERT-D06系列高压变频器PLC逻辑功能表项目:国电石嘴山发电厂#1、#3机组引风机变频升级改造工程项目代号:DG021/2W46.09变频器型号:MLVER-D06/2800.B变频器编号:ML-052.09、ML-053.09、ML-054.09、ML-055.09编制:校对:审核:批准:广东明阳电力电子有限公司LJ066-A11A(B、C、D、E)1-V1设计:校对:审核:批准:第2页共15页编号测试内容逻辑设计要求测试结果1变频输入接触器KM2合闸AND变频输入接触器KM2合闸Q1.4QS刀闸位置I1.0KM2接触器位置I2.6KM2接触器位置I2.6工频切变频就绪M25.1工频切变频请求M20.1远方控制I1.6延时300ST158ORAND就地KM2合闸M22.2DCS变频方式运行I2.1远方控制I1.6远方控制I1.6就地变频方式运行M16.22变频输出接触器KM3合闸AND变频输入接触器KM3合闸Q1.6QS刀闸位置I1.0KM3接触器位置I2.7DCS工频切变频I1.1就地工频切变频M16.1远方控制I1.6延时1.5ST153OROR就地KM3合闸M22.4就地变频方式运行M16.2DCS变频方式运行I2.1远方控制I1.6远方控制I1.6QF1接触器位置I2.5工频切变频系统就绪M25.1QF1接触器位置I2.5AND广东明阳电力电子有限公司LJ066-A11A(B、C、D、E)1-V1设计:校对:审核:批准:第3页共15页3系统就绪判断系统就绪M10.2变频柜门开关I1.5风机电源检测I2.3主板重故障I0.1主板轻故障I0.2PLC与主板通讯故障M1.7#1控制电源检测I1.3OR#2控制电源检测I1.4QS刀闸位置I1.0ANDKM2接触器位置I2.6KM3接触器位置I2.7QF1接触器位置I2.5工频切变频系统就绪M15.1变频就绪M13.2AND4高压合闸允许判断请合高压Q1.1OR高压已合M10.3高压开关I1.2ANDKM2接触器位置I2.6KM3接触器位置I2.7QF1接触器位置I2.5延时300ST101系统就绪M10.2ANDAB相电压300VBC相电压300V广东明阳电力电子有限公司LJ066-A11A(B、C、D、E)1-V1设计:校对:审核:批准:第4页共15页5高压就绪判断ANDKM2接触器位置I2.6QS刀闸位置I1.0高压已合Q0.7/M10.3高压开关I1.2BC相电压300VAB相电压300VOR6请求运行判断请求运行Q0.0/M11.1AND变频运行M10.4主控就绪I0.0延时30ST102高压已合M10.3QS刀闸位置I1.0ANDKM2接触器位置I2.6KM3接触器位置I2.7变频就绪M13.2QF1接触器位置I2.57运行功能变频运行M10.4OR请求运行M11.1远方控制I1.6AND就地运行M6.2DCS运行I0.5远方控制I1.6OR工频切变频请求M20.1AND请求运行计时T102主控就绪I0.0工频切变频变频就绪M25.0工频切变频请求运行M16.5P运行ORAND广东明阳电力电子有限公司LJ066-A11A(B、C、D、E)1-V1设计:校对:审核:批准:第5页共15页8变频运行判断AND运行频率VW1113主板重故障I0.11变频运行Q0.1/M10.49停机功能远方控制I1.6就地停机M6.3DCS停机I0.6远方控制I1.6POR停机10工频切变频系统就绪工频切变频系统就绪M25.1变频柜门开关I1.5OR风机电源检测I2.3主板重故障I0.1主板轻故障I0.2PLC与主板通讯故障M1.7#1控制电源检测I1.3OR#2控制电源检测I1.4QS刀闸位置I1.0AND系统就绪M10.2工频切变频变频就绪M25.0QF1接触器位置I2.5广东明阳电力电子有限公司LJ066-A11A(B、C、D、E)1-V1设计:校对:审核:批准:第6页共15页11工频切变频请求工频切变频请求M20.1工频切变频系统就绪M25.1OR变频运行M10.4QF1接触器位置I2.5远方控制I1.6OR远方控制I1.6DCS工频切变频I1.1就地工频切变频M16.1KM2接触器位置I2.6KM3接触器位置I2.7高压已合M10.312正常运行请求切换正常运行请求切换M20.4高压已合M10.3AND远方控制I1.6OR远方控制I1.6DCS变频切工频I0.4就地变频切工频M16.0KM2接触器位置I2.6KM3接触器位置I2.7QF1接触器位置I2.513重故障请求切换OR变压器温度超高跳闸M13.6主板重故障I0.1重故障请求切换M20.2ANDQF1接触器位置I2.5高压已合M10.3广东明阳电力电子有限公司LJ066-A11A(B、C、D、E)1-V1设计:校对:审核:批准:第7页共15页14复位功能远方控制I1.6就地复位M6.4DCS复位I0.7远方控制I1.6P变频运行M10.4变频运行M10.4PPLC上电复位主板M13.1变频运行M10.4P高压已合M10.3系统就绪M10.2P延时300ST10150=P运行频率VW1113正常运行请求切换M20.4复位OR15工频接触器QF1合闸远方控制I1.6就地工频方式运行M16.3远方控制I1.6OR挡板就位信号I2.4重故障请求切换M20.2延时xST151DCS工频方...

1、当您付费下载文档后,您只拥有了使用权限,并不意味着购买了版权,文档只能用于自身使用,不得用于其他商业用途(如 [转卖]进行直接盈利或[编辑后售卖]进行间接盈利)。
2、本站所有内容均由合作方或网友上传,本站不对文档的完整性、权威性及其观点立场正确性做任何保证或承诺!文档内容仅供研究参考,付费前请自行鉴别。
3、如文档内容存在违规,或者侵犯商业秘密、侵犯著作权等,请点击“违规举报”。

碎片内容

PLC程序逻辑表

确认删除?
VIP
微信客服
  • 扫码咨询
会员Q群
  • 会员专属群点击这里加入QQ群
客服邮箱
回到顶部