电脑桌面
添加小米粒文库到电脑桌面
安装后可以在桌面快捷访问

钢筋混凝土方形水表井设计图VIP免费

钢筋混凝土方形水表井设计图_第1页
1/6
钢筋混凝土方形水表井设计图_第2页
2/6
钢筋混凝土方形水表井设计图_第3页
3/6
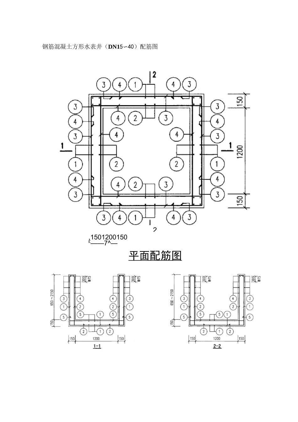
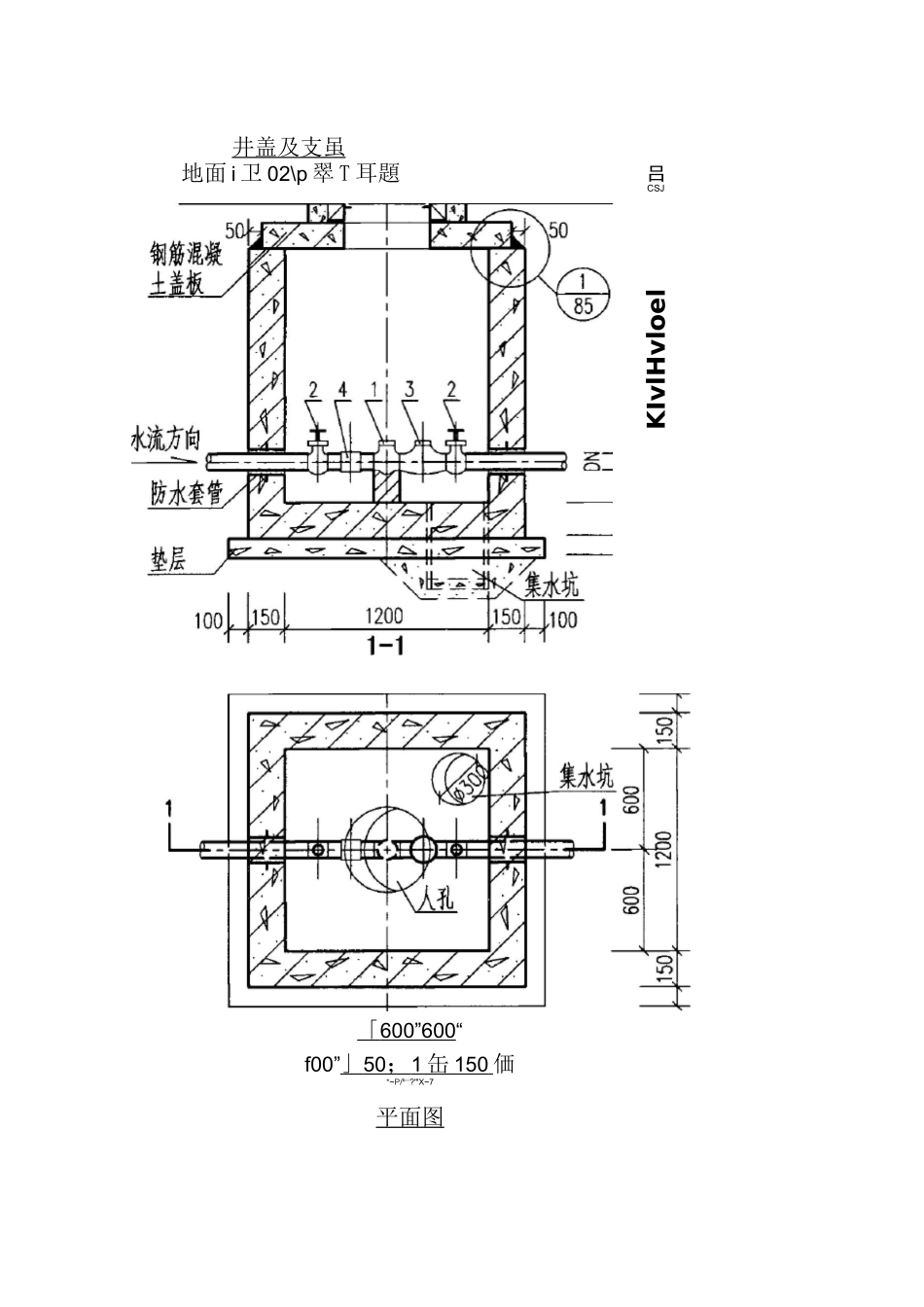
钢筋混凝土方形水表井设计图(DN15〜40)「600”600“f00”」50;1缶150価*~P/b—?'"X~7平面图井盖及支虽地面i卫02\p翠T耳題吕CSJslKIvlHvloel钢筋混凝土方形水表井(DN15〜40)配筋图,1501200150£——7^—平面配筋图2钢筋混凝土方形水表井(DN15〜40)钢筋表及材料表地下水活荷载(mm)(mm)(mm)(mm)h!(mm)輛育图直径(mm)长度(mm)(mm)共长5)A15〜40120012006502150150150①刊附14雀气阴血03080-60801502061.60-12L60②^22^血01060〜25601503233.92-81.92③§LJ440_|§(D10192015028〜5853.76-130.56④§11440010192015028~685376730.56⑤§11440£1019201502242.24钢懿(mm)$10总长(m)245〜507笳重量(kg)151〜313VJaB&Q-总(151〜313碾等级C25休観(m3t0.87-2.08预制盖板YB-1配筋图钢筋表及材料表钢筋表1编号$i图直徑(mm)长度(mm)问距(mm)'I1…(ml1340$121340810721340@12134081072340-380@1038015012456§©日30$1024702494◎S|200$10490200104.90©240

1、当您付费下载文档后,您只拥有了使用权限,并不意味着购买了版权,文档只能用于自身使用,不得用于其他商业用途(如 [转卖]进行直接盈利或[编辑后售卖]进行间接盈利)。
2、本站所有内容均由合作方或网友上传,本站不对文档的完整性、权威性及其观点立场正确性做任何保证或承诺!文档内容仅供研究参考,付费前请自行鉴别。
3、如文档内容存在违规,或者侵犯商业秘密、侵犯著作权等,请点击“违规举报”。

碎片内容

钢筋混凝土方形水表井设计图

您可能关注的文档

确认删除?
微信客服
  • 扫码咨询
会员Q群
  • 会员专属群点击这里加入QQ群