1、要求三台电动机 lM、2M、3M 按一定顺序启动:即 1M 启动后,2M 才能启动,2M 启动后 3M 才能启动;停车时则同时停。试设计此控...
习题与思考题 第二章 机电传动系统的动力学基础 2.1 说明机电传动系统运动方程中的拖动转矩,静态转矩和动态转矩。 拖动转矩是有电动...
《机电传动控制》 课 程 教 案 江苏科技大学机动学院 机电教研室 朱鹏程 2 0 0 8 年 7 月 《机电传动控制》课程教案 课程...
1 DDSZ-1 型电机及电气技术实验指导书 1 认识实验 一、实验目的 1、学习电机实验的基本要求与安全操作注意事项。 2、认识在直流电机...
机电传动控制期末试题 一:选择题: 1、电动机所产生的转矩在任何情况下,总是由轴上的负载转矩和_________之和所平衡。( ) A.静态转...
机电传动控制复习提纲: 1.从运动方程式怎样看出系统是处于加速,减速,稳态的和静态的工作状态。 答:TM-TL>0说明系统处于加速,TM-TL<...
习题与思考题 第二章 机电传动系统的动力学基础 2.1 说明机电传动系统运动方程中的拖动转矩,静态转矩和动态转矩。 答:拖动转矩是有...
机电传动控制
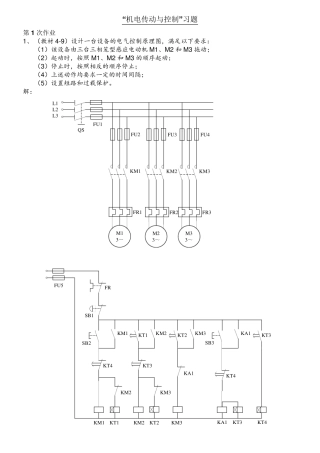
“机电传动与控制”习题 第 1 次作业 1、 (教材 4-9)设计一台设备的电气控制原理图,满足以下要求: (1)该设备由三台三相笼型感...
1 第 一章 设计任务 此次课程设计的题目为:机电传动单向数控平台设计。 其主要设计内容包括总体方案的设计,机械传动结构的设计和电气...
机电传动单向数控平台设计 1 中 国 矿 业 大 学 机 械 电 子 方 向 课 程 设 计 题目:机电传动单向数控平台设计 学 ...
- 1 - 机电传动单向数控 平台设计 专业:机械工程及自动化 班级:机自 0 9 姓名:*** 学号:0 3 0 9 指导老师:*** 2 0 1...
机电传动其控制复习题
5-29 设计一个控制线路,要求第一台电动机启动10s 后,第二台电动机自动启动,运行5s 后,第一台电动机停止并同时使第三台电动机自行启...
1 B 2 A 3 B 4 C 5 D 6 A 7 D 8 C 9 D 10 D 11 B 12 B 13 A 14 B 15 A 一:判断选择题:(从下列各题备选答...
第四章 5.1 有一台四极三相异步电动机,电源电压的频率为50HZ,满载时电动机的转差率为0.02 求电动机的同步转速、转子转速和转子电流频...
页眉内容 页脚内容1 机电传动与控制期末考试及答案 一:选择题:(从下列各题备选答案中选出正确答案) 1、关于交流电动机调速方法不确...
机械设计题库08_齿轮传动
机械设计课程设计螺旋输送机传动装置设计(含图纸)
机械设计课程设计盘磨机的传动装置设计

