电脑桌面
添加小米粒文库到电脑桌面
安装后可以在桌面快捷访问

ABB变频器ACS510应用于多泵PID恒压供水系统

ABB变频器ACS510应用于多泵PID恒压供水系统_第1页
1/6
ABB变频器ACS510应用于多泵PID恒压供水系统_第2页
2/6
ABB变频器ACS510应用于多泵PID恒压供水系统_第3页
3/6
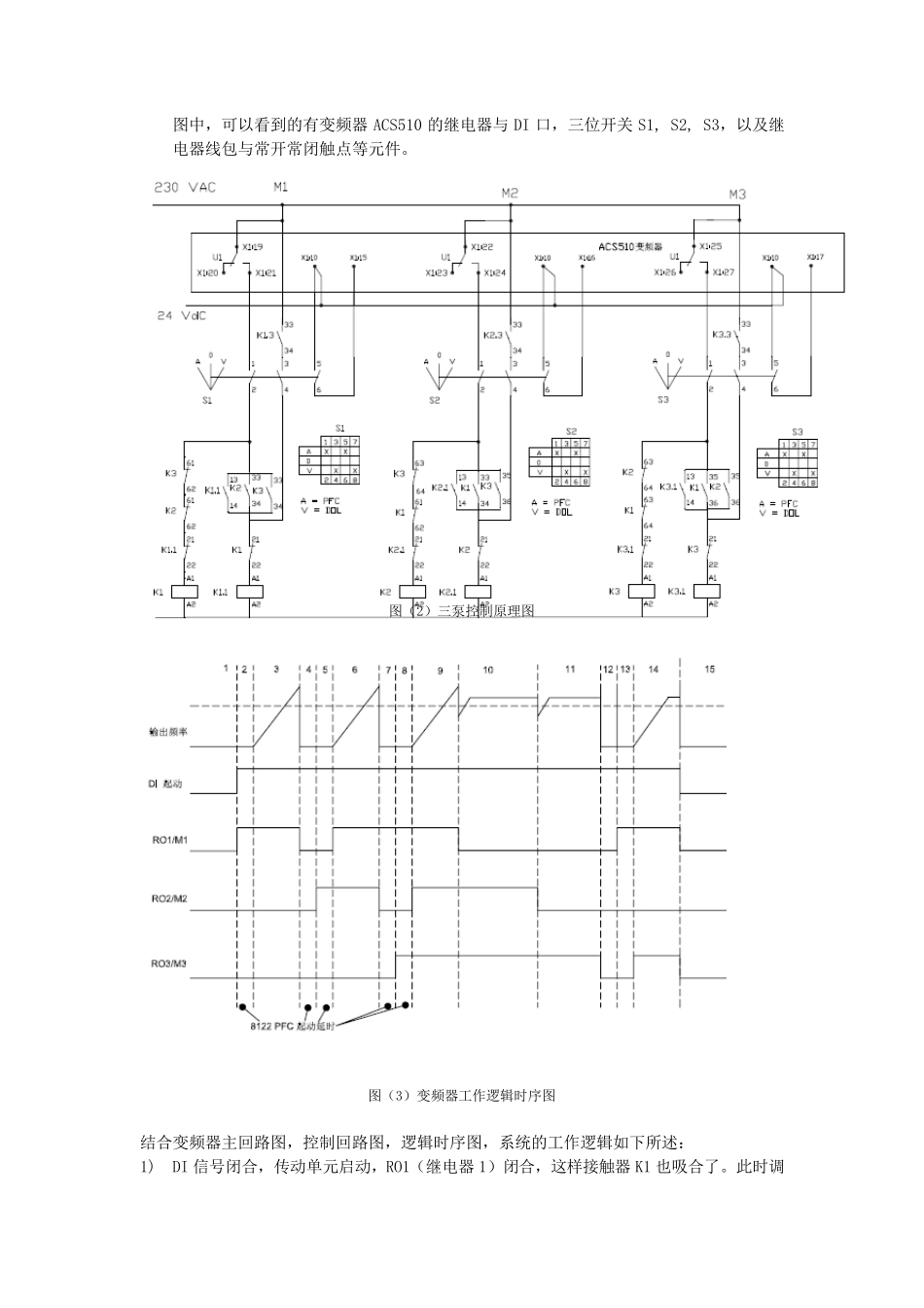
ABB 变频器ACS510 应用于多泵PID 恒压供水系统 一、前言 北京 ABB 电气传动系统有限公司,作为全球传动行业的龙头企业,它的产品广泛地用于各行各业之中。ACS510 作为其中的一款产品广泛地用于工业领域,还针对风机、水泵应用做了特别的优化,典型的应用包括恒压供水,冷却风机,铁和隧道通风机等等。 ACS510 产品系列功率范围从 0.75 KW 至 132 KW。不仅性能稳定,质量可靠,而且功能强大,它的 SPFC(循环软启动控制)功能很方便实现恒压供水系统,无需要使用额外的 PLC。 二、ABB ACS510 变频器特点简介 1. 完美匹配风机水泵:  增强的 PFC 应用:最多可控制 7 (1+6) 各水泵:能切换更多的泵。  SPFC:循环软启功能:可依次调节每个泵,最多可拖动 6 台水泵,无须使用额外的PLC。  多点 U/F 曲线:可自由定义5 段U/F 曲线;可灵活广泛的应用。  超越模式:应用于隧道风机的火灾模式;应用于紧急情况下。  PID 调节器:两个独立 的内 置 PID 控制器,PID1 和 PID2。 2. 更经 济 :  直 觉 特性:噪 音 最优化,当 传动温 度 降 低 时 增加 开 关 频率;可控的冷却风机,仅在需要时 启动;可随 机分 布 开 关 频率,从而降 低 噪 音 ,极 大改 善 了电机噪 音 ,降 低 了传动噪 音 并 提 高 功效 。  连 接 性:简单 安 装 ,可并 排 安 装 ,容 易 连 接 电缆 ,通过 多种 I/O 连 接 和即 插 式可选件 方便地连 接 到 现场 总 线系统上 ;减 少 安 装 时 间 ,节约 安 装 空 间 ,可靠的电缆 连 接 。 3. 更环保  EMC:适 用于第 一及 第 二环境 的 RFI 滤 波 器为标 配;不需要额外的外部 滤 波 器。  电抗 器:变感 电抗 器:根 据 不同 的负 载 匹配电感 量,因 此 抑 制和减 少 谐 波 ,降 低 总谐 波 。 三 SPFC 功能概 述 SPFC 功能,又 称 循环软启动功能,内 置 在 ACS510 变频器中。该 功能不同 于PFC 功能之处 在于,SPFC 功能每次启动新 电机的时 候 ,都 是 用变频器来 启动的,而变频器刚 刚 拖动过 的电机,将 投 切到 工频上 。 下面 将 以 1 台ACS510 变频器拖动 3 台水泵为例 介绍 SPFC 功能在 恒压供水系统中的实现。 1. ACS510 能满 足 的系统要求 : a) 控制室 无人...

1、当您付费下载文档后,您只拥有了使用权限,并不意味着购买了版权,文档只能用于自身使用,不得用于其他商业用途(如 [转卖]进行直接盈利或[编辑后售卖]进行间接盈利)。
2、本站所有内容均由合作方或网友上传,本站不对文档的完整性、权威性及其观点立场正确性做任何保证或承诺!文档内容仅供研究参考,付费前请自行鉴别。
3、如文档内容存在违规,或者侵犯商业秘密、侵犯著作权等,请点击“违规举报”。

碎片内容

ABB变频器ACS510应用于多泵PID恒压供水系统

您可能关注的文档

确认删除?
VIP
微信客服
  • 扫码咨询
会员Q群
  • 会员专属群点击这里加入QQ群
客服邮箱
回到顶部