电脑桌面
添加小米粒文库到电脑桌面
安装后可以在桌面快捷访问

维修车间培训教案立式筒袋泵VIP免费

维修车间培训教案立式筒袋泵_第1页
1/11
维修车间培训教案立式筒袋泵_第2页
2/11
维修车间培训教案立式筒袋泵_第3页
3/11
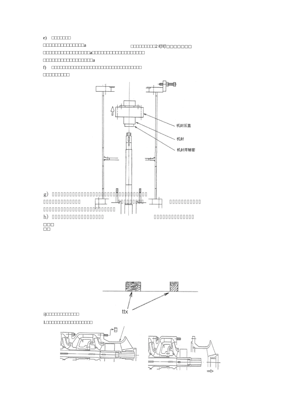
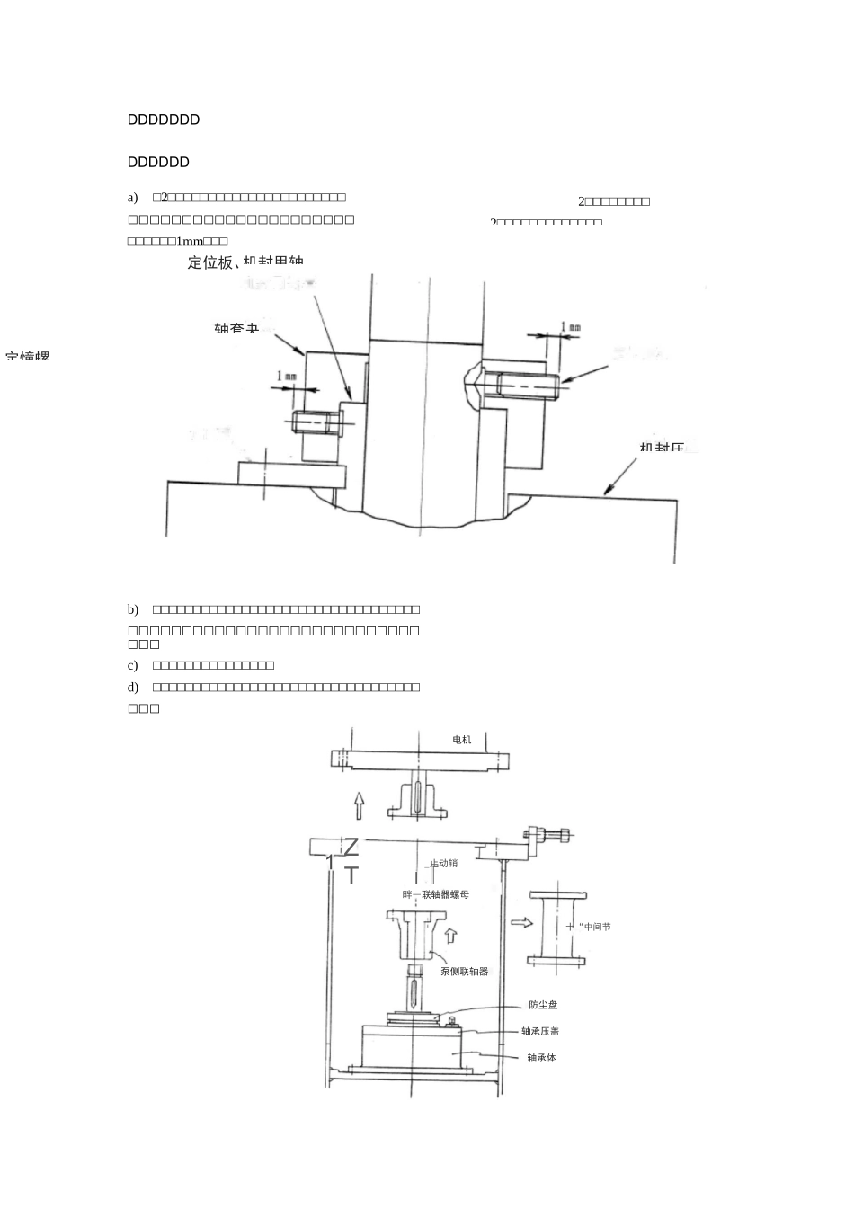
2□□□□□□□□2□□□□□□□□□□□□□DDDDDDDDDDDDDa)□2□□□□□□□□□□□□□□□□□□□□□□□□□□□□□□□□□□□□□□□□□□□□□□□□□1mm□□□b)□□□□□□□□□□□□□□□□□□□□□□□□□□□□□□□□□□□□□□□□□□□□□□□□□□□□□□□□□□□□□□□c)□□□□□□□□□□□□□□□d)□□□□□□□□□□□□□□□□□□□□□□□□□□□□□□□□□□□□定憧螺机封用轴轴套夬机封压定位板、ZT1十“中间节轴承体电机_止动销I『畔―联轴器螺母泵侧联轴器防尘盘轴承压盖□□□□□□□□□2叮叮□□□□□□□e)□□□□□□□□□□□□□□□□□□□□□a□□□□□□□□□□□□□□□□a□□□□□□□□□□□□□□□□□□□□□□□□□□□□□□□□□□□af)□□□□□□□□□□□□□□□□□□□□□□□□□□□□□□□□□□□□□□□□□□□□□□□i)□□□□□□□□□□□□ttxI.□□□□□□□□□□□□□□□□□II.□□□□□□□□□□□□□□□□□□□□□□□□□III.□□□□□□□□□□□□□□□□□□□□□□□□□□□□□□□□□□□□□□□□□□□□□□□IV.V.VI.□□□□□□□□□□□□□□□□□005定距块(04□□□□□□□o□□□□□□□□□□□□DDDD□□□□□□□□□□□□□□□□aO□□□□□□□□□□□□□□□□aDDDDDDDD□□□□□□□□□□□□□□□□□□□□□□□□□□□□□□□□□□a□□□□□□□□□□□□□□□□□□□□aO□□□□□□□□□□□□□□□□□□□□□□□□□□□□□□□□aDDDDDDD□□□□□□□□□□□□□□□□□□□□□□□□□□□a□□□□□□□□□□□□□□□□□□□□□□□□□□□□□□□□□a□□□□□□□□□□□□□□□□□□□□□□□□□□□□□□□□□□□□□□□□□□□□□□□□□□□□□□□□□□□□□□□□□□□□□□DDDDDDD0.03U0.05mm^tffl叮叫⑷□□□□□□□□□□□□□□□□□□□□a□□□□□□□□□□□□□□□□□□□0.05D0.4mm□□□□轴后中把曲槽且弯的母爪母螺的螺豐轴拧止入A□□□□□定距块(04机封用轴套轴套夹套定位螺钉机封压盖定位螺钉定位板(使反DDDDDDDDDDDDDDDDDI.□□□□□□□□□□□□□□□□□□□□□□□.□□□□□□□□□□□□□□□□□□□□□□.□□□□□□□□□□□□□□□□□□□□□□□□□□□□□□□□□□□□□□□□□□□□□□□□□□□□□□□□□□□□□□□□□□a□□□□□□□□□□□□□aBD□.□□□□□□□□□□□□□□□□□□□□□□□□□□□□□□□□□□□□□□□□□□□.□□□□□□□□□□□□□□□□□□□□□DDDDDDDDDADDDDDDDDDDDDDDDDDDDDDDDDDDDDDDDDDDDDDDNPSHa(DDDDDD)DDDDDDDDDDDDDDDDDDDDDDDDDDDDDDDDDDDDDDDDB)DDDDDDDDDDDDDDDDDDDDDDDDDDDDDDDDDDDDDDDDDNPSHa(DDDDDD)DDDDDDDDDDDDDDDDDDDDDDDDDDDDDDDDDDDDDDDDDDDDDDDDDDDDDDDDDDDDDDDDDDDDDDDDDDDDDDDDDDDDDDDDDDDDDDDDDDDDDDDDDDDDDDDDDDDDDDDDC)DDDDDDDDDDDDDDDDDDDDDDDDDDDDDDDDDDDDDDDDDDDDDDDDDDDDDDDDDDDDDDDDDDDDDDDDDDDDDDDDDDDDDDDDDDDDDDDDDDDDDDDDDD)DDDDDDDDDDDDDDDDDDDDDDDDDDDDDDDDDDDDDNPSHa(DDDDDD)DDDDDDDDDDDDDDDDDDDDDDDDDDDDDDDDDDDDDDDDDDDDDDDDDDDDDDDDDDDDDDDDDDDDDDDDDDDDDDDDDDE)DDDDDDDDDDDDDDDDDDDDDDDDDDDDDDDDDDDDDDDDDDDDDDDDDDDDDDDDDDDDDDDDDDDDDDDDDDDDDDDDDDDDDDDF)DDDDDDDDDDDDDDDDDDDDDDDDDDDDDDDDDDDDDDDDDDDDDDDDDDDDDDDDDDDDDDDDDDDDDDDDDDDDDDDDDDDDDDDDDDDDDDDDDDDDDDDDDDDDDDDDDDDDDDDDDDDDDDDDDDDDDDDDDDD3DDDDDDDDDDDDDDDDDG)DDDDDDDDDDDDDDDDDDDDDDDDDDDDDDDDDDDDDDDDDDDDDDDDDDDDDDDDDDDDDDDDDDDDDDDDDDDDDDDDDDDDDDDDDDDDDDDDDDDDDDDDDDDDDDDDDDDDDDDDDDDDDDDDDDDDDDDDDDDDDDDDDDDDDDDDDDDDDDDDDDDDDDDDDDDDDDDDDDDDDDDDDDDDDDDDDEP-3360DDDDDDDDDDDDDDDD时SIMJ1ETINEdlElUsslsMnsn渤:MO一匕H鼻更序亠口直~srs舀里sAWNodd壬壬雳強「fy£[G牛r-1書CM工閭〔邕ulso・Ei奇二■-■=亠二匕Y瓷tmitirpnwBi-3—s-isssr.«3B3iTwlsmM¥d尸二十n5STTgiJZMrUrnJJP-活UNS匸EN01sbgH方PM雪弟戸喘BE^STSJiwmnmrmmVW冃右至E-呂】」£ff£」悬芒兰窪口昙R51匕畧2誇£・<5_3一昱||2)|-:||0宀I■口二uDaHi一二二-1SHINNIPPONMACHINERYg丄TD.BHPxRPWWx12978DDEP-3360DD①r②1EP-336OAHO-131242EP-3360EHO-13125SNMPUMPITEMNO.①TYP90rWEGHTDATAPR.201SP.GR.SERIALNO.②BRG,NO.RAD.BRG.NO.THR.7314BL1DBCASEHYDRO.0,8/6.0MPaGTEETPRETEMP.BAS15WODCCAPACITYusm3/hHEADNAMEPLATEMTL;SUS304RTVE1'MTT:SUS304

1、当您付费下载文档后,您只拥有了使用权限,并不意味着购买了版权,文档只能用于自身使用,不得用于其他商业用途(如 [转卖]进行直接盈利或[编辑后售卖]进行间接盈利)。
2、本站所有内容均由合作方或网友上传,本站不对文档的完整性、权威性及其观点立场正确性做任何保证或承诺!文档内容仅供研究参考,付费前请自行鉴别。
3、如文档内容存在违规,或者侵犯商业秘密、侵犯著作权等,请点击“违规举报”。

碎片内容

维修车间培训教案立式筒袋泵

确认删除?
VIP
微信客服
  • 扫码咨询
会员Q群
  • 会员专属群点击这里加入QQ群
客服邮箱
回到顶部