电脑桌面
添加小米粒文库到电脑桌面
安装后可以在桌面快捷访问

停电应急灯毕业设计

停电应急灯毕业设计_第1页
1/6
停电应急灯毕业设计_第2页
2/6
停电应急灯毕业设计_第3页
3/6
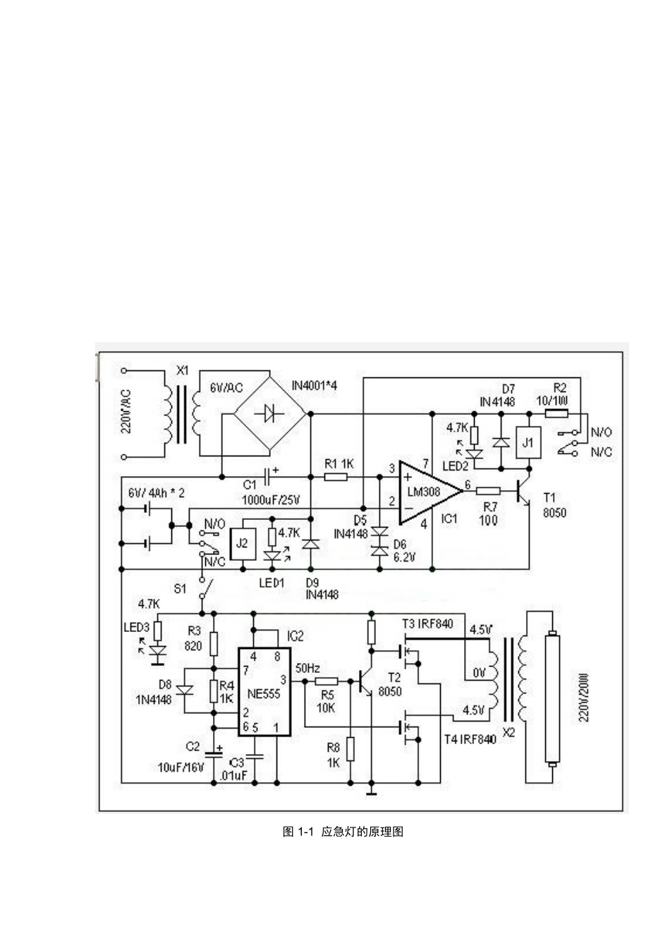
绪 论当夜晚来临时,你正在灯下工作学习时,突然停电了,周围一片漆黑,你一定会不知所措。只能在黑暗中摸索着寻找蜡烛、手电,非常不方便。还有一些特别的场所如:宾馆、饭店或地下室人员流动密集,受建筑物结构的限制,在白天也需要人工照明,假如突然停电,特别是由于突发意外原因引起的停电如:地震、火灾,会使人员疏散造成很大的困难。所以停电应急灯的设计与制作是必须的。本文介绍的应急灯平常接通市电,处于充足电备用状态,并有充电保护功能。而且具有记忆功能:即只有当市电突然停电而且周围环境光线突然由强变弱时,能智能推断出这是由于断电引起的黑暗,此停电应急灯自动点亮;恢复供电时,应急灯自动熄灭。本文主要讨论停电应急灯的工作原理及工作方式、用途和各部分电路的功能及电路的调试方法以及焊接技术。本文共分为四部分:第一部分介绍应急灯的种类及其优点,还有停电应急灯与普通电灯的区别以及其用途;第二部分介绍停电应急灯的工作原理及工作方式;第三部分介绍制作停电应急灯所需具备的焊接技术以及此停电应急灯电路的调试方法;第四部分介绍此停电应急灯电路中各个元件的选用以及其功能和作用。2 停电应急灯的工作原理 2.1 停电应急灯的工作原理 图 1-1 应急灯的原理图在供电正常时,J2 得电吸合,其动触点与“N/O”(动合点)接通,后备蓄电池正端与 IC1(LM308)和 D5、D6 组成电压比较器,参考电压由 D5、D6 决定。这里用一个硅二极管(D5)和一个 6.9V 的稳压二极管(D6)组成控制电路,对充电电压进行监控。当 IC1 的 2 脚输入电压(即蓄电池电压)低于 6.9V 时,IC1的 6 脚输出高电平,T1 导通,J1 得电,其动触点与“N/O”(动合点)接通,电源电压通过 R2 对蓄电池充电,同时 LED2 点亮为充电指示。改变 R2 阻值可调整充电电流。随着充电时间增加,IC1 的 2 脚电压逐渐增加,当电压大于参考电压时,IC1的 6 脚输出低电平,T1 截止,J1 失电,断开充电回路,实现自动充电保护功能。当停电时,J2 失去电源,其动触点与“N/C”(动断点)接通,蓄电池通过 S1对应急灯电路供电,实现停电自动切换功能。S1 在这里用来手动切断应急灯电路部分。2.2.1 停电应急灯所需的信号的产生 2.2 停电应急灯的工作方式 由 IC2(NE555)、T2、T3、T4、X2 等组成应急灯电路。IC2 组成 50Hz 信号发生器,由 IC2 的 3 脚输出 50Hz 信号,经 T2 反相、放大分别驱动由 T3、T4...

1、当您付费下载文档后,您只拥有了使用权限,并不意味着购买了版权,文档只能用于自身使用,不得用于其他商业用途(如 [转卖]进行直接盈利或[编辑后售卖]进行间接盈利)。
2、本站所有内容均由合作方或网友上传,本站不对文档的完整性、权威性及其观点立场正确性做任何保证或承诺!文档内容仅供研究参考,付费前请自行鉴别。
3、如文档内容存在违规,或者侵犯商业秘密、侵犯著作权等,请点击“违规举报”。

碎片内容

停电应急灯毕业设计

您可能关注的文档

确认删除?
VIP
微信客服
  • 扫码咨询
会员Q群
  • 会员专属群点击这里加入QQ群
客服邮箱
回到顶部